LEMON Manuals: Even more car manuals for everyone: 1960-2025
Home >> Toyota >> 2004 >> Matrix Base, FWD, Automatic >> Repair and Diagnosis >> External Pages >> Different car >> Section 104 (Engine Controls - Self-Diagnostics) >> Diagnostic Tests >> DTC P0504: Brake Switch "A"/"B" Correlation >> Diagnosis & Repair (With OBD-II Scan Tool)
April 5, 2026: LEMON Manuals is launched! Read the announcement.

Diagnosis & Repair (With OBD-II Scan Tool)

WARNING: This page is about a different car, the 2003 Lexus ES 300. However, it is still accessible from the selected car via links, so may be relevant.

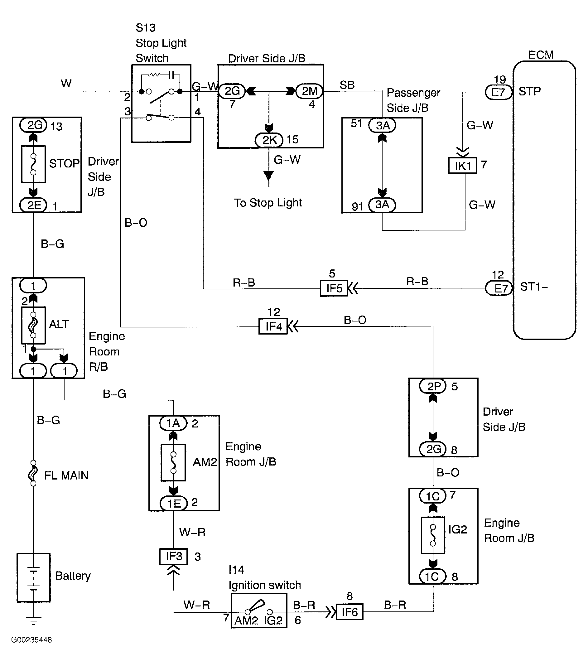
For wiring diagram, see Figure. For diagnosis and repair, see Fig 1 and Fig 2 .

Fig 1: Diagnosis & Repair Of Brake Switch Circuit (1 Of 2)
G00235450Courtesy of © TOYOTA, LICENSE AGREEMENT TMS1002
Fig 2: Diagnosis & Repair Of Brake Switch Circuit (2 Of 2)
G00235451Courtesy of © TOYOTA, LICENSE AGREEMENT TMS1002