LEMON Manuals: Even more car manuals for everyone: 1960-2025
Home >> Toyota >> 2004 >> Matrix Base, FWD, Automatic >> Repair and Diagnosis >> External Pages >> Different car >> Section 129 (Engine Control System Self Diagnostics) >> Diagnostic Tests >> DTC P0335: Crankshaft Position Sensor "A" Circuit Or DTC P0339: Crankshaft Position Sensor "A" Circuit Intermittent >> Diagnosis & Repair
April 5, 2026: LEMON Manuals is launched! Read the announcement.

Diagnosis & Repair

WARNING: This page is about a different car, the 2003 Toyota Land Cruiser. However, it is still accessible from the selected car via links, so may be relevant.
NOTE: Using Toyota hand-held tester or scan tool, read FREEZE FRAME data. Freeze frame data records engine conditions when malfunction is detected.

For diagnosis and repair procedure, see Fig 1. Crankshaft position sensor is located at front of crankshaft, near crankshaft pulley. See Fig 2.

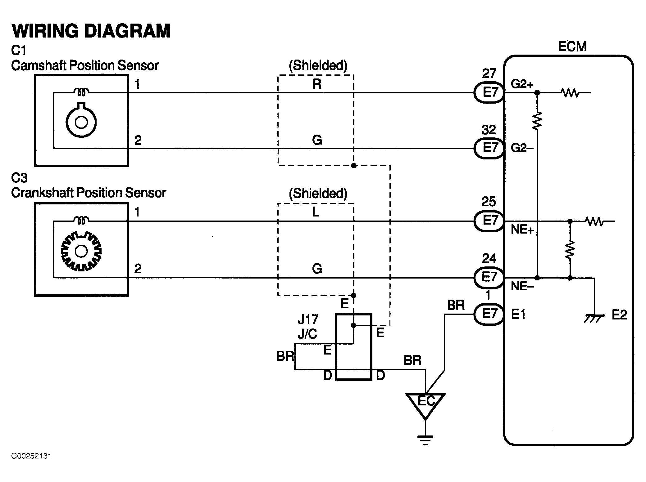
For ECM location, see Figure. For ECM connector terminal view, see Figure. For CKP and CMP sensor circuit wiring diagram, see Fig 3. For location of emission related components, see Figure.

For testing of systems or components, see BASIC DIAGNOSTIC PROCEDURES - V6 & V8 article or SYSTEM & COMPONENT TESTING - V6 & V8 article. For adjustments, see ON-VEHICLE ADJUSTMENTS - V6 & V8 article. For removal and installation of components, see REMOVAL & INSTALLATION - V6 & V8 article.

Fig 1: DTCs P0335 & P0339 Diagnostic Procedure
G00237061Courtesy of © TOYOTA, LICENSE AGREEMENT TMS1002
Fig 2: Locating Crankshaft Position Sensor
G00025364Courtesy of © TOYOTA, LICENSE AGREEMENT TMS1002
Fig 3: CKP Sensor & CMP Sensor Circuit Wiring Diagram
G00252131Courtesy of © TOYOTA, LICENSE AGREEMENT TMS1002