LEMON Manuals: Even more car manuals for everyone: 1960-2025
Home >> Toyota >> 2004 >> Matrix Base, FWD, Automatic >> Repair and Diagnosis >> External Pages >> Different car >> Section 130 (Engine Control System Self Diagnostics) >> Diagnostic Tests >> DTC P0504: Brake Switch "A"/"B" Correlation, P0571: Brake Switch "A" Circuit Or P0724: Brake Switch "B" Circuit High >> Diagnosis & Repair
April 5, 2026: LEMON Manuals is launched! Read the announcement.

Diagnosis & Repair

WARNING: This page is about a different car, the 2003 Toyota MR2. However, it is still accessible from the selected car via links, so may be relevant.
NOTE: Using Toyota hand-held tester or scan tool, read FREEZE FRAME data. Freeze frame data records engine conditions when malfunction is detected.

For diagnosis and repair procedure, see Fig 2.

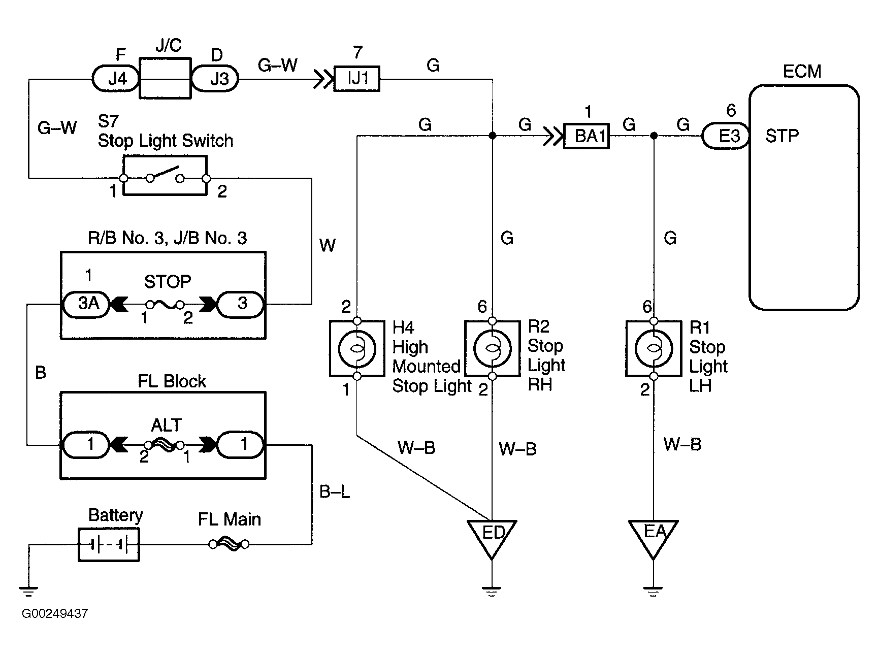
For circuit wiring diagram, see Fig 1. For location of emission related components, see Figure.

For ECM location, see Figure. For ECM connector terminal view, see Figure.

For testing of systems or components, see article or SYSTEM & COMPONENT TESTING - 4-CYLINDER article. For removal and installation of components, see REMOVAL & INSTALLATION - 4-CYLINDER article.

Fig 1: Brake Switch Circuit Wiring Diagram
G00249437Courtesy of © TOYOTA, LICENSE AGREEMENT TMS1002
Fig 2: DTCs P0504, P0571 & P0724 Diagnostic Procedure
G00249438Courtesy of © TOYOTA, LICENSE AGREEMENT TMS1002