LEMON Manuals: Even more car manuals for everyone: 1960-2025
Home >> Toyota >> 2004 >> Matrix Base, FWD, Automatic >> Repair and Diagnosis >> External Pages >> Different car >> Section 160 (Body Control Systems) >> Circuit Tests >> Power Source Circuit (Body Ecu No. 1) >> Inspection Procedure
April 5, 2026: LEMON Manuals is launched! Read the announcement.

Inspection Procedure

WARNING: This page is about a different car, the 2003 Lexus GS 430, 2003 Lexus GS 300, 2002 Lexus GS 430, and 2002 Lexus GS 300. However, it is still accessible from the selected car via links, so may be relevant.

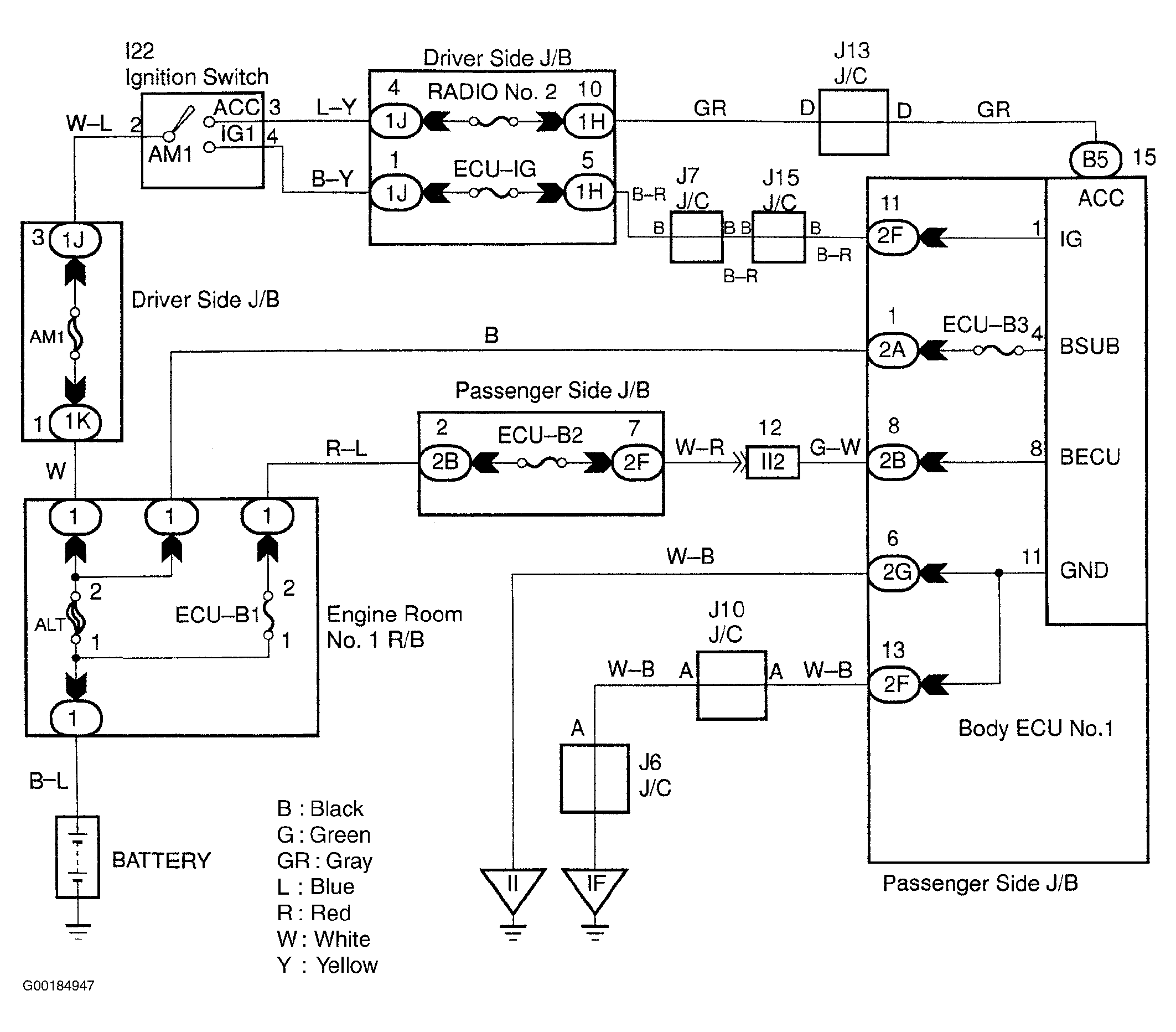
For circuit wiring diagram, see Fig 1.

  1. Check the continuity of the ECU-B2, RADIO No. 2, P FR DOOR and ECU-IG fuses. See COMPONENT LOCATIONS  table. If there is continuity, go to the next step. If there is not continuity, replace the failed fuse.
  2. Check the voltage between terminals BECU, BSUB, IG and ACC and GND of the body ECU No. 1 connector. Turn the ignition switch OFF. Disconnect the body ECU No. 1 connector. Measure the voltage between terminals IG, ACC and GND. If voltage is between 10-14 volts, perform the next test procedure of the problem symptom. See BODY ECU NO. 1 PROBLEM SYMPTOM INDEX  table. If the voltage is not as specified, go to the next step.
  3. Check for short to power, short to ground and continuity in the wiring harness and connector between body ECU No. 1 and body ground. If the results are OK, check and repair the wiring harness and connector between the body ECU No. 1 and battery. If the results are not OK, repair or replace the wiring harness or connector.
Fig 1: Power Source Circuit Wiring Diagram (Body ECU No. 1)
G00184947Courtesy of © TOYOTA, LICENSE AGREEMENT TMS1002