LEMON Manuals: Even more car manuals for everyone: 1960-2025
Home >> Toyota >> 2004 >> Matrix Base, FWD, Automatic >> Repair and Diagnosis >> External Pages >> Different car >> Section 697 (Power Window Control System (Coupe) - Diagnostics) >> Manual Up/Down Function Does Not Operate On Driver Side >> Wiring Diagram
April 5, 2026: LEMON Manuals is launched! Read the announcement.

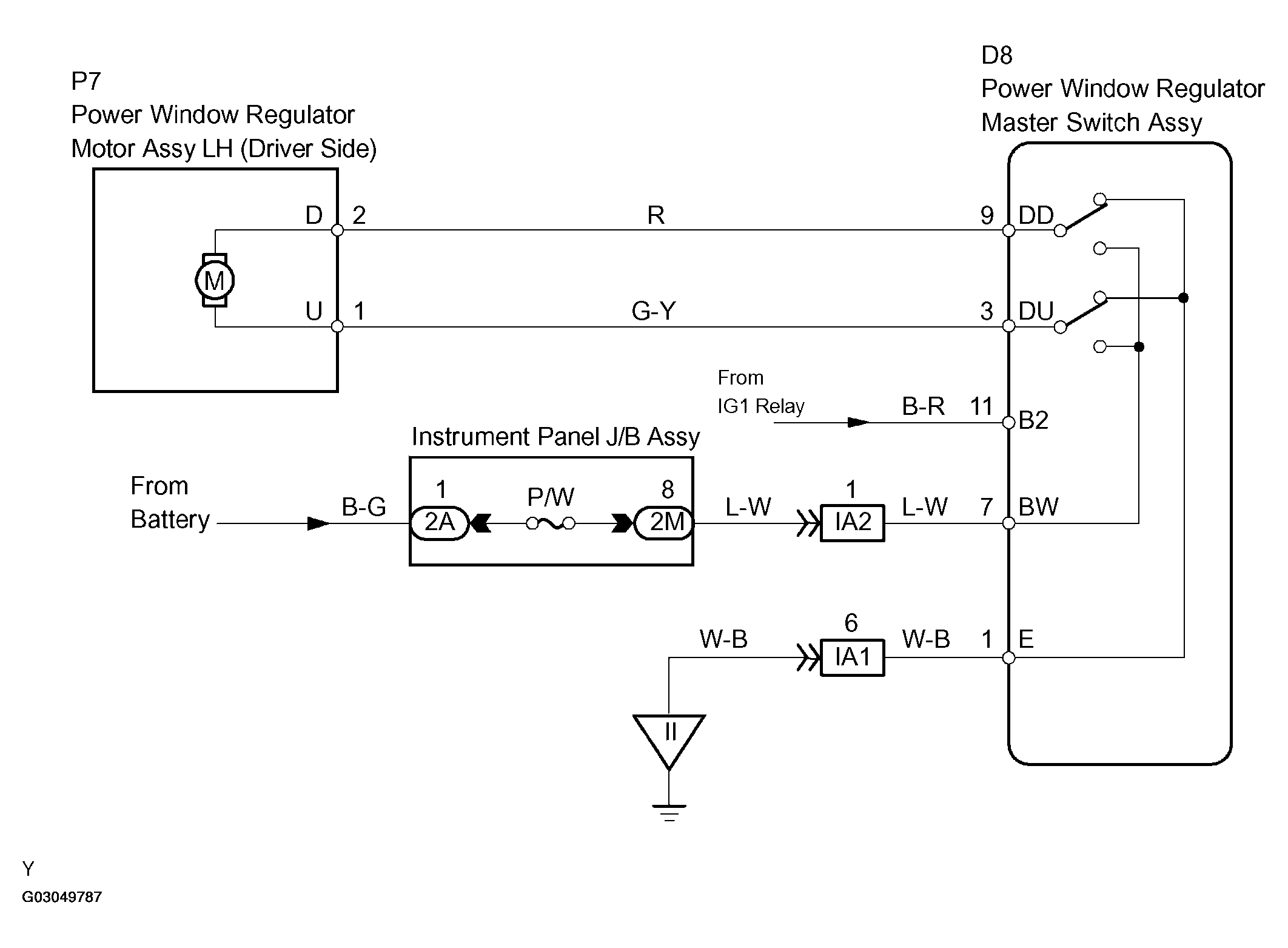
Manual Up/Down Function Does Not Operate On Driver Side: Wiring Diagram

WARNING: This page is about a different car, the 2004 Toyota Camry Solara. However, it is still accessible from the selected car via links, so may be relevant.
Fig 1: Wiring Diagram - Power Window Regulator Motor Assy LH (Driver Side)
G03049787Courtesy of © TOYOTA, LICENSE AGREEMENT TMS1002