LEMON Manuals: Even more car manuals for everyone: 1960-2025
Home >> Toyota >> 2004 >> Matrix Base, FWD, Standard >> Repair and Diagnosis >> Engine Performance >> System >> Engine Control System (SFI) - Diagnostics (1ZZ-FE) >> Fuel Pump Control Circuit >> Inspection Procedure >> Hand-held tester:
April 5, 2026: LEMON Manuals is launched! Read the announcement.

Hand-held tester:

  1. PERFORM ACTIVE TEST BY HAND-HELD TESTER(OPERATION OF CIRCUIT OPENING RELAY) 
    1. Connect the hand-held tester to the DLC3.
    2. Turn the ignition switch ON and push the hand-held tester main switch ON.
    3. Select the item "DIAGNOSIS / ENHANCED OBD II / ACTIVE TEST / FUEL PUMP / SPD".
    4. Check if operation sounds can be heard while operating the relay with the hand-held tester.

      Standard: Operating sounds can be heard from the relay. 

    1. OK: Go to step   6 . 
    2. NG: Go to next step. 
  2. INSPECT ECM POWER SOURCE CIRCUIT (See  ECM POWER SOURCE CIRCUIT  ) 
    1. NG: REPAIR OR REPLACE POWER SOURCE CIRCUIT 
    2. OK: Go to next step. 
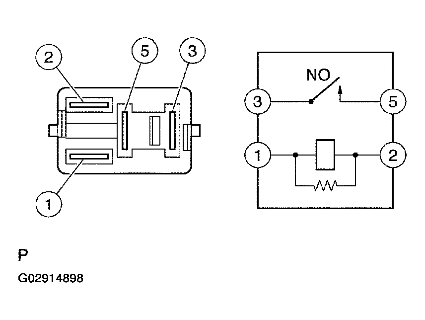
  3. INSPECT CIRCUIT OPENING RELAY 
    1. Remove the circuit opening relay from the instrument panel J/B.
    2. Check for continuity in the circuit opening relay.

      Standard: 

      Fig 1: Connector Continuity Table
      G02914897Courtesy of © TOYOTA, LICENSE AGREEMENT TMS1002
    3. Reinstall the circuit opening relay.
      Fig 2: Checking For Continuity In Circuit Opening Relay
      G02914898Courtesy of © TOYOTA, LICENSE AGREEMENT TMS1002
    1. NG: REPLACE CIRCUIT OPENING RELAY 
    2. OK: Go to next step. 
  4. INSPECT ECM (FC VOLTAGE) 
    1. Turn the ignition switch ON.
    2. Measure the voltage between the terminals of the E3 and E6 ECM connectors.

      Standard: 

      CONNECTOR SPECIFIED CONDITION

      Tester Connection Specified Condition
      FC (E6-10) - E01 (E3-7) 9 to 14 V
      Fig 3: Measuring Voltage Between Terminal Of E3 And E6 ECM Connector
      G02914899Courtesy of © TOYOTA, LICENSE AGREEMENT TMS1002
    1. OK: REPLACE ECM (See  REPLACEMENT  ) 
    2. NG: Go to next step. 
  5. CHECK HARNESS AND CONNECTOR (EFI RELAY - CIRCUIT OPENING RELAY) 
    1. Remove the EFI relay from the engine room R/B.
    2. Remove the circuit opening relay from the instrument panel J/B.
    3. Check the resistance between the wire harness side connectors.

      Standard (Check for open): 

      Fig 4: Connector (Open) Specified Condition Table
      G02914900Courtesy of © TOYOTA, LICENSE AGREEMENT TMS1002
      Fig 5: Locating EFI Relay Connector
      G02914901Courtesy of © TOYOTA, LICENSE AGREEMENT TMS1002

      Standard (Check for short): 

      Fig 6: Connector (Short) Specified Condition Table
      G02914902Courtesy of © TOYOTA, LICENSE AGREEMENT TMS1002
    4. Reinstall the circuit opening relay.
    5. Reinstall the EFI relay.
      Fig 7: Locating Circuit Opening Relay Connector
      G02914903Courtesy of © TOYOTA, LICENSE AGREEMENT TMS1002
    1. NG: REPAIR OR REPLACE HARNESS OR CONNECTOR 
    2. OK: REPLACE ECM (See  REPLACEMENT  ) 
  6. INSPECT FUEL PUMP (See  INSPECTION  ) 
    1. NG: REPLACE FUEL PUMP (See  REMOVAL & INSTALLATION AND DISASSEMBLY & REASSEMBLY  ) 
    2. OK: Go to next step. 
  7. CHECK HARNESS AND CONNECTOR (CIRCUIT OPENING RELAY - FUEL PUMP, FUEL PUMP - BODY GROUND) 
    1. Remove the circuit opening relay from the instrument panel J/B.
    2. Disconnect the F10 fuel pump connector.
    3. Check the resistance between the wire harness side connectors.

      Standard (Check for open): 

      Fig 8: Connector Specified Condition Table
      G02914904Courtesy of © TOYOTA, LICENSE AGREEMENT TMS1002
      Fig 9: Locating Circuit Opening Relay Connector
      G02914905Courtesy of © TOYOTA, LICENSE AGREEMENT TMS1002

      Standard (Check for short): 

      CONNECTOR (SHORT) SPECIFIED CONDITION

      Tester Connection Specified Condition
      Circuit opening relay (3) or Fuel pump (F10-4) - Body ground 10 kΩ or higher
    4. Reconnect the fuel pump connector.
    5. Reinstall the circuit opening relay.
      Fig 10: Identifying Fuel Pump Connector Wire Harness Side
      G02914906Courtesy of © TOYOTA, LICENSE AGREEMENT TMS1002
    1. NG: REPAIR OR REPLACE HARNESS OR CONNECTOR 
    2. OK: REPLACE ECM (See  REPLACEMENT  )