LEMON Manuals: Even more car manuals for everyone: 1960-2025
Home >> Toyota >> 2004 >> Matrix Base, FWD, Standard >> Repair and Diagnosis >> External Pages >> Different car >> Section 140 (Engine Controls - System & Component Testing - V6 & V8) >> Computerized Engine Controls >> Starter Signal Circuit >> Tacoma
April 5, 2026: LEMON Manuals is launched! Read the announcement.

Starter Signal Circuit: Tacoma

WARNING: This page does not describe the selected car, but rather 10 other vehicles, including the 2003 Toyota Tundra, 2003 Toyota Tacoma, 2003 Toyota Sienna, 2003 Toyota Sequoia, and 2003 Toyota Land Cruiser. However, it is still accessible from the selected car via links, so may be relevant.

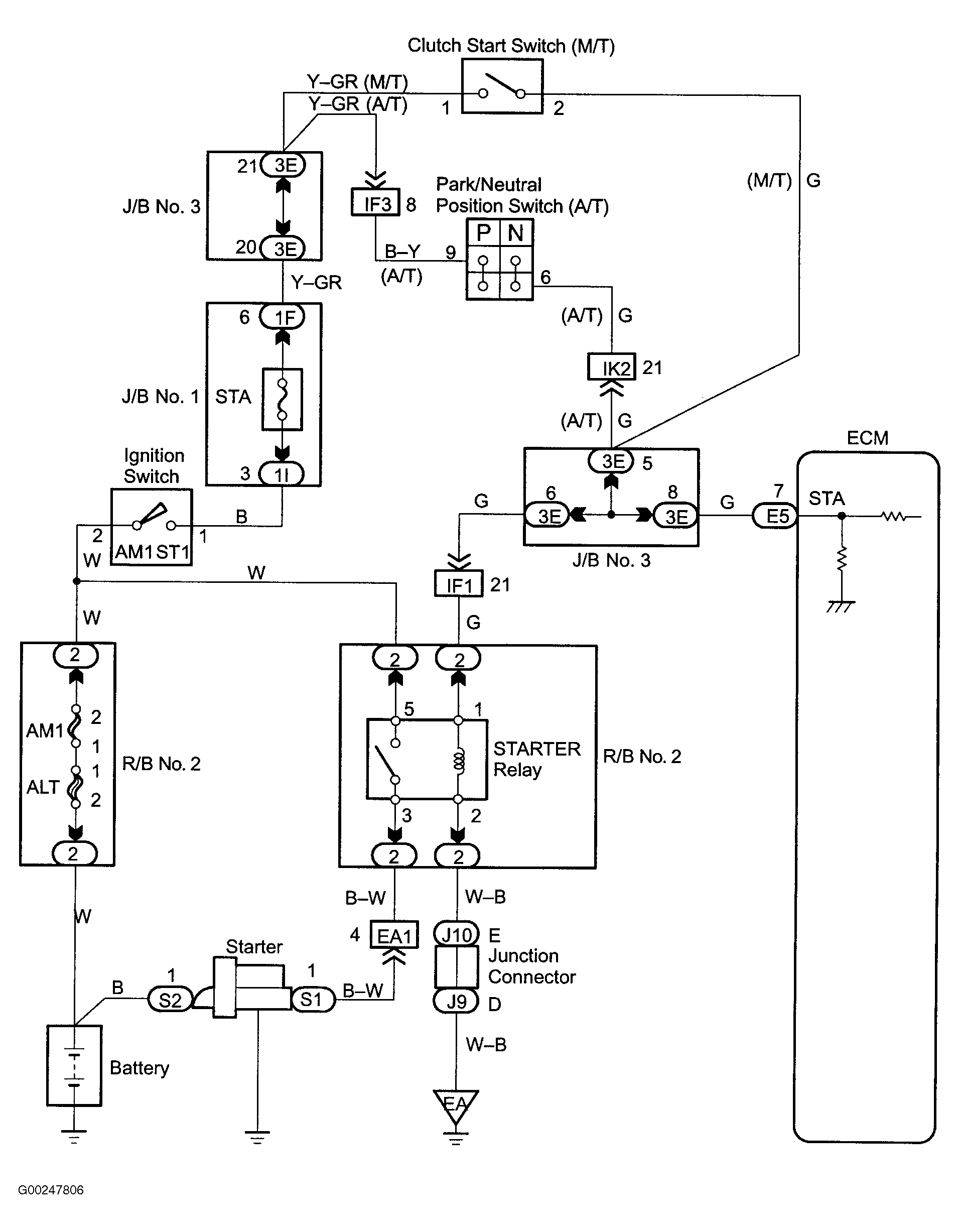
For starter signal circuit inspection and wiring diagram, see Fig 1-Fig 6 . For circuit identification, see ENGINE PERFORMANCE in appropriate SYSTEM WIRING DIAGRAMS article in ELECTRICAL. Before replacing ECM, check ECM connectors and ground circuits. See ENGINE CONTROL MODULE POWER & GROUND CIRCUITS  under COMPUTERIZED ENGINE CONTROLS. To check ignition switch, see appropriate STEERING COLUMN SWITCHES article in ACCESSORIES & EQUIPMENT. To check park/neutral position switch, see PARK/NEUTRAL POSITION SWITCH  under ENGINE SENSORS & SWITCHES.

Fig 1: Starter Signal Wiring Diagram (Tacoma)
G00247806Courtesy of © TOYOTA, LICENSE AGREEMENT TMS1002
Fig 2: Starter Signal Circuit Inspection Using Hand-Held Tester - Steps 1-3 (Tacoma)
G00247807Courtesy of © TOYOTA, LICENSE AGREEMENT TMS1002
Fig 3: Starter Signal Circuit Inspection Using Hand-Held Tester - Steps 4-5 (Tacoma)
G00247808Courtesy of © TOYOTA, LICENSE AGREEMENT TMS1002
Fig 4: Starter Signal Circuit Inspection Using OBD II Scan Tool - Steps 1-3 (Tacoma)
G00247809Courtesy of © TOYOTA, LICENSE AGREEMENT TMS1002
Fig 5: Starter Signal Circuit Inspection Using OBD II Scan Tool - Steps 4-5 (Tacoma)
G00247810Courtesy of © TOYOTA, LICENSE AGREEMENT TMS1002
Fig 6: Locating Data Link Connector No. 3 (Tacoma)
G97E28872Courtesy of © TOYOTA, LICENSE AGREEMENT TMS1002