LEMON Manuals: Even more car manuals for everyone: 1960-2025
Home >> Toyota >> 2004 >> Matrix Base, FWD, Standard >> Repair and Diagnosis >> External Pages >> Different car >> Section 211 (Anti-Lock Brake System) >> System Tests >> Test A: Abs Warning Light >> Diagnostic Procedure
April 5, 2026: LEMON Manuals is launched! Read the announcement.

Diagnostic Procedure

WARNING: This page is about a different car, the 2003 Toyota Prius, 2002 Toyota Prius, and 2001 Toyota Prius. However, it is still accessible from the selected car via links, so may be relevant.

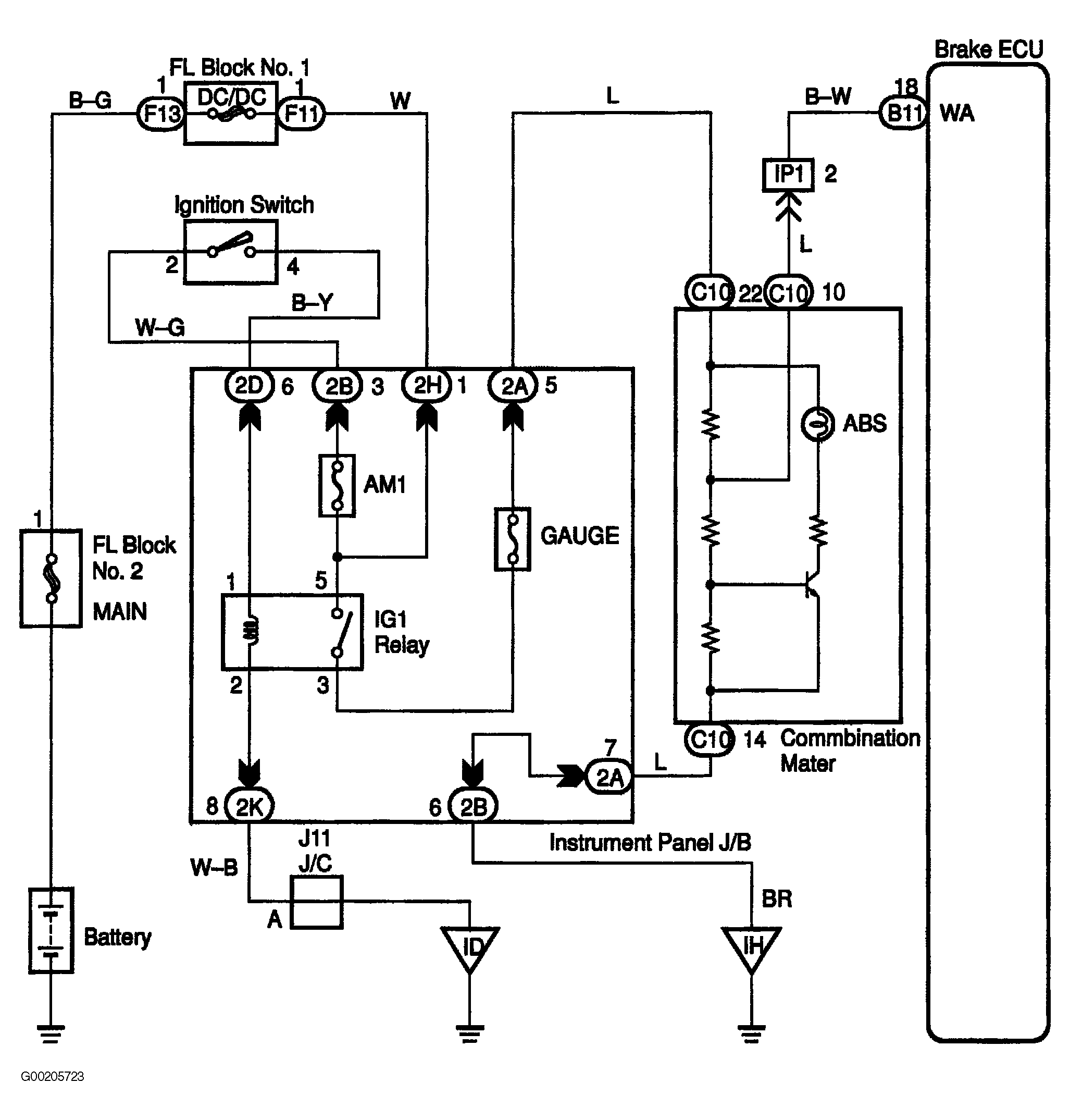
For wiring diagram, see Fig 1. For testing procedures, see Fig 2-Fig 4 .

Fig 1: ABS Warning Light Circuit Wiring Diagram
G00205723Courtesy of © TOYOTA, LICENSE AGREEMENT TMS1002
Fig 2: ABS Warning Light Circuit Testing Procedures (1 Of 3)
G00205711Courtesy of © TOYOTA, LICENSE AGREEMENT TMS1002
Fig 3: ABS Warning Light Circuit Testing Procedure (2 Of 3)
G00205712Courtesy of © TOYOTA, LICENSE AGREEMENT TMS1002
Fig 4: ABS Warning Light Circuit Testing Procedure (3 Of 3)
G00205713Courtesy of © TOYOTA, LICENSE AGREEMENT TMS1002