LEMON Manuals: Even more car manuals for everyone: 1960-2025
Home >> Toyota >> 2004 >> Matrix Base, FWD, Standard >> Repair and Diagnosis >> External Pages >> Different car >> Section 224 (Anti-Theft System) >> Circuit Tests >> Key Unlock Warning Switch Circuit >> Circuit Description
April 5, 2026: LEMON Manuals is launched! Read the announcement.

Circuit Description

WARNING: This page is about a different car, the 2003 Lexus IS 300 and 2002 Lexus IS 300. However, it is still accessible from the selected car via links, so may be relevant.

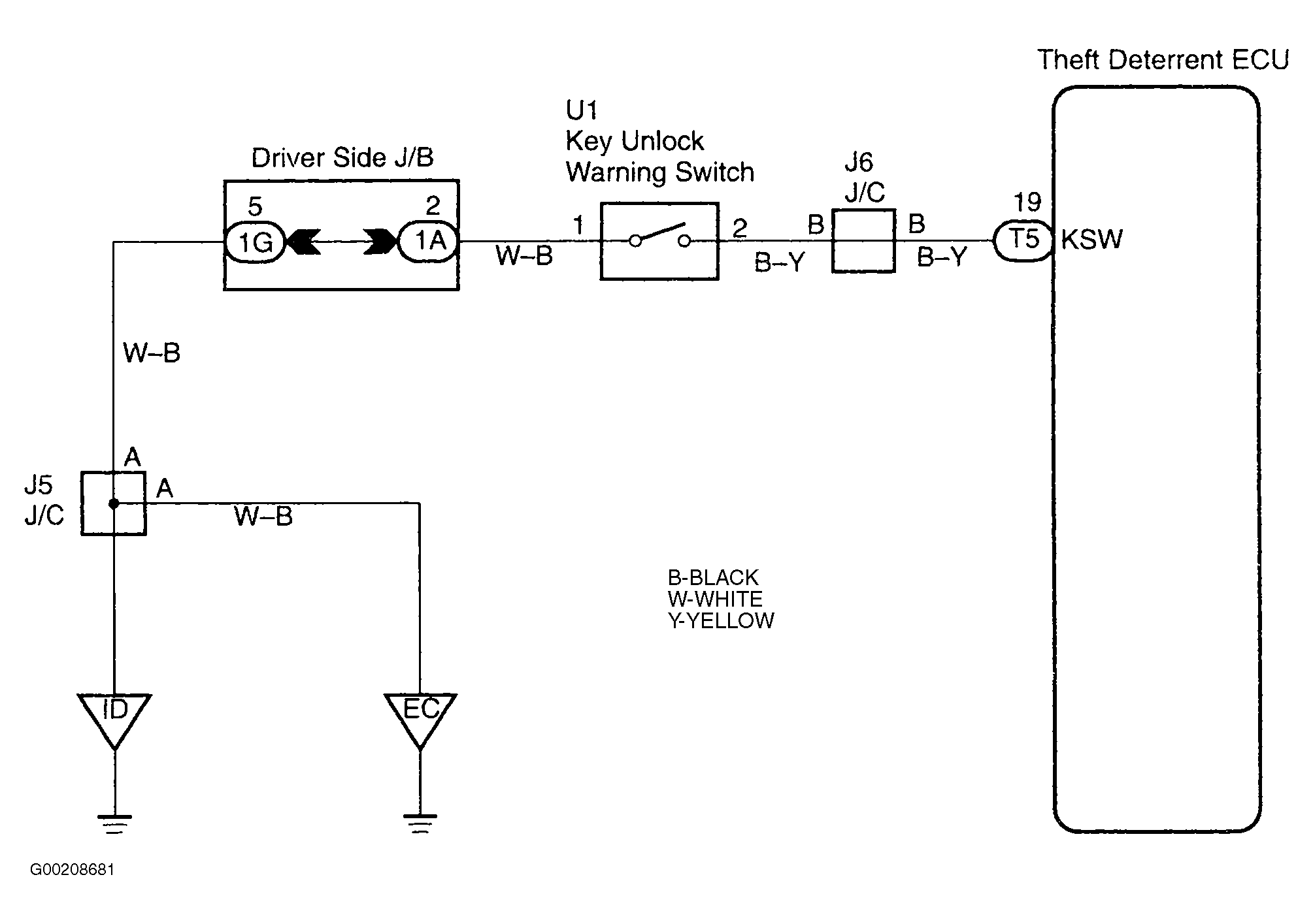
The key unlock warning switch goes ON when the ignition key is inserted in the key cylinder and goes OFF when the ignition key is removed. The ECU operates the key confinement prevention function while the key unlock warning switch is ON. See Fig 1.

Fig 1: Identifying Key Unlock Warning Switch Circuit
G00208681Courtesy of © TOYOTA, LICENSE AGREEMENT TMS1002