LEMON Manuals: Even more car manuals for everyone: 1960-2025
Home >> Toyota >> 2004 >> Matrix Base, FWD, Standard >> Repair and Diagnosis >> External Pages >> Different car >> Section 430 (Hybrid Vehicle Control System - Diagnostics) >> Circuit Inspection >> DTC P1520: Stop Light Switch (Cruise Control System) Malfunction >> Circuit Description - DTC P1520 - Information Code 115 >> Wiring Diagram
April 5, 2026: LEMON Manuals is launched! Read the announcement.

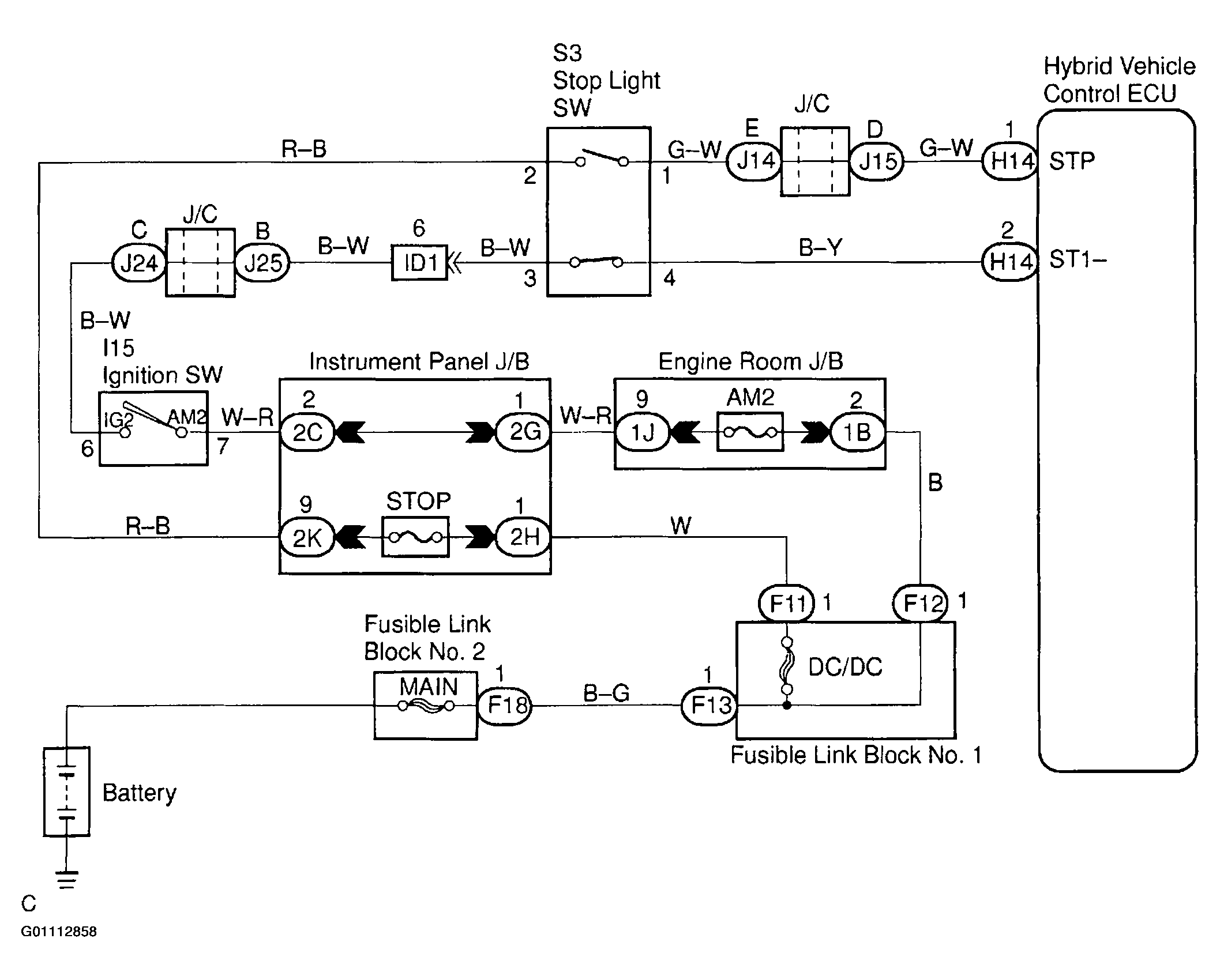
Circuit Description - DTC P1520 - Information Code 115: Wiring Diagram

WARNING: This page is about a different car, the 2002 Toyota Prius. However, it is still accessible from the selected car via links, so may be relevant.
Fig 1: Stop Light Switch (Cruise Control System) Malfunction
G01112858Courtesy of © TOYOTA, LICENSE AGREEMENT TMS1002