LEMON Manuals: Even more car manuals for everyone: 1960-2025
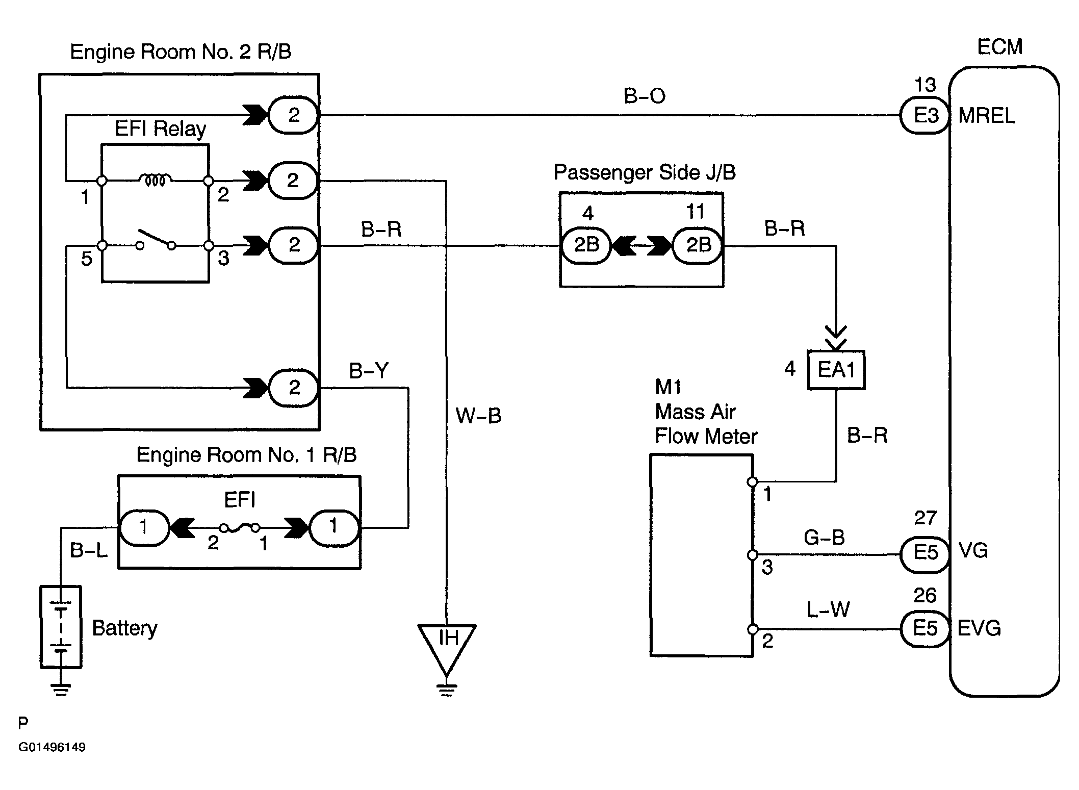
Home >> Toyota >> 2004 >> Matrix Base, FWD, Standard >> Repair and Diagnosis >> External Pages >> Different car >> Section 770 (Engine Control System - Diagnosis) >> Circuit Inspection >> DTC P0100: Mass Or Volume Air Flow Circuit, DTC P0102: Mass Or Volume Air Flow Circuit Low Input, DTC P0103: Mass Or Volume Air Flow Circuit High Input >> Wiring Diagram
April 5, 2026: LEMON Manuals is launched! Read the announcement.

DTC P0100: Mass Or Volume Air Flow Circuit, DTC P0102: Mass Or Volume Air Flow Circuit Low Input, DTC P0103: Mass Or Volume Air Flow Circuit High Input: Wiring Diagram

WARNING: This page is about a different car, the 2004 Lexus IS 300. However, it is still accessible from the selected car via links, so may be relevant.
Fig 1: Mass Or Volume Air Flow Circuit Wiring Diagram
G01496149Courtesy of © TOYOTA, LICENSE AGREEMENT TMS1002