LEMON Manuals: Even more car manuals for everyone: 1960-2025
Home >> Toyota >> 2004 >> RAV4 Base, AWD, Automatic >> Repair and Diagnosis >> Engine Performance >> System >> Engine Controls - Diagnostics >> Circuit Inspection >> DTC P2118: Throttle Actuator Control Motor Current Range/Performance >> Wiring Diagram
April 5, 2026: LEMON Manuals is launched! Read the announcement.

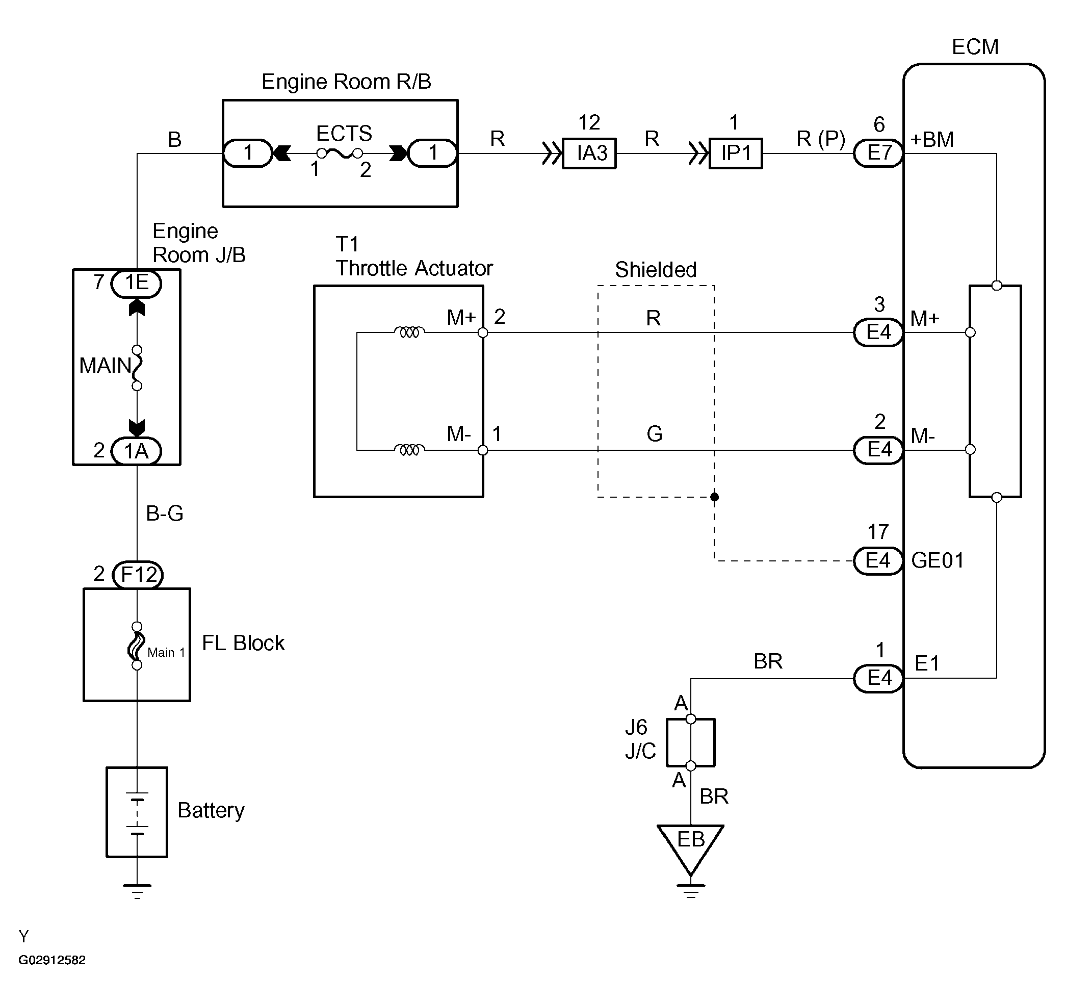
DTC P2118: Throttle Actuator Control Motor Current Range/Performance: Wiring Diagram

Fig 1: Throttle Actuator Wiring Diagram
G02912582Courtesy of © TOYOTA, LICENSE AGREEMENT TMS1002