LEMON Manuals: Even more car manuals for everyone: 1960-2025
Home >> Toyota >> 2005 >> Matrix Base, FWD, Automatic >> Repair and Diagnosis (Single Page) >> Accessories & Equipment >> Anti-Theft Systems >> TOYOTA Vehicle Intrusion Protection System - Diagnostics >> Light Control Switch Circuit >> Wiring Diagram
April 5, 2026: LEMON Manuals is launched! Read the announcement.

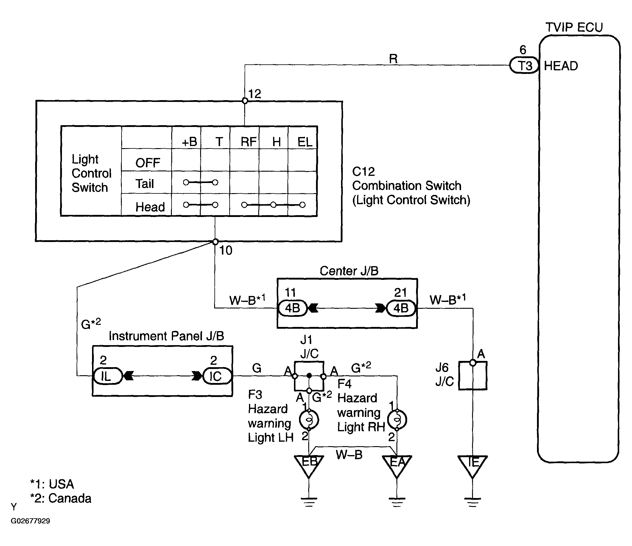
Light Control Switch Circuit: Wiring Diagram

Fig 1: Identifying Light Control Switch Wiring Diagram
G02677929Courtesy of © TOYOTA, LICENSE AGREEMENT TMS1002