LEMON Manuals: Even more car manuals for everyone: 1960-2025
Home >> Toyota >> 2005 >> Matrix Base, FWD, Automatic >> Repair and Diagnosis (Single Page) >> Engine Performance >> Engine Control System (SFI) (1ZZ-FE (Fwd)) - Diagnostics >> SFI System (1ZZ-FE (Ff)) >> DTC P2253: Oxygen Sensor Reference Ground Circuit High (For A/F Sensor) (Bank 1 Sensor 1) >> Inspection Procedure
April 5, 2026: LEMON Manuals is launched! Read the announcement.

Inspection Procedure

HINT:

Hand-held tester only:

Malfunctioning areas can be identified by performing the A/F CONTROL function provided in the ACTIVE TEST. The A/F CONTROL function can help to determine whether the Air-Fuel Ratio (A/F) sensor, Heated Oxygen (HO2) sensor and other potential trouble areas are malfunctioning.

The following instructions describe how to conduct the A/F CONTROL operation using a hand-held tester.

  1. Connect a hand-held tester to the DLC3.
  2. Start the engine and turn the tester ON.
  3. Warm up the engine at an engine speed of 2,500 RPM for approximately 90 seconds.
  4. On the tester, select the following menu items: DIAGNOSIS/ENHANCED OBD II/ACTIVE TEST/A/F CONTROL.
  5. Perform the A/F CONTROL operation with the engine in an idling condition (press the RIGHT or LEFT button to change the fuel injection volume).
  6. Monitor the voltage outputs of the A/F and HO2 sensors (AFS B1S1 and OS2 B1S2) displayed on the tester.

HINT:

Standard: 

SENSOR VOLTAGE SPECIFICATIONS

Tester Display (Sensor) Injection Volumes Status Voltages
AFS B1S1 (A/F) +25 % Rich Less than 3.0
AFS B1S1 (A/F) -12.5% Lean More than 3.35
O2S B1S2 (HO2) +25% Rich More than 0.55
O2S B1S2 (HO2) -12.5% Lean Less than 0.4
NOTE: The Air-Fuel Ratio (A/F) sensor has an output delay of a few seconds and the Heated Oxygen (HO2) sensor has a maximum output delay of approximately 20 seconds.
Fig 1: Air-Fuel Ratio Sensor And Heated Oxygen Sensor Output Voltage Delay Graphical Representation
G02661886Courtesy of TOYOTA MOTOR SALES, U.S.A., INC.

HINT:

Read freeze frame data using a hand-held tester or OBD II scan tool. Freeze frame data record the engine condition when malfunctions are detected. When troubleshooting, freeze frame data can help determine if the vehicle was moving or stationary, if the engine was warmed up or not, if the air-fuel ratio was lean or rich, and other data, from the time the malfunction occurred.

  1. INSPECT AIR-FUEL RATIO SENSOR (HEATER RESISTANCE) 
    1. Disconnect the A24 Air-Fuel Ratio (A/F) sensor connector.
    2. Measure the resistance between the terminals of the A/F sensor connector.

      Standard: 

      TESTER CONNECTION AND CONDITION SPECIFICATIONS (1 OF 3)

      Tester Connections Specified Conditions
      HT (1)-+B (2) Between 1.8 Ω and 3.4 Ω at 20°C (68°F)
      HT (1)-AF- (4) 10 kΩ or higher
    3. Reconnect the A/F sensor connector.

    NG: REPLACE AIR-FUEL RATIO SENSOR 

    Fig 2: View Of A24 Air-Fuel Ratio Sensor Connector
    G02661887Courtesy of TOYOTA MOTOR SALES, U.S.A., INC.

    OK: Go to next step. 

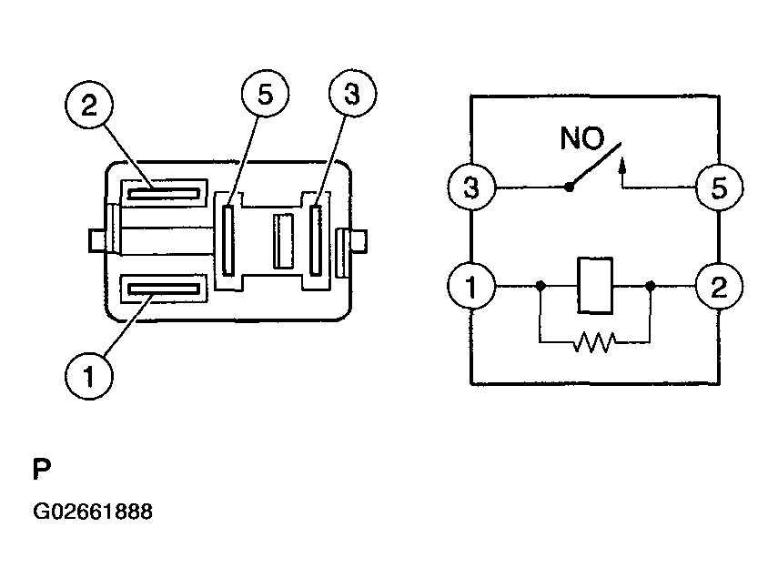
  2. INSPECT EFI RELAY 
    1. Remove the EFI relay from the engine room R/B.
    2. Check the EFI relay resistance.

      Standard: 

      TESTER CONNECTION AND CONDITION SPECIFICATIONS (2 OF 3)

      Tester Connections Specified Conditions
      3-5 10 kΩ or higher
      3-5 Below 1 Ω (when battery voltage applied to terminals 1 and 2)
    3. Reinstall the EFI relay.

    NG: REPLACE EFI RELAY 

    Fig 3: Measuring EFI Relay Resistance
    G02661888Courtesy of TOYOTA MOTOR SALES, U.S.A., INC.

    OK: Go to next step. 

  3. CHECK HARNESS AND CONNECTOR (A/F SENSOR - ECM) 
    1. Disconnect the A24 A/F sensor connector.
    2. Turn the ignition switch to ON.
    3. Measure the voltage between the +B terminal of the A/F sensor connector and body ground.

      Standard: 

      TESTER CONNECTION AND CONDITION SPECIFICATIONS (3 OF 3)

      Tester Connections Specified Conditions
      +B (A24-2) - Body ground Between 9 V and 14 V
    4. Turn the ignition switch to OFF.
    5. Disconnect the E4 ECM connector.
    6. Check the resistance.

      Standard (Check for open): 

      TESTER CONNECTION AND CONDITION SPECIFICATIONS (FOR OPEN)

      Tester Connections Specified Conditions
      HT (A24-1)-HA1A (E4-5) Below 1Ω
      AF+ (A24-3) - A1A+ (E4-23) Below 1Ω
      AF- (A24-4) - A1A- (E4-31) Below 1Ω

      Standard (Check for short): 

      TESTER CONNECTION AND CONDITION SPECIFICATIONS (FOR SHORT)

      Tester Connections Specified Conditions
      HT (A24-1) or HA1A (E4-5) - Body ground 10 kΩ or higher
      AF+ (A24-3) or A1A+ (E4-23) - Body ground 10 kΩ or higher
      AF- (A24-4) or A1A- (E4-31) - Body ground 10 kΩ or higher
      Fig 4: View Of A24 A/F Sensor Connector
      G02661889Courtesy of TOYOTA MOTOR SALES, U.S.A., INC.
      Fig 5: View Of E4 ECM Connector
      G02661890Courtesy of TOYOTA MOTOR SALES, U.S.A., INC.
    7. Reconnect the ECM connector.
    8. Reconnect the A/F sensor connector.
Fig 6: A/F Sensor 1 System Reference Diagram
G02661891Courtesy of TOYOTA MOTOR SALES, U.S.A., INC.

NG: REPAIR OR REPLACE HARNESS OR CONNECTOR 

OK: REPLACE ECM (See  ECM (1ZZ-FE/2ZZ-GE)  )