LEMON Manuals: Even more car manuals for everyone: 1960-2025
Home >> Toyota >> 2005 >> Matrix Base, FWD, Automatic >> Repair and Diagnosis >> External Pages >> Different variant/trim >> Section 2 (Engine Control System (SFI) (1ZZ-FE(4WD)) - Diagnostics) >> SFI System (1ZZ-FE (4WD)) >> ECM Power Source Circuit >> Inspection Procedure
April 5, 2026: LEMON Manuals is launched! Read the announcement.

Inspection Procedure

WARNING: This page is about a different variant/trim than selected.
  1. INSPECT ECM (+B VOLTAGE) 
    1. Turn the ignition switch to ON.
    2. Measure the voltage between the terminals of the E4 and E6 ECM connectors.

    Standard: 

    TESTER CONNECTIONS SPECIFIED CONDITION

    Tester Connections Specified Conditions
    +B(E6-1) - E1 (E4-7) Between 9V and 14V
    Fig 1: Inspecting ECM (+B Voltage)
    G02662345Courtesy of © TOYOTA, LICENSE AGREEMENT TMS1002

    OK: PROCEED TO NEXT CIRCUIT INSPECTION SHOWN IN  PROBLEM SYMPTOMS TABLE  ) 

    NG: Go to next step. 

  2. CHECK HARNESS AND CONNECTOR (ECM - BODY GROUND) 
    1. Disconnect the negative battery cable.
    2. Disconnect the E4 ECM connector.
    3. Check the resistance.

      Standard (Check for open): 

      TESTER CONNECTIONS SPECIFIED CONDITION (FOR OPEN)

      Tester Connections Specified Conditions
      E1 (E4-7) - Body ground Below 1Ω
    4. Reconnect the ECM connector.
    5. Reconnect the negative battery cable.
    Fig 2: Disconnecting E4 ECM Connector
    G02662346Courtesy of © TOYOTA, LICENSE AGREEMENT TMS1002

    NG: REPAIR OR REPLACE HARNESS OR CONNECTOR 

    OK: Go to next step. 

  3. INSPECT ECM (IGSW VOLTAGE) 
    1. Turn the ignition switch to ON.
    2. Measure the voltage between the terminals of the E4 and E6 ECM connectors.

    Standard: 

    TESTER CONNECTIONS SPECIFIED CONDITION (1 OF 4)

    Tester Connections Specified Conditions
    IGSW (E6-9) - E1 (E4-7) Between 9V and 14V
    Fig 3: Inspecting ECM (IGSW Voltage)
    G02662347Courtesy of © TOYOTA, LICENSE AGREEMENT TMS1002

    OK: Go to step   6 

    NG: Go to next step. 

  4. CHECK FUSE (AM2 FUSE) 
    1. Remove the AM2 fuse from the instrument panel J/B.
    2. Check the AM2 fuse resistance.

      Standard: Below 1 Ω 

    3. Reinstall the AM2 fuse.
    Fig 4: Removing AM2 Fuse From Instrument Panel J/B
    G02662348Courtesy of © TOYOTA, LICENSE AGREEMENT TMS1002

    NG: CHECK FOR SHORT IN ALL HARNESSES AND COMPONENTS CONNECTED TO FUSE 

    OK: Go to next step. 

  5. INSPECT IGNITION OR STARTER SWITCH ASSY 
    1. Disconnect the I11 ignition switch connector.
    2. Check the resistance.

      Standard: 

      TESTER CONNECTIONS SPECIFIED CONDITION (2 OF 4)

      Ignition Switch Positions Tester Connections Specified Conditions
      LOCK All Terminals 10 kΩ or higher
      ACC 1-3 Below 1Ω
      ON 1-2, 1-3, 2-3, 5-6 Below 1Ω
      START 1-2, 4-5, 4-6, 5-6 Below 1Ω
    3. Reconnect the ignition switch connector.
    Fig 5: Identifying I11 Ignition Switch Connector
    G02662349Courtesy of © TOYOTA, LICENSE AGREEMENT TMS1002

    NG: REPLACE IGNITION OR STARTER SWITCH ASSY 

    OK: CHECK AND REPAIR HARNESS AND CONNECTOR (BATTERY - IGNITION SWITCH, IGNITION SWITCH - ECM) 

  6. INSPECT ECM (MREL VOLTAGE) 
    1. Turn the ignition switch to ON.
    2. Measure the voltage between the terminals of the E4 and E6 ECM connectors.

    Standard: 

    TESTER CONNECTIONS SPECIFIED CONDITION (3 OF 4)

    Tester Connections Specified Conditions
    IGSW (E8-9) - E1 (E4-7) Between 9V and 14V
    Fig 6: Inspecting ECM (MREL Voltage)
    G02662350Courtesy of © TOYOTA, LICENSE AGREEMENT TMS1002

    NG: REPLACE ECM (See  REPLACEMENT  ) 

    OK: Go to next step. 

  7. CHECK FUSE (EFI FUSE) 
    1. Remove the EFI fuse from the engine room R/B.
    2. Check the EFI fuse resistance.

      Standard: Below 1Ω 

    3. Reinstall the EFI fuse.
    Fig 7: Removing EFI Fuse From Engine Room R/B
    G02662351Courtesy of © TOYOTA, LICENSE AGREEMENT TMS1002

    NG: CHECK FOR SHORT IN ALL HARNESSES AND COMPONENTS CONNECTED TO FUSE 

    OK: Go to next step. 

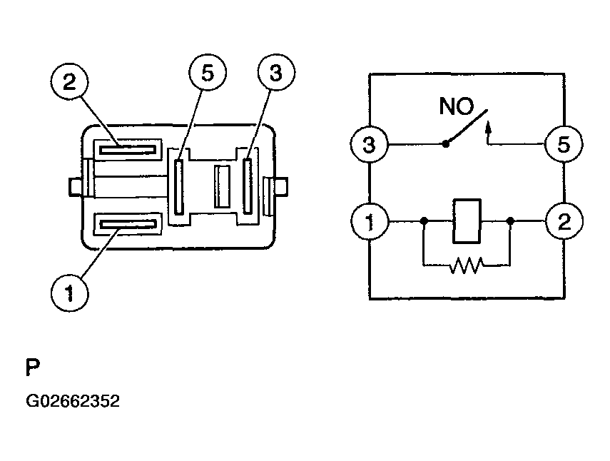
  8. INSPECT EFI RELAY 
    1. Remove the EFI relay from the engine room R/B.
    2. Check the EFI relay resistance.

      Standard: 

      TESTER CONNECTIONS SPECIFIED CONDITION (4 OF 4)

      Tester Connections Specified Conditions
      3-5 10 kΩ or higher
      3-5 Below 1Ω (when battery voltage applied to terminals 1 and 2)
    3. Reinstall the EFI relay.
    Fig 8: Inspecting EFI Relay
    G02662352Courtesy of © TOYOTA, LICENSE AGREEMENT TMS1002

    NG: REPLACE EFI RELAY 

    OK: Go to next step. 

  9. CHECK HARNESS AND CONNECTOR (EFI RELAY - ECM, EFI RELAY - BODY GROUND) 
    1. Check the harness and connector between the EFI relay and ECM.
      1. Remove the EFI relay from the engine room R/B.
      2. Disconnect the E6 ECM connector.
      3. Check the resistance.
        Fig 9: Removing EFI Relay From Engine Room R/B
        G02662353Courtesy of © TOYOTA, LICENSE AGREEMENT TMS1002

        Standard (Check for open): 

        TESTER CONNECTIONS SPECIFIED CONDITION (FOR OPEN)

        Tester Connections Specified Conditions
        Engine room R/B (EFI relay terminal 1) - MREL (E6-8) Below 1Ω
        Engine room R/B (EFI relay terminal 3) - +B (E6-1) Below 1Ω

        Standard (Check for short): 

        TESTER CONNECTIONS SPECIFIED CONDITION (FOR SHORT)

        Tester Connections Specified Conditions
        Engine room R/B (EFI relay terminal 1) or MREL (E6-8) - Body ground 10 kΩ or higher
        Engine room R/B (EFI relay terminal 3) or +B (E6-1) - Body ground 10 kΩ or higher
      4. Reconnect the ECM connector.
      5. Reinstall the EFI relay.
    2. Check the harness and connector between the EFI relay and body ground.
      1. Remove the EFI relay from the engine room R/B.
      2. Check the resistance.

        Standard (Check for open): 

        TESTER CONNECTIONS SPECIFIED CONDITION (FOR OPEN)

        Tester Connections Specified Conditions
        Engine room R/B (EFI relay terminal 2) - Body ground Below 1Ω
      3. Reinstall the EFI relay.
    Fig 10: Disconnecting E6 ECM Connector
    G02662354Courtesy of © TOYOTA, LICENSE AGREEMENT TMS1002

    NG: REPAIR OR REPLACE HARNESS OR CONNECTOR 

    OK: CHECK AND REPAIR HARNESS AND CONNECTOR (TERMINAL 5 OF EFI RELAY - BATTERY POSITIVE TERMINAL)