LEMON Manuals: Even more car manuals for everyone: 1960-2025
Home >> Toyota >> 2005 >> Matrix Base, FWD, Automatic >> Repair and Diagnosis >> External Pages >> Different variant/trim >> Section 2 (Engine Control System (SFI) (1ZZ-FE(4WD)) - Diagnostics) >> SFI System (1ZZ-FE (4WD)) >> Fuel Pump Control Circuit >> Inspection Procedure
April 5, 2026: LEMON Manuals is launched! Read the announcement.

Inspection Procedure

WARNING: This page is about a different variant/trim than selected.

Hand held tester: 

  1. PERFORM ACTIVE TEST USING HAND HELD TESTER (OPERATION OF CIRCUIT OPENING RELAY) 
    1. Connect a hand-held tester to the DLC3.
    2. Turn the ignition switch to ON and turn the tester ON.
    3. Select the following menu items: DIAGNOSIS/ENHANCED OBD II/ACTIVE TEST/FUEL PUMP/ SPD.
    4. Check whether operating sounds can be heard while operating the relay using the tester.

    OK: Operating sounds can be heard from relay. 

    OK: Go to step   1 

  2. INSPECT  ECM POWER SOURCE CIRCUIT  ) 

    NG: REPAIR OR REPLACE POWER SOURCE CIRCUIT 

    OK: Go to next step. 

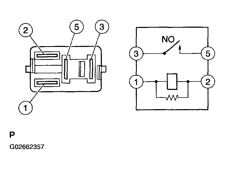
  3. INSPECT CIRCUIT OPENING RELAY 
    1. Remove the circuit opening relay from the instrument panel J/B.
    2. Check the circuit opening relay resistance.

      Standard: 

      TESTER CONNECTIONS SPECIFIED CONDITION (1 OF 2)

      Tester Connections Specified Conditions
      3-5 10 kΩ or higher
      3-5 Below 1Ω (when battery voltage applied to terminals 1 and 2)
    3. Reinstall the circuit opening relay.
    Fig 1: Inspecting Circuit Opening Relay
    G02662357Courtesy of © TOYOTA, LICENSE AGREEMENT TMS1002

    NG: REPLACE CIRCUIT OPENING RELAY 

    OK: Go to next step. 

  4. INSPECT ECM (FC VOLTAGE) 
    1. Turn the ignition switch to ON.
    2. Measure the voltage between the terminals of the E4 and E6 ECM connectors.

    Standard: 

    TESTER CONNECTIONS SPECIFIED CONDITION (2 OF 2)

    Tester Connections Specified Conditions
    FC (E6-10) - E1 (E4-7) Between 9V and 14V
    Fig 2: Measuring Voltage Between Terminals Of E4 And E6 ECM Connectors
    G02662358Courtesy of © TOYOTA, LICENSE AGREEMENT TMS1002

    OK: REPLACE ECM (See  REPLACEMENT  ) 

    NG: Go to next step. 

  5. CHECK HARNESS AND CONNECTOR (IGNITION SWITCH - CIRCUIT OPENING RELAY) 
    1. Disconnect the I11 ignition switch connector.
    2. Remove the circuit opening relay from the instrument panel J/B.
    3. Check the resistance.
      Fig 3: Disconnecting I11 Ignition Switch Connector
      G02662359Courtesy of © TOYOTA, LICENSE AGREEMENT TMS1002

      Standard (Check for open): 

      TESTER CONNECTIONS SPECIFIED CONDITION (FOR OPEN)

      Tester Connections Specified Conditions
      IG2 (I11-6) - Instrument panel J/B (Circuit opening relay terminal 1) Below 1Ω

      Standard (Check for short): 

      TESTER CONNECTIONS SPECIFIED CONDITION (FOR SHORT)

      Tester Connections Specified Conditions
      IG2 (I11-6) or Instrument panel J/B (Circuit opening relay terminal 1) - Body ground 10 kΩ or higher
    4. Reinstall the circuit opening relay.
    5. Reconnect the ignition switch connector.
    Fig 4: Removing Circuit Opening Relay From Instrument Panel J/B
    G02662360Courtesy of © TOYOTA, LICENSE AGREEMENT TMS1002

    NG: REPAIR OR REPLACE HARNESS OR CONNECTOR 

    OK: Go to next step. 

  6. CHECK HARNESS AND CONNECTOR (ECM - CIRCUIT OPENING RELAY) 
    1. Disconnect the E6 ECM connector.
    2. Remove the circuit opening relay from the instrument panel J/B.
    3. Check the resistance.
      Fig 5: Disconnecting E6 ECM Connector
      G02662361Courtesy of © TOYOTA, LICENSE AGREEMENT TMS1002

      Standard (Check for open): 

      TESTER CONNECTIONS SPECIFIED CONDITION (FOR OPEN)

      Tester Connections Specified Conditions
      FC (E6-10) - Instrument panel J/B (Circuit opening relay terminal 2) Below 1Ω

      Standard (Check for short): 

      TESTER CONNECTIONS SPECIFIED CONDITION (FOR SHORT)

      Tester Connections Specified Conditions
      FC (E6-10) or Instrument panel J/B (Circuit opening relay terminal 2) - Body ground 10 kΩ or higher
    4. Reinstall the circuit opening relay.
    5. Reconnect the ECM connector.
    Fig 6: Removing Circuit Opening Relay From Instrument Panel J/B
    G02662362Courtesy of © TOYOTA, LICENSE AGREEMENT TMS1002

    NG: REPAIR OR REPLACE HARNESS OR CONNECTOR 

    OK: REPLACE ECM (See  REPLACEMENT  ) 

  7. INSPECT FUEL PUMP (See  INSPECTION  ) 

    NG: REPLACE FUEL PUMP (See  REMOVAL & INSTALLATION AND DISASSEMBLY & REASSEMBLY  ) 

    OK: Go to next step. 

  8. CHECK HARNESS AND CONNECTOR (CIRCUIT OPENING RELAY - FUEL PUMP, FUEL PUMP - BODY GROUND) 
    1. Remove the circuit opening relay from the instrument panel J/B.
    2. Disconnect the F10 fuel pump connector.
    3. Check the resistance.
      Fig 7: Removing Circuit Opening Relay From Instrument Panel J/B
      G02662363Courtesy of © TOYOTA, LICENSE AGREEMENT TMS1002

      Standard (Check for open): 

      TESTER CONNECTIONS SPECIFIED CONDITION (FOR OPEN)

      Tester Connections Specified Conditions
      Instrument panel J/B (Circuit opening relay terminal 3) - Fuel pump (F10-4) Below 1Ω
      Fuel pump (F10-5) - Body ground Below 1Ω

      Standard (Check for short): 

      TESTER CONNECTIONS SPECIFIED CONDITION (FOR SHORT)

      Tester Connections Specified Conditions
      Instrument panel J/B (Circuit opening relay terminal 3) or Fuel pump (F10-4) - Body ground 10 kΩ or higher
    4. Reconnect the fuel pump connector.
    5. Reinstall the circuit opening relay.
    Fig 8: Disconnecting F10 Fuel Pump Connector
    G02662364Courtesy of © TOYOTA, LICENSE AGREEMENT TMS1002

    NG: REPAIR OR REPLACE HARNESS OR CONNECTOR 

    OK: CHECK AND REPAIR HARNESS AND CONNECTOR (EFI RELAY - CIRCUIT OPENING RELAY) 

OBD II scan tool (excluding the hand-held tester): 

  1. CHECK OPERATION OF FUEL PUMP 
    1. Turn the ignition switch to ON.
    2. Connect terminals FC and E1 of the ECM connector.
    3. Check for fuel pressure in the fuel inlet hose when it is pinched off.

      OK: There is pressure in fuel inlet hose. 

    HINT:

    At this time, operating sounds can be heard from the fuel pump.

    Fig 9: Connecting Terminals FC And E1 Of ECM Connector
    G02662365Courtesy of © TOYOTA, LICENSE AGREEMENT TMS1002
    Fig 10: Checking Fuel Pressure In Fuel Inlet Hose
    G02662366Courtesy of © TOYOTA, LICENSE AGREEMENT TMS1002

    OK: PROCEED TO NEXT CIRCUIT INSPECTION SHOWN IN  PROBLEM SYMPTOMS TABLE  ) 

    NG: Go to next step. 

  2. INSPECT  ECM POWER SOURCE CIRCUIT  ) 

    NG: REPAIR OR REPLACE ECM POWER SOURCE CIRCUIT 

    OK: Go to next step. 

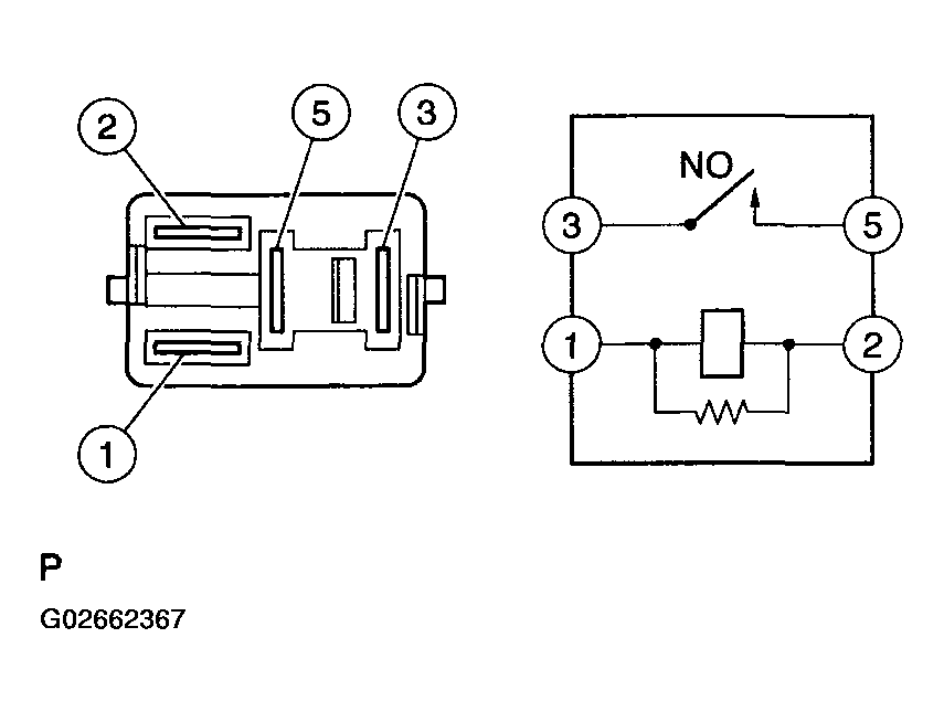
  3. INSPECT CIRCUIT OPENING RELAY 
    1. Remove the circuit opening relay from the instrument panel J/B.
    2. Check the circuit opening relay resistance.

      Standard: 

      TESTER CONNECTIONS SPECIFIED CONDITION (1 OF 2)

      Tester Connections Specified Conditions
      3-5 10 kΩ or higher
      3-5 Below 1Ω (when battery voltage applied to terminals 1 and 2)
    3. Reinstall the circuit opening relay.
    Fig 11: Inspecting Circuit Opening Relay
    G02662367Courtesy of © TOYOTA, LICENSE AGREEMENT TMS1002

    NG: REPLACE CIRCUIT OPENING RELAY 

    OK: Go to next step. 

  4. INSPECT ECM (FC VOLTAGE) 
    1. Turn the ignition switch to ON.
    2. Measure the voltage between the terminals of the E4 and E6 ECM connectors.

    Standard: 

    TESTER CONNECTIONS SPECIFIED CONDITION (2 OF 2)

    Tester Connections Specified Conditions
    FC (E6-10) - E1 (E4-7) Between 9 V and 14 V
    Fig 12: Measuring Voltage Between Terminals Of E4 And E6 ECM Connectors
    G02662368Courtesy of © TOYOTA, LICENSE AGREEMENT TMS1002

    OK: REPLACE ECM (See  REPLACEMENT  ) 

    NG: Go to next step. 

  5. CHECK HARNESS AND CONNECTOR (IGNITION SWITCH - CIRCUIT OPENING RELAY) 
    1. Disconnect the I11 ignition switch connector.
    2. Remove the circuit opening relay from the instrument panel J/B.
    3. Check the resistance.
      Fig 13: Disconnecting I11 Ignition Switch Connector
      G02662369Courtesy of © TOYOTA, LICENSE AGREEMENT TMS1002

      Standard (Check for open): 

      TESTER CONNECTIONS SPECIFIED CONDITION (FOR OPEN)

      Tester Connections Specified Conditions
      IG2 (I11-6) - Instrument panel J/B (Circuit opening relay terminal 1) Below 1Ω

      Standard (Check for short): 

      TESTER CONNECTIONS SPECIFIED CONDITION (FOR SHORT)

      Tester Connections Specified Conditions
      IG2 (I11-6) or Instrument panel J/B (Circuit opening relay terminal 1) - Body ground 10 kΩ or higher
    4. Reinstall the circuit opening relay.
    5. Reconnect the ignition switch connector.
    Fig 14: Removing Circuit Opening Relay From Instrument Panel J/B
    G02662370Courtesy of © TOYOTA, LICENSE AGREEMENT TMS1002

    NG: REPAIR OR REPLACE HARNESS OR CONNECTOR 

    OK: Go to next step. 

  6. CHECK HARNESS AND CONNECTOR (ECM - CIRCUIT OPENING RELAY) 
    1. Disconnect the E6 ECM connector.
    2. Remove the circuit opening relay from the instrument panel J/B.
    3. Check the resistance.
      Fig 15: Disconnecting E6 ECM Connector
      G02662371Courtesy of © TOYOTA, LICENSE AGREEMENT TMS1002

      Standard (Check for open): 

      TESTER CONNECTIONS SPECIFIED CONDITION (FOR OPEN)

      Tester Connections Specified Conditions
      FC (E6-10) - Instrument panel J/B (Circuit opening relay terminal 2) Below 1Ω

      Standard (Check for short): 

      TESTER CONNECTIONS SPECIFIED CONDITION (FOR SHORT)

      Tester Connections Specified Conditions
      FC (E6-10) or Instrument panel J/B (Circuit opening relay terminal 2) - Body ground 10 kΩ or higher
    4. Reinstall the circuit opening relay.
    5. Reconnect the ECM connector.
    Fig 16: Removing Circuit Opening Relay From Instrument Panel J/B
    G02662372Courtesy of © TOYOTA, LICENSE AGREEMENT TMS1002

    NG: REPAIR OR REPLACE HARNESS OR CONNECTOR 

    OK: Go to next step. 

  7. INSPECT FUEL PUMP (See  INSPECTION  ) 

    NG: REPLACE FUEL PUMP (See  REMOVAL & INSTALLATION AND DISASSEMBLY & REASSEMBLY  ) 

    OK: Go to next step. 

  8. CHECK HARNESS AND CONNECTOR (CIRCUIT OPENING RELAY - FUEL PUMP, FUEL PUMP - BODY GROUND) 
    1. Remove the circuit opening relay from the instrument panel J/B.
    2. Disconnect the F10 fuel pump connector.
    3. Check the resistance.
      Fig 17: Removing Circuit Opening Relay From Instrument Panel J/B
      G02662373Courtesy of © TOYOTA, LICENSE AGREEMENT TMS1002

      Standard (Check for open): 

      TESTER CONNECTIONS SPECIFIED CONDITION (FOR OPEN)

      Tester Connections Specified Conditions
      Instrument panel J/B (Circuit opening relay terminal 3) - Fuel pump (F10-4) Below 1Ω
      Fuel pump (F10-5) - Body ground Below 1Ω

      Standard (Check for short): 

      TESTER CONNECTIONS SPECIFIED CONDITION (FOR SHORT)

      Tester Connections Specified Conditions
      Instrument panel J/B (Circuit opening relay terminal 3) or Fuel pump (F10-4) - Body ground 10 kΩ or higher
    4. Reconnect the fuel pump connector.
    5. Reinstall the circuit opening relay.
    Fig 18: Disconnecting F10 Fuel Pump Connector
    G02662374Courtesy of © TOYOTA, LICENSE AGREEMENT TMS1002

    NG: REPAIR OR REPLACE HARNESS OR CONNECTOR 

    OK: CHECK AND REPAIR HARNESS AND CONNECTOR (EFI RELAY - CIRCUIT OPENING RELAY)