LEMON Manuals: Even more car manuals for everyone: 1960-2025
Home >> Toyota >> 2005 >> RAV4 Base, AWD, Standard >> Repair and Diagnosis >> Engine Performance >> System >> Engine - Diagnostics >> Fuel Pump Control Circuit >> Wiring Diagram
April 5, 2026: LEMON Manuals is launched! Read the announcement.

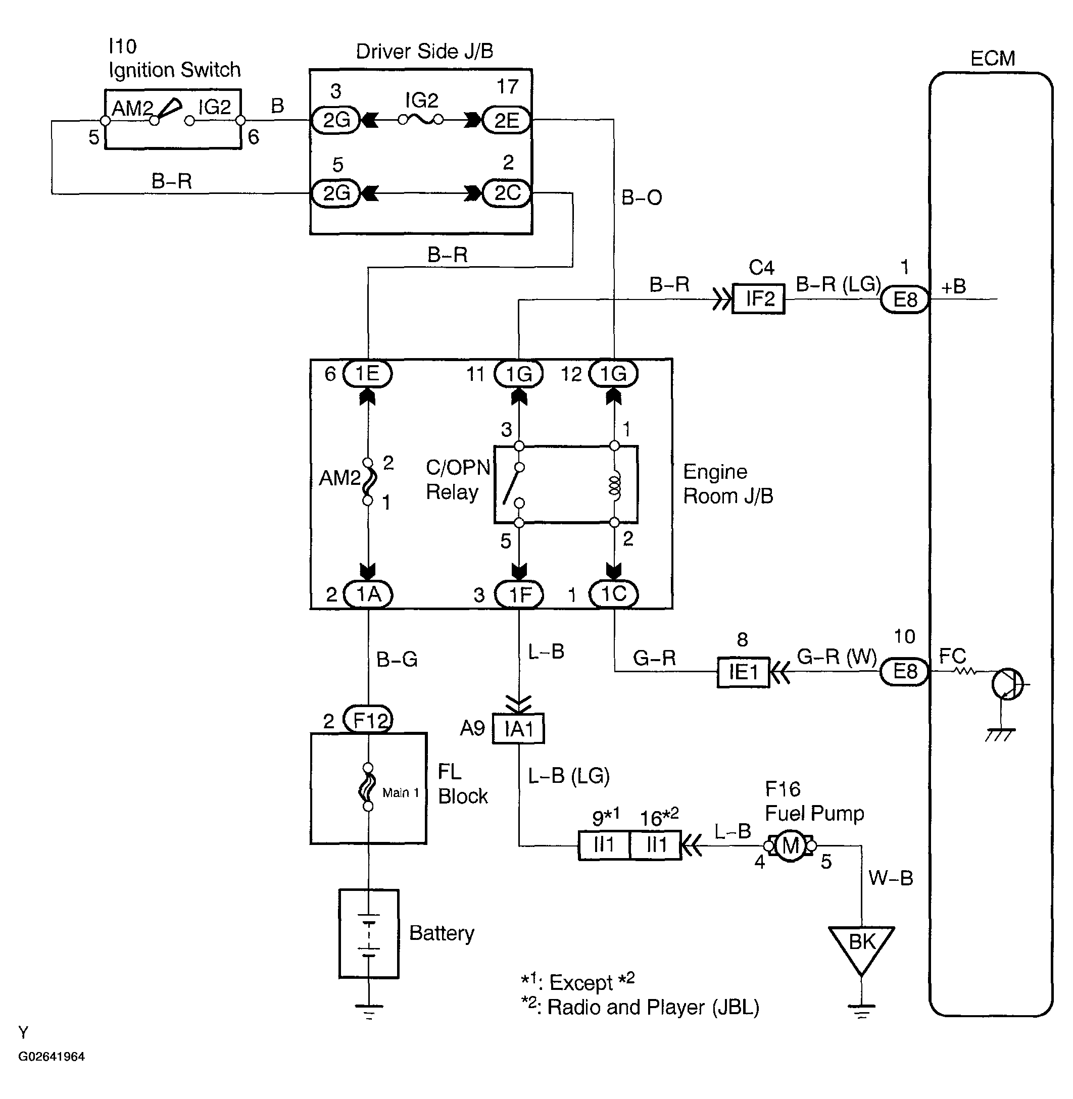
Fuel Pump Control Circuit: Wiring Diagram

Fig 1: Wiring Diagram - Fuel Pump Control
G02641964Courtesy of © TOYOTA, LICENSE AGREEMENT TMS1002