LEMON Manuals: Even more car manuals for everyone: 1960-2025
Home >> Toyota >> 2006 >> Avalon Limited >> Repair and Diagnosis >> Engine Performance >> Engine Control System >> SFI System >> Cranking Holding Function Circuit >> Description
April 5, 2026: LEMON Manuals is launched! Read the announcement.

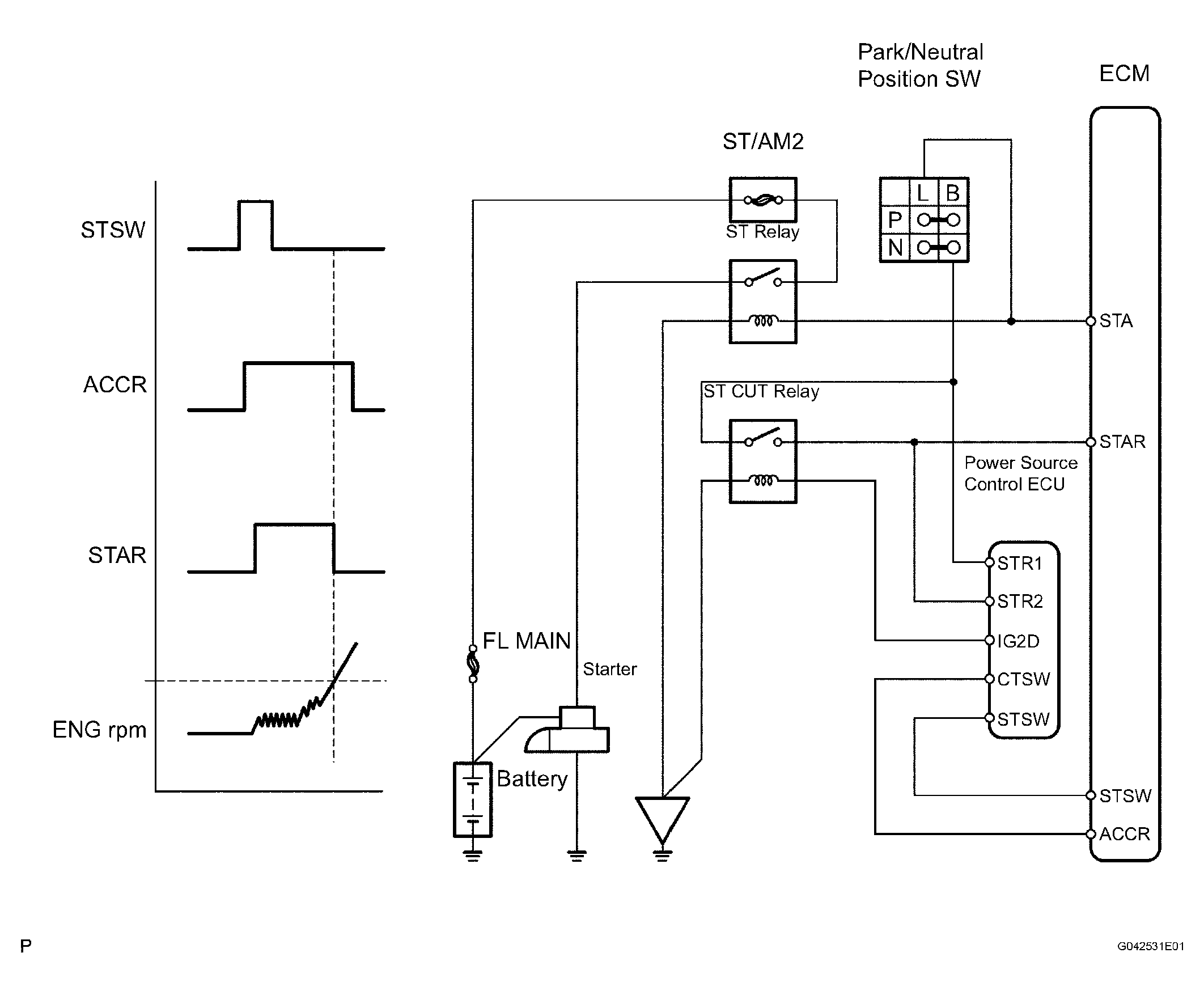
Cranking Holding Function Circuit: Description

When the ECM detects a start signal from the engine switch, this system monitors the engine rpm and continues to operate the starter until it has determined that the engine has started (engine speed reaches approximately 500 rpm). Furthermore, even if the ECM detects a start signal from the ignition switch, it will not operate the starter if it has determined that the engine has already started.

Fig 1: Cranking Holding Function Circuit Diagram
G04375216Courtesy of © TOYOTA, LICENSE AGREEMENT TMS1002