LEMON Manuals: Even more car manuals for everyone: 1960-2025
Home >> Toyota >> 2006 >> Camry Base, Standard >> Repair and Diagnosis (Single Page) >> Engine Performance >> System >> Engine Control System (SFI) (2AZ-FE) - Diagnostics >> Fuel Pump Control Circuit >> Circuit Description
April 5, 2026: LEMON Manuals is launched! Read the announcement.

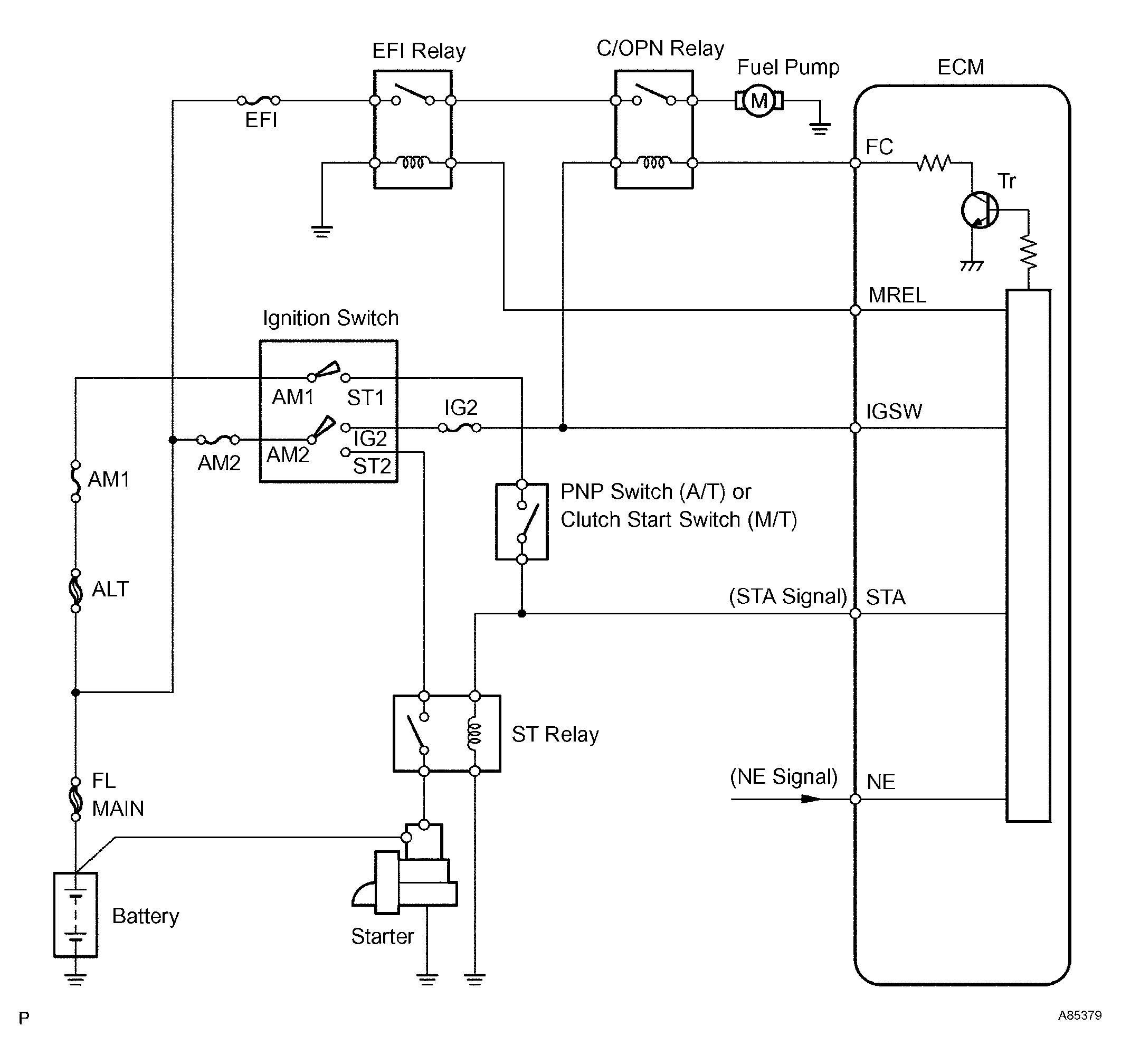
Circuit Description

When the engine is cranked, current flows from the ignition switch terminal ST1 to the starter relay coil (Marking: ST), and current flows to terminal STA of ECM (STA signal).

When the STA signal and NE signal are input to the ECM, Tr is turned ON, current flows to coil of the circuit opening relay (Marking: C/OPN), the relay switches on, power is supplied to the fuel pump and the fuel pump operates.

While the NE signal is generated and the engine is running, the ECM keeps Tr ON (C/OPN relay ON) and the fuel pump also keeps operating.

Fig 1: Identifying Fuel Pump Control Circuit Diagram
G04389324Courtesy of TOYOTA MOTOR SALES, U.S.A., INC.