LEMON Manuals: Even more car manuals for everyone: 1960-2025
Home >> Toyota >> 2006 >> Matrix Base, FWD, Automatic >> Repair and Diagnosis (Single Page) >> Engine Performance >> System >> Engine Control System (1ZZ-FE) - SFI System (For 4WD) - DTC P0010 Through P0171 >> DTC P0134 Oxygen Sensor Circuit No Activity Detected (Bank 1 Sensor 1) >> Inspection Procedure
April 5, 2026: LEMON Manuals is launched! Read the announcement.

Inspection Procedure

HINT:

Intelligent tester only: Malfunctioning areas can be identified by performing the A/F CONTROL function provided in the ACTIVE TEST. The A/F CONTROL function can help to determine whether the Heated Oxygen (HO2) sensors and other potential trouble areas are malfunctioning.

The following instructions describe how to conduct the A/F CONTROL operation using an intelligent tester.

  1. Connect an intelligent tester to the DLC3.
  2. Start the engine and turn the tester ON.
  3. Warm up the engine at an engine speed of 2,500 rpm for approximately 90 seconds.
  4. On the tester, select the following menu items: DIAGNOSIS / ENHANCED OBD II / ACTIVE TEST / A / F CONTROL.
  5. Perform the A/F CONTROL operation with the engine in an idling condition (press the RIGHT or LEFT button to change the fuel injection volume).
  6. Monitor the voltage output of the HO2 sensors (O2S B1S1 and OS2 B1S2) displayed on the tester.

HINT:

Standard voltage 

TESTER DISPLAY (SENSOR) INJECTION VOLUME

Tester Display (Sensor) Injection Volumes Status Voltages
O2S B1S1 (Front HO2 Sensor) +25 % Rich More than 0.5
O2S B1S1 (Front HO2 Sensor) -12.5 % Lean Less than 0.4
O2S B1S2 (Rear HO2 Sensor) +25 % Rich More than 0.5
O2S B1S2 (Rear HO2 Sensor) -12.5 % Lean Less than 0.4
NOTE: The front HO2 sensor has an output delay of a few seconds and the rear HO2 sensor has a maximum output delay of approximately 20 seconds.
FRONT/REAR HO2 SENSOR (SENSOR 1) OUTPUT VOLTAGE

Case Front HO2 Sensor (Sensor 1) Output Voltage Rear HO2 Sensor (Sensor 2) Output Voltage Main Suspected Trouble Area
Case 1 Injection Volume
+25%
-12.5%
G04460224Courtesy of © TOYOTA, LICENSE AGREEMENT TMS1002
Injection Volume
+25%
-12.5%
G04460225Courtesy of © TOYOTA, LICENSE AGREEMENT TMS1002
-
Output Voltage
More than 0.5 V
Less than 0.4 V
G04460226Courtesy of © TOYOTA, LICENSE AGREEMENT TMS1002
Output Voltage
More than 0.5 V
Less than 0.4 V
G04460227Courtesy of © TOYOTA, LICENSE AGREEMENT TMS1002
Case 2 Injection Volume
+25%
-12.5%
G04460228Courtesy of © TOYOTA, LICENSE AGREEMENT TMS1002
Injection Volume
+25%
-12.5%
G04460229Courtesy of © TOYOTA, LICENSE AGREEMENT TMS1002
  • Front HO2 sensor
  • Front HO2 sensor heater
  • Front Ho2 sensor circuit
Output Voltage Almost no reaction
G04460230Courtesy of © TOYOTA, LICENSE AGREEMENT TMS1002
Output Voltage
More than 0.5 V
Less than 0.4 V
G04460231Courtesy of © TOYOTA, LICENSE AGREEMENT TMS1002
Case 3 Injection Volume
+25%
-12.5%
G04460232Courtesy of © TOYOTA, LICENSE AGREEMENT TMS1002
Injection Volume
+25%
-12.5%
G04460233Courtesy of © TOYOTA, LICENSE AGREEMENT TMS1002
  • HO2 sensor
  • HO2 sensor heater
  • HO2 sensor circuit
Output Voltage
More than 0.5 V
Less than 0.4 V
G04460234Courtesy of © TOYOTA, LICENSE AGREEMENT TMS1002
Output Voltage Almost no reaction
G04460235Courtesy of © TOYOTA, LICENSE AGREEMENT TMS1002
Case 4 Injection volume
+25 %
-12.5%
G04460236Courtesy of © TOYOTA, LICENSE AGREEMENT TMS1002
Injection Volume
+25%
-12.5%
G04460237Courtesy of © TOYOTA, LICENSE AGREEMENT TMS1002
  • Injector
  • Fuel pressure
  • Gas leakage from exhaust system (Air-fuel ratio extremely rich or lean)
Output Voltage Almost no reaction
G04460238Courtesy of © TOYOTA, LICENSE AGREEMENT TMS1002
Output Voltage Almost no reaction
G04460239Courtesy of © TOYOTA, LICENSE AGREEMENT TMS1002

HINT:

NOTE: If the vehicle is short of fuel, the air-fuel ratio becomes lean and HO2 sensor DTCs are recorded, and the ECM illuminates the MIL.

HINT:

  1. CHECK ANY OTHER DTCS OUTPUT (IN ADDITION TO DTC P0134) 
    1. Connect an intelligent tester or OBD II scan tool to the DLC3.
    2. Turn the ignition switch to ON.
    3. Turn the tester or scan tool ON.
    4. On the tester, select the following menu items: DIAGNOSIS / ENHANCED OBD II / DTC INFO / CURRENT CODES.
    5. Read DTCs.
    6. If using an OBD II scan tool, refer to the instruction information.

      Result 

      RESULT

      Display (DTC Output) Proceed to
      P0134 A
      P0134 and other DTCs B

      HINT:

      If any DTCs other than P0134 are output, troubleshoot those DTCs first.

    B : GO TO  DTC CHART 

    A : Go to next step 

  2. READ VALUE OF INTELLIGENT TESTER OR OBD II SCAN TOOL (OUTPUT VOLTAGE OF HEATED OXYGEN SENSOR) 
    1. Connect the intelligent tester or OBD II scan tool to the DLC3.
    2. Turn the ignition switch to ON.
    3. Turn the tester or scan tool ON.
    4. Start the engine.
    5. On the tester, select the following menu items: DIAGNOSIS / ENHANCED OBD II / DATA LIST / ALL / O2S B1S1 and ENGINE SPD.
    6. Warm up the engine until the engine coolant temperature reaches more than 75°C (169°F).
    7. Rev the engine up to 4,000 rpm, 3 times using the accelerator pedal.
    8. Read the output voltage of the front HO2 sensor displayed on the tester, when the engine speed is suddenly increased.
    9. If using an OBD II scan tool, refer to the instruction information.

      Standard: HO2 sensor voltage output indicates 0.45 V or more (rich signal) at least once. 

    OK : Go to step   12 

    NG : GO TO NEXT STEP 

  3. CHECK PCV HOSE 
    1. Check the PCV hose connections.

      OK : PCV hose is connected correctly and is not damaged. 

    NG : REPAIR OR REPLACE PCV HOSE 

    OK : GO TO NEXT STEP 

  4. INSPECT HEATED OXYGEN SENSOR (HEATER RESISTANCE) 
    1. Disconnect the H5 HO2 sensor connector.
    2. Measure the resistance between the terminals of the HO2 sensor connector.

      Standard resistance 

      TESTER CONNECTIONS - SPECIFIED CONDITIONS (1 OF 3)

      Tester Connections Specified Conditions
      HT (1) - +B (2) Between 5 and 10 at 20°C (68°F)
      HT (1) - E1 (4) 10 k or higher
    3. Reconnect the HO2 sensor connector.

    NG : REPLACE HEATED OXYGEN SENSOR 

    Fig 1: Inspecting Heated Oxygen Sensor (Heater Resistance)
    G04460240Courtesy of © TOYOTA, LICENSE AGREEMENT TMS1002

    OK : GO TO NEXT STEP 

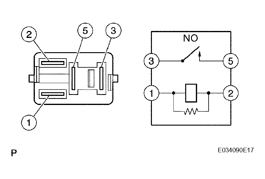
  5. INSPECT EFI RELAY 
    1. Remove the EFI relay from the engine room R/B.
    2. Check the EFI relay resistance.

      Standard resistance 

      TESTER CONNECTIONS - SPECIFIED CONDITIONS (2 OF 3)

      Tester Connections Specified Conditions
      3 - 5 10 k or higher
      3 - 5 Below 1
      (When battery voltage applied to terminals 1 and 2)
    3. Reinstall the EFI relay.

    NG : REPLACE EFI RELAY 

    Fig 2: Inspecting EFI Relay
    G04460241Courtesy of © TOYOTA, LICENSE AGREEMENT TMS1002

    OK : GO TO NEXT STEP 

  6. CHECK HARNESS AND CONNECTOR (HEATED OXYGEN SENSOR - ECM) 
    1. Disconnect the H5 HO2 sensor connector.
      Fig 3: Checking Harness And Connector (Heated Oxygen Sensor - ECM)
      G04460242Courtesy of © TOYOTA, LICENSE AGREEMENT TMS1002
    2. Turn the ignition switch to ON.
    3. Measure the voltage between the +B terminal of the H5 HO2 sensor connector and body ground.

      Standard voltage 

      TESTER CONNECTIONS - SPECIFIED CONDITIONS (3 OF 3)

      Tester Connections Specified Conditions
      +B (H5-2) - Body ground Between 9 V and 14 V
    4. Turn the ignition switch OFF.
    5. Disconnect the E4 ECM connector.
    6. Check the resistance.

      Standard resistance (Check for open) 

      TESTER CONNECTIONS - SPECIFIED CONDITIONS (CHECK FOR OPEN)

      Tester Connections Specified Conditions
      HT (H5-1) - HT1A (E4-6) Below 1
      OX (H5-3) - OX1A (E4-22) Below 1
      E1 (H5-4) - Body ground Below 1

      Standard resistance (Check for short) 

      TESTER CONNECTIONS - SPECIFIED CONDITIONS (CHECK FOR SHORT)

      Tester Connections Specified Conditions
      HT (H5-1) or HT1A (E4-6) - Body ground 10 k or higher
      OX (H5-3) or OX1A (E4-22) - Body ground 10 k or higher
    7. Reconnect the ECM connector.
    8. Reconnect the HO2 sensor connector.
      Fig 4: Sensor 1 System Diagram
      G04460243Courtesy of © TOYOTA, LICENSE AGREEMENT TMS1002

    NG : REPAIR OR REPLACE HARNESS OR CONNECTOR 

    OK : GO TO NEXT STEP 

  7. CHECK ENGINE CONTROL SYSTEM (MISFIRE OCCURS) 
    1. Check whether misfire occurs by monitoring DTC and/or Data List.

    NG : GO TO TROUBLESHOOTING FOR MISFIRE 

    OK : GO TO NEXT STEP 

  8. CHECK AIR INDUCTION SYSTEM 
    1. Check the air induction system for vacuum leaks.

      OK : No leakage from air induction system. 

    NG : REPAIR OR REPLACE AIR INDUCTION SYSTEM 

    OK : GO TO NEXT STEP 

  9. CHECK FUEL PRESSURE 
    1. Check the fuel pressure (See ON-VEHICLE INSPECTION ).

    NG : REPAIR OR REPLACE FUEL SYSTEM 

    OK : GO TO NEXT STEP 

  10. INSPECT FUEL INJECTOR ASSEMBLY (INJECTION AND VOLUME) 
    1. Check the injector injection (whether fuel volume is high or low, and whether injection pattern is poor) (See INSPECTION ).

    NG : REPLACE FUEL INJECTOR ASSEMBLY 

    OK : GO TO NEXT STEP 

  11. CHECK FOR EXHAUST GAS LEAKAGE 

    NG : REPAIR OR REPLACE EXHAUST GAS LEAKAGE POINT 

    OK : REPLACE HEATED OXYGEN SENSOR 

  12. PERFORM CONFIRMATION DRIVING PATTERN 

    NEXT 

  13. CHECK WHETHER DTC OUTPUT RECURS (DTC P0134) 
    1. Read DTCs using the intelligent tester or OBD II scan tool.
    2. If using an intelligent tester, select the following menu items: DIAGNOSIS / ENHANCED OBD II / DTC INFO / CURRENT CODES.
    3. If using an OBD II scan tool, refer to the instruction information.

      Result 

      RESULT

      Display (DTC Output) Proceed to
      No output A
      P0134 B

    B : REPLACE ECM 

    A : Go to next step 

  14. CONFIRM IF VEHICLE HAS RUN OUT OF FUEL IN PAST 

    NO : CHECK FOR INTERMITTENT PROBLEMS 

    YES : DTC CAUSED BY RUNNING OUT OF FUEL