LEMON Manuals: Even more car manuals for everyone: 1960-2025
Home >> Toyota >> 2006 >> Matrix Base, FWD, Automatic >> Repair and Diagnosis (Single Page) >> Engine Performance >> System >> Engine Control System (1ZZ-FE) - SFI System (For 4WD) - Introduction, System & Circuit Checks >> ECM Power Source Circuit >> Inspection Procedure
April 5, 2026: LEMON Manuals is launched! Read the announcement.

Inspection Procedure

  1. INSPECT ECM (+B VOLTAGE) 
    1. Turn the ignition switch to ON.
    2. Measure the voltage between the terminals of the E4 and E6 ECM connectors.

      Standard voltage 

      TESTER CONNECTION - SPECIFIED CONDITIONS

      Tester Connections Specified Conditions
      +B (E6-1) - E1 (E3-5) Between 9 V and 14 V

    OK : PROCEED TO NEXT CIRCUIT INSPECTION SHOWN IN  PROBLEM SYMPTOMS TABLE  

    Fig 1: Inspecting ECM (+B Voltage)
    G04460406Courtesy of © TOYOTA, LICENSE AGREEMENT TMS1002

    NG : GO TO NEXT STEP 

  2. CHECK HARNESS AND CONNECTOR (ECM - BODY GROUND) 
    1. Disconnect the negative battery cable.
    2. Disconnect the E4 ECM connector.
    3. Check the resistance.

      Standard resistance (Check for open) 

      TESTER CONNECTION - SPECIFIED CONDITIONS (CHECK FOR OPEN)

      Tester Connections Specified Conditions
      E1 (E3-5) - Body ground Below 1
    4. Reconnect the ECM connector.
    5. Reconnect the negative battery cable.

    NG : REPAIR OR REPLACE HARNESS OR CONNECTOR 

    Fig 2: Checking Harness And Connector (ECM - Body Ground)
    G04460407Courtesy of © TOYOTA, LICENSE AGREEMENT TMS1002

    OK : GO TO NEXT STEP 

  3. INSPECT ECM (IGSW VOLTAGE) 
    1. Turn the ignition switch to ON.
    2. Measure the voltage between the terminals of the E4 and E6 ECM connectors.

      Standard voltage 

      TESTER CONNECTION - SPECIFIED CONDITIONS (1 OF 5)

      Tester Connections Specified Conditions
      IGSW (E6-9) - E1 (E3-5) Between 9 V and 14 V

    OK : Go to step   6 

    Fig 3: Inspecting ECM (IGSW Voltage)
    G04460408Courtesy of © TOYOTA, LICENSE AGREEMENT TMS1002

    NG : GO TO NEXT STEP 

  4. CHECK FUSE (AM2 FUSE) 
    1. Remove the AM2 fuse from the instrument panel J/B.
    2. Check the AM2 fuse resistance.

      Standard resistance: Below 1  

    3. Reinstall the AM2 fuse.

    NG : CHECK FOR SHORTS IN ALL HARNESSES AND CONNECTORS CONNECTED TO FUSE AND REPLACE FUSE 

    Fig 4: Checking Fuse (AM2 Fuse)
    G04460409Courtesy of © TOYOTA, LICENSE AGREEMENT TMS1002

    OK : GO TO NEXT STEP 

  5. INSPECT IGNITION SWITCH 
    1. Disconnect the I11 ignition switch connector.
    2. Check the resistance.

      Standard resistance 

      TESTER CONNECTION - SPECIFIED CONDITIONS (2 OF 4)

      Ignition Switch Positions Tester Connections Specified Conditions
      LOCK All Terminals 10 k or higher
      ACC 1-3 Below 1
      ON 1-2, 1-3, 2-3, 5-6 Below 1
      START 1-2, 4-5, 4-6, 5-6 Below 1
    3. Reconnect the ignition switch connector.

    NG : REPLACE IGNITION SWITCH 

    Fig 5: Identifying Ignition Switch Connector Terminals
    G04460410Courtesy of © TOYOTA, LICENSE AGREEMENT TMS1002

    OK : CHECK AND REPAIR HARNESS AND CONNECTOR (BATTERY - IGNITION SWITCH, IGNITION SWITCH - ECM) 

  6. INSPECT ECM (MREL VOLTAGE) 
    1. Turn the ignition switch to ON.
    2. Measure the voltage between the terminals of the E4 and E6 ECM connectors.

      Standard voltage 

      TESTER CONNECTION - SPECIFIED CONDITIONS (3 OF 4)

      Tester Connections Specified Conditions
      MREL (E6-8) - E1 (E3-5) Between 9 V and 14 V

    NG : REPLACE ECM 

    Fig 6: Inspecting ECM (MREL Voltage)
    G04460411Courtesy of © TOYOTA, LICENSE AGREEMENT TMS1002

    OK : GO TO NEXT STEP 

  7. CHECK FUSE (EFI FUSE) 
    1. Remove the EFI fuse from the engine room R/B.
    2. Check the EFI fuse resistance.

      Standard resistance: Below 1  

    3. Reinstall the EFI fuse.

    NG : CHECK FOR SHORTS IN ALL HARNESSES AND CONNECTORS CONNECTED TO FUSE AND REPLACE FUSE 

    Fig 7: Checking Fuse (EFI Fuse)
    G04460412Courtesy of © TOYOTA, LICENSE AGREEMENT TMS1002

    OK : GO TO NEXT STEP 

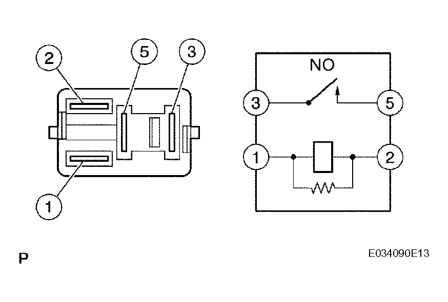
  8. INSPECT EFI RELAY 
    1. Remove the EFI relay from the engine room R/B.
    2. Check the EFI relay resistance.

      Standard resistance 

      TESTER CONNECTION - SPECIFIED CONDITIONS (4 OF 4)

      Tester Connections Specified Conditions
      3 - 5 10 k or higher
      3 - 5 Below 1 (when battery voltage is applied to terminals 1 and 2)
    3. Reinstall the EFI relay.

    NG : REPLACE EFI RELAY 

    Fig 8: Inspecting EFI Relay
    G04460413Courtesy of © TOYOTA, LICENSE AGREEMENT TMS1002

    OK : GO TO NEXT STEP 

  9. CHECK HARNESS AND CONNECTOR (EFI RELAY - ECM, EFI RELAY - BODY GROUND) 
    1. Check the harness and connector between the EFI relay and ECM.
      1. Remove the EFI relay from the engine room R/B.
      2. Disconnect the E6 ECM connector.
      3. Check the resistance.

        Standard resistance (Check for open) 

        TESTER CONNECTION - SPECIFIED CONDITIONS (CHECK FOR OPEN)

        Tester Connections Specified Conditions
        Engine room R/B (EFI relay terminal 1) - MREL (E5-4) Below 1
        Engine room R/B (EFI relay terminal 3) - +B (E6-1) Below 1

        Standard resistance (Check for short) 

        TESTER CONNECTION - SPECIFIED CONDITIONS (CHECK FOR SHORT)

        Tester Connections Specified Conditions
        Engine room R/B (EFI relay terminal 1) or MREL (E5- 4) - Body ground 10 k or higher
        Engine room R/B (EFI relay terminal 3) or +B (E6-1) - Body ground 10 k or higher
      4. Reconnect the ECM connector.
      5. Reinstall the EFI relay.
    2. Check the harness and connector between the EFI relay and body ground.
      1. Remove the EFI relay from the engine room R/B.
      2. Check the resistance.

        Standard resistance (Check for open) 

        Fig 9: Checking Harness And Connector (EFI Relay - ECM, EFI Relay - Body Ground)
        G04460414Courtesy of © TOYOTA, LICENSE AGREEMENT TMS1002
        TESTER CONNECTION - SPECIFIED CONDITIONS

        Tester Connections Specified Conditions
        Engine room R/B (EFI relay terminal 2) - Body ground Below 1
      3. Reinstall the EFI relay.

    NG : REPAIR OR REPLACE HARNESS OR CONNECTOR 

    OK : CHECK HARNESS AND CONNECTOR (TERMINAL 5 OF EFI RELAY - BATTERY POSITIVE TERMINAL)