LEMON Manuals: Even more car manuals for everyone: 1960-2025
Home >> Toyota >> 2006 >> Matrix Base, FWD, Automatic >> Repair and Diagnosis >> Accessories & Equipment >> Cruise Control Systems >> Cruise Control System >> CRUISE CONTROL SYSTEM (w/Electronic Throttle Control System) >> Clutch Switch Circuit >> Wiring Diagram
April 5, 2026: LEMON Manuals is launched! Read the announcement.

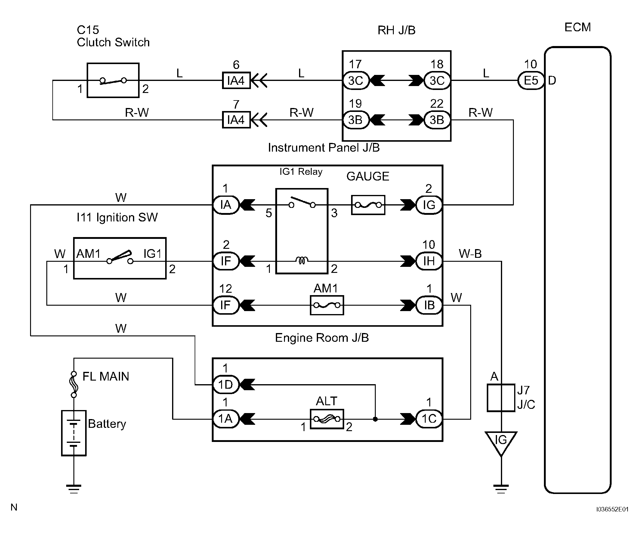
Clutch Switch Circuit: Wiring Diagram

Fig 1: Clutch Switch Circuit Wiring Diagram
G04466342Courtesy of © TOYOTA, LICENSE AGREEMENT TMS1002