LEMON Manuals: Even more car manuals for everyone: 1960-2025
Home >> Toyota >> 2006 >> Matrix Base, FWD, Automatic >> Repair and Diagnosis >> External Pages >> Different variant/trim >> Section 9 (Engine Control System (2ZZ-GE)) >> SFI System >> DTC P0134 Oxygen Sensor Circuit No Activity Detected (Bank 1 Sensor 1) >> Inspection Procedure
April 5, 2026: LEMON Manuals is launched! Read the announcement.

Inspection Procedure

WARNING: This page is about a different variant/trim than selected.

HINT:

Intelligent tester only:

Malfunctioning areas can be identified by performing the "A/F CONTROL" function provided in the ACTIVE TEST. The "A/F CONTROL" function can help to determine whether the Heated Oxygen (HO2) sensors and other potential trouble areas are malfunctioning.

The following instructions describe how to conduct the "A/F CONTROL" operation using an intelligent tester.

  1. Connect an intelligent tester to the DLC3.
  2. Start the engine and turn the tester ON.
  3. Warm up the engine at an engine speed of 2,500 rpm for approximately 90 seconds.
  4. On the tester, select the following menu items: DIAGNOSIS / ENHANCED OBD II / ACTIVE TEST / A/F CONTROL.
  5. Perform the "A/F CONTROL" operation with the engine in an idling condition (press the RIGHT or LEFT button to change the fuel injection volume).
  6. Monitor the voltage output of the HO2 sensors (O2S B1S1 and OS2 B1S2) displayed on the tester.

HINT:

Standard 

HO2 SENSORS VOLTAGE OUTPUT REFERENCE (1 OF 2)

Tester Display (Sensor) Injection Volumes Status Voltages
O2S B1S1 (Front HO2 Sensor) +25 % Rich More than 0.5
O2S B1S1 (Front HO2 Sensor) -12.5 % Lean Less than 0.4
O2S B1S2 (Rear HO2 Sensor) +25 % Rich More than 0.5
O2S B1S2 (Rear HO2 Sensor) -12.5 % Lean Less than 0.4
NOTE: The front HO2 sensor has an output delay of a few seconds and the rear HO2 sensor has a maximum output delay of approximately 20 seconds.
HO2 SENSORS VOLTAGE OUTPUT REFERENCE (2 OF 2)

Case Front HO2 Sensor (Sensor 1) Output Voltage Rear HO2 Sensor (Sensor 2) Output Voltage Main Suspected Trouble Area
Case 1 Injection Volume
+25%
-12.5%
G04460645Courtesy of © TOYOTA, LICENSE AGREEMENT TMS1002
Injection Volume
+25%
-12.5%
G04460646Courtesy of © TOYOTA, LICENSE AGREEMENT TMS1002
-
Output Voltage
More than 0.5 V
Less than 0.4 V
G04460647Courtesy of © TOYOTA, LICENSE AGREEMENT TMS1002
Output Voltage
More than 0.5 V
Less than 0.4 V
G04460648Courtesy of © TOYOTA, LICENSE AGREEMENT TMS1002
Case 2 Injection Volume
+25%
-12.5%
G04460649Courtesy of © TOYOTA, LICENSE AGREEMENT TMS1002
Injection Volume
+25%
-12.5%
G04460650Courtesy of © TOYOTA, LICENSE AGREEMENT TMS1002
  • Front HO2 sensor
  • Front HO2 sensor heater
  • Front Ho2 sensor circuit
Output Voltage
Almost no reaction
G04460651Courtesy of © TOYOTA, LICENSE AGREEMENT TMS1002
Output Voltage
More than 0.5 V
Less than 0.4 V
G04460652Courtesy of © TOYOTA, LICENSE AGREEMENT TMS1002
Case 3 Injection Volume
+25%
-12.5%
G04460653Courtesy of © TOYOTA, LICENSE AGREEMENT TMS1002
Injection Volume
+25%
-12.5%
G04460654Courtesy of © TOYOTA, LICENSE AGREEMENT TMS1002
  • HO2 sensor
  • HO2 sensor heater
  • HO2 sensor circuit
Output Voltage
More than 0.5 V
Less than 0.4 V
G04460655Courtesy of © TOYOTA, LICENSE AGREEMENT TMS1002
Output Voltage
Almost no reaction
G04460656Courtesy of © TOYOTA, LICENSE AGREEMENT TMS1002
Case 4 Injection volume
+25 %
-12.5%
G04460657Courtesy of © TOYOTA, LICENSE AGREEMENT TMS1002
Injection Volume
+25%
-12.5%
G04460658Courtesy of © TOYOTA, LICENSE AGREEMENT TMS1002
  • Injector
  • Fuel pressure
  • Gas leakage from exhaust system (Air-fuel ratio extremely rich or lean)
Output Voltage
Almost no reaction
G04460659Courtesy of © TOYOTA, LICENSE AGREEMENT TMS1002
Output Voltage
Almost no reaction
G04460660Courtesy of © TOYOTA, LICENSE AGREEMENT TMS1002
NOTE: If the vehicle is short of fuel, the air-fuel ratio becomes lean and HO2 sensor DTCs are recorded, and the ECM illuminates the MIL.

HINT:

  1. CHECK ANY OTHER DTCS OUTPUT (IN ADDITION TO DTC P0134) 
    1. Connect an intelligent tester or OBD II scan tool to the DLC3.
    2. Turn the ignition switch to ON.
    3. Turn the tester or scan tool ON.
    4. On the tester, select the following menu items: DIAGNOSIS / ENHANCED OBD II / DTC INFO / CURRENT CODES.
    5. Read DTCs.
    6. If using an OBD II scan tool, refer to the instruction information.

      Result 

      DTC OUTPUT RESULT REFERENCE

      Display (DTC output) Proceed to
      P0134 A
      P0134 and other DTCs B

      HINT:

      If any DTCs other than P0134 are output, troubleshoot those DTCs first.

    B: GO TO  DTC CHART  

    A: Go to Next Step 

  2. READ VALUE OF INTELLIGENT TESTER OR OBD II SCAN TOOL (OUTPUT VOLTAGE OF HEATED OXYGEN SENSOR) 
    1. Connect the intelligent tester or the OBD II scan tool to the DLC3.
    2. Turn the ignition switch to ON.
    3. Turn the tester or scan tool ON.
    4. Start the engine.
    5. On the tester, select the following menu items: DIAGNOSIS / ENHANCED OBD II / DATA LIST / ALL / O2S B1S1 and ENGINE SPD.
    6. Warm up the engine until the engine coolant temperature reaches more than 75°C (169°F).
    7. Rev the engine up to 4,000 rpm, 3 times using the accelerator pedal.
    8. Read the output voltage of the front HO2 sensor displayed on the tester, when the engine speed is suddenly increased.
    9. If using an OBD II scan tool, refer to the instruction information.

      Standard: HO2 sensor voltage output indicates 0.45 V or more (rich signal) at least once. 

    OK: Go to step   12 

    NG: GO TO NEXT STEP 

  3. CHECK PCV HOSE (CONNECTION) 
    1. Check connection of PCV hose.

      OK: PCV hose is connected correctly and is not damaged. 

    NG: REPAIR OR REPLACE PCV HOSE 

    OK: GO TO NEXT STEP 

  4. INSPECT HEATED OXYGEN SENSOR (HEATER RESISTANCE) 
    1. Disconnect the H5 HO2 sensor connector.
    2. Measure the resistance between the terminals of the HO2 sensor connector.

      Standard resistance 

      RESISTANCE SPECIFIED CONDITIONS (1 OF 2)

      Tester Connections Tester Connections
      HT (H5-2) - +B (H5-1) Between 5 and 10 at 20°C (68°F)
      HT (H5-2) - E (H5-3) 10 k or higher
    3. Reconnect the HO2 sensor connector.

    NG: REPLACE HEATED OXYGEN SENSOR 

    Fig 1: Identifying Heated Oxygen Sensor Connector Terminals
    G04460661Courtesy of © TOYOTA, LICENSE AGREEMENT TMS1002

    OK: GO TO NEXT STEP 

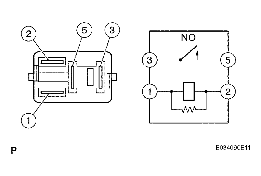
  5. INSPECT EFI RELAY 
    1. Remove the EFI relay from the engine room R/B.
    2. Measure the EFI relay resistance.

      Standard resistance 

      RESISTANCE SPECIFIED CONDITIONS (2 OF 2)

      Tester Connections Tester Connections
      3 - 5 10 k or higher
      3 - 5 Below 1
      (When battery voltage applied to terminals 1 and 2)
    3. Reinstall the EFI relay.

    NG: REPLACE EFI RELAY 

    Fig 2: Inspecting EFI Relay
    G04460662Courtesy of © TOYOTA, LICENSE AGREEMENT TMS1002

    OK: GO TO NEXT STEP 

  6. CHECK HARNESS AND CONNECTOR (HEATED OXYGEN SENSOR - ECM) 
    1. Disconnect the H5 HO2 sensor connector.
    2. Disconnect the E4 ECM connector.
    3. Measure the resistance.

      Standard resistance (Check for open) 

      RESISTANCE SPECIFIED CONDITIONS (FOR SHORT) (1 OF 2)

      Tester Connections Specified Conditions
      HT (H5-2) - HT1A (E4-6) Below 1
      OX (H5-4) - OX1A (E4-22) Below 1

      Standard resistance (Check for short) 

      RESISTANCE SPECIFIED CONDITIONS (FOR SHORT) (2 OF 2)

      Tester Connections Specified Conditions
      HT (H5-2) or HT1A (E4-6) - Body ground 10 k or higher
      OX (H5-4) or OX1A (E4-22) - Body ground 10 k or higher
    4. Reconnect the ECM connector.
    5. Reconnect the HO2 sensor connector.
      Fig 3: Disconnecting E4 ECM And H5 HO2 Sensor Connector
      G04460663Courtesy of © TOYOTA, LICENSE AGREEMENT TMS1002
      Fig 4: System Diagram Of Bank 1 Sensor 1(Reference)
      G04460664Courtesy of © TOYOTA, LICENSE AGREEMENT TMS1002

    NG: REPAIR OR REPLACE HARNESS OR CONNECTOR 

    OK: GO TO NEXT STEP 

  7. CHECK ENGINE CONTROL SYSTEM (MISFIRE OCCURS) 
    1. Check whether misfire occurs by monitoring DTC and DATA List

    NG: GO TO TROUBLESHOOTING FOR MISFIRE 

    OK: GO TO NEXT STEP 

  8. CHECK AIR INDUCTION SYSTEM 
    1. Check the air induction system for vacuum leaks.

      OK: No leakage from air induction system. 

    NG: REPAIR OR REPLACE AIR INDUCTION SYSTEM 

    OK: GO TO NEXT STEP 

  9. CHECK FUEL PRESSURE 
    1. Check the fuel pressure (See ON-VEHICLE INSPECTION ).

    NG: REPAIR OR REPLACE FUEL SYSTEM 

    OK: GO TO NEXT STEP 

  10. INSPECT FUEL INJECTOR ASSEMBLY (INJECTION AND VOLUME) 
    1. Check the fuel injector assembly (injection and volume) (See INSPECTION ).

    NG: REPLACE FUEL INJECTOR ASSEMBLY 

    OK: GO TO NEXT STEP 

  11. CHECK FOR EXHAUST GAS LEAKAGE 

    NG: REPAIR OR REPLACE EXHAUST GAS LEAKAGE POINT 

    OK: REPLACE HEATED OXYGEN SENSOR 

  12. PERFORM CONFIRMATION DRIVING PATTERN 
    1. Perform confirmation driving pattern (See READINESS MONITOR DRIVE PATTERN  ).

    NEXT 

  13. CHECK WHETHER DTC OUTPUT RECURS (DTC P0134) 
    1. Read DTCs using the intelligent tester or OBD II scan tool.
    2. If using an intelligent tester, select the following menu items: DIAGNOSIS / ENHANCED OBD II / DTC INFO / CURRENT CODES.
    3. If using an OBD II scan tool, refer to the instruction information.

      Result 

      DTC OUTPUT RESULT REFERENCE

      Display (DTC output) Proceed to
      No output A
      P0134 B

    B: REPLACE ECM 

    A: Go to Next Step 

  14. CONFIRM IF VEHICLE HAS RUN OUT OF FUEL IN PAST 

    NO : CHECK FOR INTERMITTENT PROBLEMS 

    YES : DTC CAUSED BY RUNNING OUT OF FUEL