LEMON Manuals: Even more car manuals for everyone: 1960-2025
Home >> Toyota >> 2006 >> Matrix Base, FWD, Standard >> Repair and Diagnosis >> Accessories & Equipment >> Cruise Control Systems >> Cruise Control System >> CRUISE CONTROL SYSTEM (w/Electronic Throttle Control System) >> DTC P0571: Stop Light Switch Circuit Malfunction >> Wiring Diagram
April 5, 2026: LEMON Manuals is launched! Read the announcement.

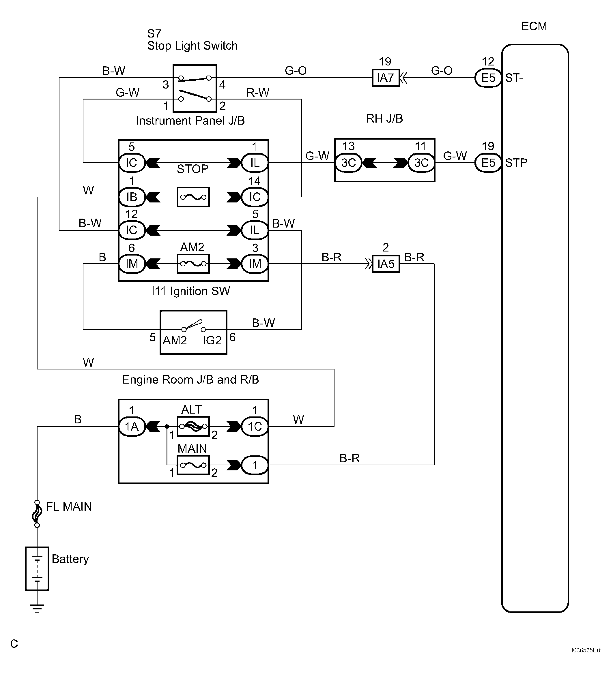
DTC P0571: Stop Light Switch Circuit Malfunction: Wiring Diagram

Fig 1: Stop Light Switch Circuit Malfunction Wiring Diagram
G04466338Courtesy of © TOYOTA, LICENSE AGREEMENT TMS1002