LEMON Manuals: Even more car manuals for everyone: 1960-2025
Home >> Toyota >> 2006 >> Matrix XR, 4WD >> Repair and Diagnosis (Single Page) >> Engine Performance >> System >> Engine Control System (1ZZ-FE) - SFI System (For 2WD) - Introduction, System & Circuit Checks >> EVAP System >> Monitor Result
April 5, 2026: LEMON Manuals is launched! Read the announcement.

Monitor Result

Refer to detailed information (See READINESS MONITOR DRIVE PATTERN ).

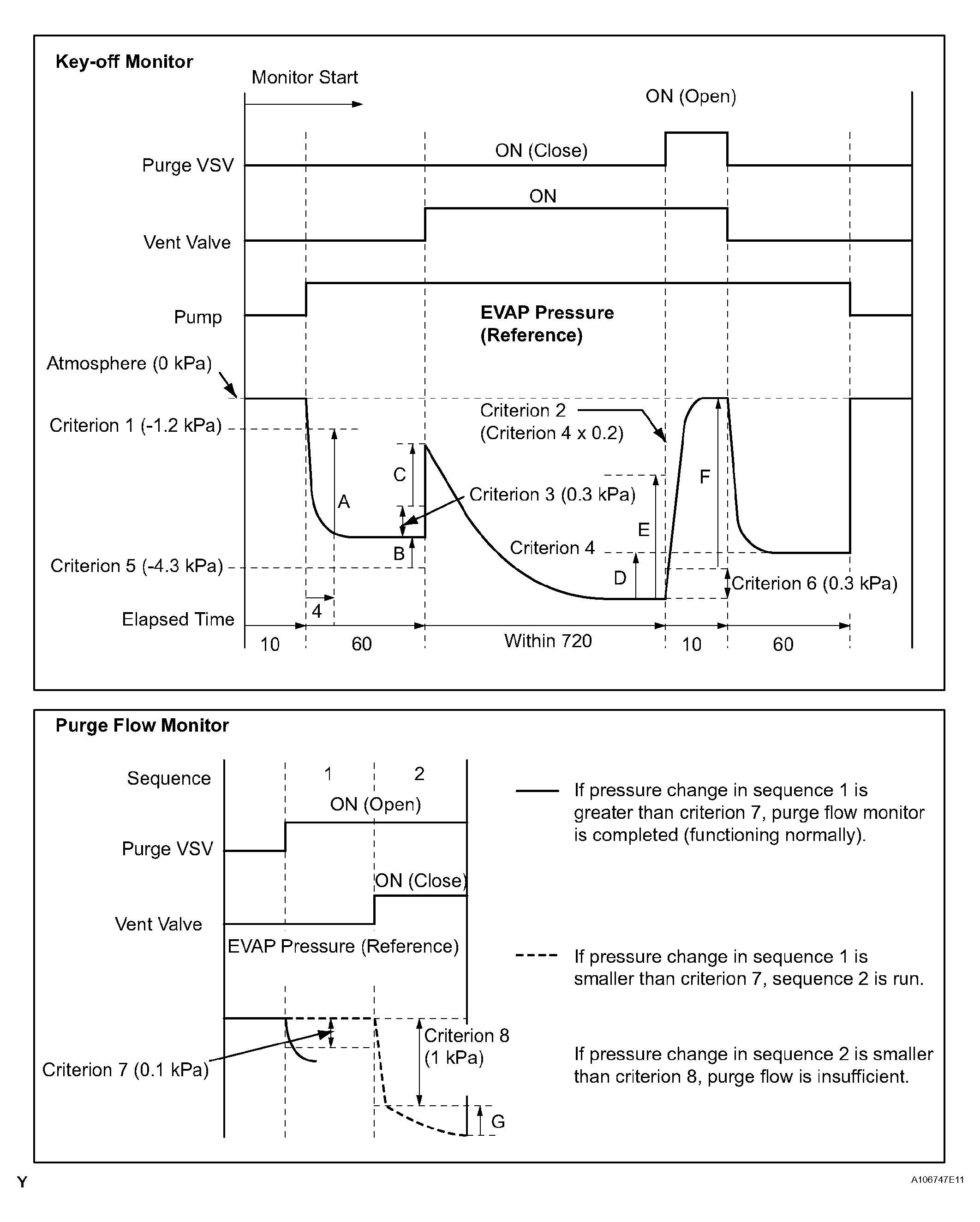
The test value and test limit information are described as shown in TID $02: EVAP SYSTEM (KEY-OFF MONITOR) - MONITOR RESULT . Check the monitor result and test values after performing the monitor drive pattern (Refer to "Confirmation Monitor").

  1. Key - off

    TID $02: EVAP system (Key-off monitor) 

    TID $02: EVAP SYSTEM (KEY-OFF MONITOR) - MONITOR RESULT

    TLT CID Unit Conversion Description of Test Data Description of Test Limit
    1 $01 Multiplied by 0.0156 subtract 2 (kPa) Test value for small leak (P0456):)
    Refer to (1)
    Malfunction criteria (0 kPa)
    1 $02 Multiplied by 0.0156 subtract 2 (kPa) Test value for gross leak (P0455):
    Refer to (1)
    Malfunction criteria (0 kPa)
    1 $03 Multiplied by 0.0156 subtract 2 (kPa) Test value for vacuum pump stuck OFF (P2401):
    Refer to (1)
    Malfunction criteria (0 kPa)
    1 $04 Multiplied by 0.0156 subtract 2 (kPa) Test value for vacuum pump stuck ON (P2402):
    Refer to (1)
    Malfunction criteria (0 kPa)
    1 $05 Multiplied by 0.0156 subtract 2 (kPa) Test value for vent valve stuck OFF (vent) (P2420):
    Refer to (1)
    Malfunction criteria (0 kPa)
    1 $06 Multiplied by 0.0156 subtract 2 (kPa) Test value for vent valve stuck ON (closed) (P2419):
    Refer to (1)
    Malfunction criteria (0 kPa)
    1 $07 Multiplied by 0.0156 subtract 2 (kPa) Test value for 0.02 inch orifice low flow (P043E):
    Refer to (1)
    Malfunction criteria (0 kPa)
    1 $08 Multiplied by 0.0156 subtract 2 (kPa) Test value for 0.02 inch orifice high flow (P043F):
    Refer to (1)
    Malfunction criteria (0 kPa)
    1 $11 Multiplied by 0.0156 subtract 2 (kPa) Test value for purge VSV stuck close (P0441):
    Refer to (1)
    Malfunction criteria (0 kPa)
    1 $12 Multiplied by 0.0156 subtract 2 (kPa) Test value for purge VSV stuck open (P0441):
    Refer to (1)
    Malfunction criteria (0 kPa)
    1 $13 Multiplied by 0.0156 subtract 2 (kPa) Test value for purge flow (P0441):
    Refer to (1)
    Malfunction criteria (0 kPa)
    (1) Pressures A to G are indicated as shown in the following diagram below.
Fig 1: Key Off And Purge Flow Monitor Graph
G04460037Courtesy of © TOYOTA, LICENSE AGREEMENT TMS1002