LEMON Manuals: Even more car manuals for everyone: 1960-2025
Home >> Toyota >> 2006 >> Prius >> Repair and Diagnosis >> Brakes >> Traction Control >> Brake Control System >> Electronically Controlled Brake System >> Skid Control Buzzer Circuit >> Inspection Procedure
April 5, 2026: LEMON Manuals is launched! Read the announcement.

Inspection Procedure

NOTE: When replacing the skid control ECU, perform initialization of linear solenoid valve and calibration (see INITIALIZATION  ).
  1. PERFORM ACTIVE TEST BY INTELLIGENT TESTER (SKID CONTROL BUZZER) 
    1. Select the ACTIVE TEST, generate a control command, and then check that the skid control buzzer operates.

      Skid control ECU 

      ACTIVE TEST

      Item Test Details Diagnostic Note
      VSC/BR WARN BUZ Turns VSC / BRAKE warning buzzer ON / OFF Buzzer can be heard

      OK : The skid control buzzer can be heard. 

    OK : REPLACE SKID CONTROL ECU 

    NG : GO TO NEXT STEP 

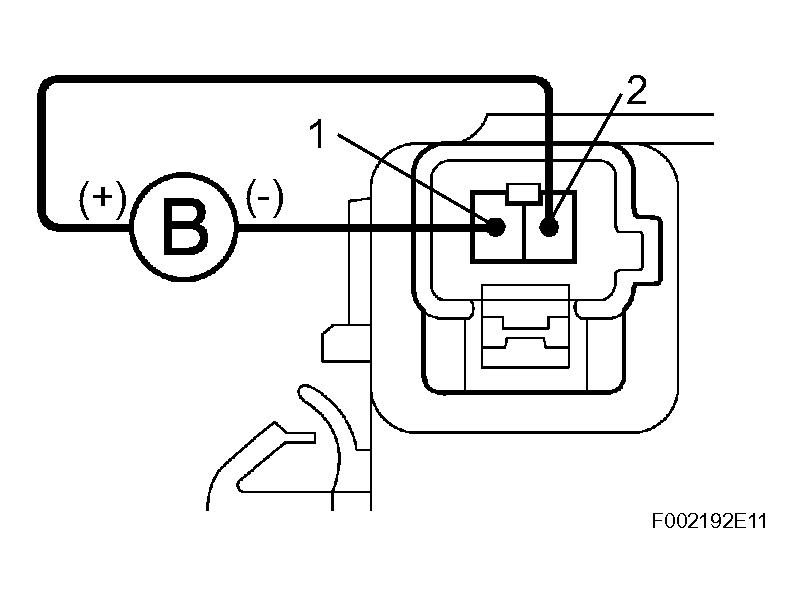
  2. INSPECT SKID CONTROL BUZZER ASSEMBLY 
    1. Disconnect the skid control buzzer connector.
    2. Apply a battery positive voltage to terminals 1 and 2 of the skid control buzzer connector, and check that the buzzer sounds.

      OK : The skid control buzzer sound should be heard. 

    NG : REPLACE SKID CONTROL BUZZER ASSEMBLY 

    Fig 1: Inspecting Skid Control Buzzer Assembly
    G04474689Courtesy of © TOYOTA, LICENSE AGREEMENT TMS1002

    OK : GO TO NEXT STEP 

  3. CHECK WIRE HARNESS (SKID CONTROL ECU - SKID CONTROL BUZZER) 
    1. Disconnect the S8 ECU connector.
    2. Disconnect the S6 buzzer connectors.
    3. Measure the resistance of the wire harness side connectors.

      Standard resistance 

      TESTER CONNECTION SPECIFIED CONDITION

      Tester Connection Specified Condition
      S8-33 (VBZ) - S6-2 (VBZ) Below 1 Ω
      S8-12 (BZ) - S6-1 (BZ) Below 1 Ω
      S8-33 (VBZ) - Body ground 10 kΩ or higher
      S8-12 (BZ) - Body ground 10 kΩ or higher

    NG : REPAIR OR REPLACE HARNESS AND CONNECTOR 

    Fig 2: Disconnecting S8 ECU Connector
    G04474690Courtesy of © TOYOTA, LICENSE AGREEMENT TMS1002

    OK : GO TO NEXT STEP 

  4. CHECK WIRE HARNESS (SKID CONTROL ECU - BODY GROUND) 
    1. Measure the resistance of the connectors.

      Standard resistance 

      TESTER CONNECTION SPECIFIED CONDITION

      Tester Connection Specified Condition
      S7-1 (GND1) - Body ground Below 1 Ω
      S8-2 (GND2) - Body ground Below 1 Ω
      S8-1 (GND3) - Body ground Below 1 Ω
      S9-2 (GND4) - Body ground Below 1 Ω
      S9-1 (GND5) - Body ground Below 1 Ω
      S10-4 (GND6) - Body ground Below 1 Ω

    NG : REPAIR OR REPLACE HARNESS AND CONNECTOR 

    Fig 3: Checking Wire Harness (Skid Control ECU - Body Ground)
    G04474691Courtesy of © TOYOTA, LICENSE AGREEMENT TMS1002

    OK : REPLACE SKID CONTROL ECU ASSEMBLY