LEMON Manuals: Even more car manuals for everyone: 1960-2025
Home >> Toyota >> 2007 >> Avalon XLS >> Repair and Diagnosis >> Electrical >> Starter >> Starting System >> Smart Key System >> Starter Relay Circuit >> System Description
April 5, 2026: LEMON Manuals is launched! Read the announcement.

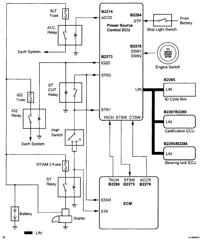
System Description

Fig 1: Starter Relay Circuit Diagram
G05000383Courtesy of © TOYOTA, LICENSE AGREEMENT TMS1002

WIRING DIAGRAM 

HINT:

See CRANKING HOLDING FUNCTION CIRCUIT .