LEMON Manuals: Even more car manuals for everyone: 1960-2025
Home >> Toyota >> 2007 >> Camry CE, Automatic >> Repair and Diagnosis >> External Pages >> Different variant/trim >> Section 64 (P311 Hybrid Vehicle Control - Control System Diagnostic & Troubleshooting Introduction, Precautions, Parts Location, System Description, Terminals Of Ecu, Diagnostic Trouble Code Chart) >> Hybrid Control System >> System Description
April 5, 2026: LEMON Manuals is launched! Read the announcement.

System Description

WARNING: This page is about a different variant/trim than selected.
  1. BASIC OPERATION 

    This system generates a motive force by combining the engine, MG1, and MG2 in accordance with the driving conditions. Representative examples of the various combinations are described below.

    1. Starting (Driven by MG2)

      Supply of electrical power from the HV battery to MG2 provides force to drive the front wheels.

      Fig 1: System Diagram - Starting (Driven By MG2)
      G05009376Courtesy of © TOYOTA, LICENSE AGREEMENT TMS1002
    2. During Acceleration with Engine

      While the front wheels are being driven by the engine via the planetary gears, MG1 is also being driven by the engine via the planetary gears, in order to supply the electricity that MG1 generates to MG2.

      Fig 2: System Diagram - During Acceleration With Engine
      G05009377Courtesy of © TOYOTA, LICENSE AGREEMENT TMS1002
    3. Charging the HV Battery

      MG1 is rotated by the engine via the planetary gears, in order to charge the HV battery.

      Fig 3: System Diagram - Charging HV Battery
      G05009378Courtesy of © TOYOTA, LICENSE AGREEMENT TMS1002
    4. During Deceleration Driving

      When the vehicle is decelerating, kinetic energy from the front wheels is recovered and converted into electrical energy by means of MG2, and used to recharge the HV battery.

      Fig 4: System Diagram - During Deceleration Driving
      G05009379Courtesy of © TOYOTA, LICENSE AGREEMENT TMS1002
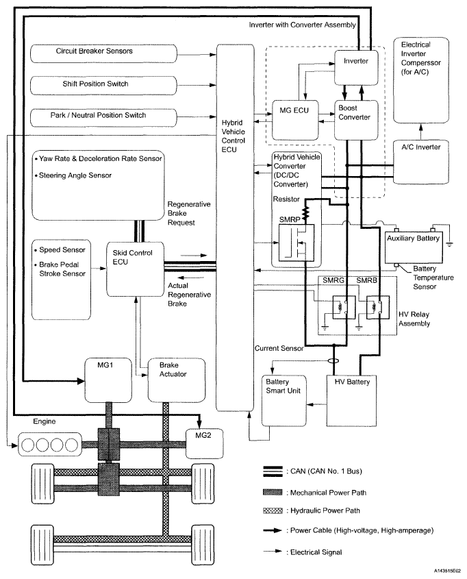
  2. SYSTEM DIAGRAM 
    Fig 5: Hybrid Vehicle Control System Diagram
    G05009380Courtesy of © TOYOTA, LICENSE AGREEMENT TMS1002
  3. FUNCTION OF MAIN COMPONENTS 
    FUNCTION OF MAIN COMPONENTS

    Item Outline
    Hybrid Vehicle Transaxle MG1
    • MG1, which is driven by the engine, generates high-voltage electricity in order to operate MG2 or charge the HV battery. Also, it functions as a starter to start the engine.
    • MG1 operates so that the gear ratio of the power split planetary gear unit will optimally suit the driving conditions of the vehicle.
    MG2
    • Driven by electrical power from MG1 or the HV battery, and generates motive force for the front wheels.
    • During braking, or when the accelerator pedal is not depressed, it generates electricity to recharge the HV battery (Regenerative brake control).
    Compound Gear Unit Power Split Planetary Gear Distributes the engine's drive force as appropriate to directly drive the vehicle as well as drive MG1.
    Motor Speed Reduction Planetary Gear Located between MG2 and the power split planetary gear, the motor speed reduction planetary gear reduces the rotational speed of MG2 in accordance with the characteristics of the planetary gear set, in order to increase torque.
    HV Battery Unit HV Battery
    • Supplies electrical power to MG1 and MG2 in accordance with the driving conditions of the vehicle.
    • Recharged by MG1 and MG2 in accordance with the SOC and the driving conditions of the vehicle.
    Hybrid Vehicle Converter (DC/DC Converter) Converts a voltage of DC 244.8 V into a DC voltage between 12 V and 14 V in order to supply electricity to body electrical components, as well as to recharge the auxiliary battery (DC 12 V). Contains SMRP.
    SMRP Completes the initial connection of the high-voltage circuit through a resistor to allow a controlled precharge of the high-voltage system. SMRP is a semiconductor relay that is located in the hybrid vehicle converter (DC/DC converter.)
    Battery Smart Unit Monitors the conditions of the HV battery and transmits this information to the hybrid vehicle control ECU.
    Service Plug Grip Shuts off the high-voltage circuit of the HV battery when this plug grip is removed for vehicle inspection or maintenance.
    Inverter with Converter Assembly Inverter A device that converts the high-voltage DC (HV battery) into AC (MG1 and MG2) and vice versa (converts AC into DC).
    Boost Converter Boosts the maximum voltage of the HV battery from DC 244.8 to DC 650 V and vice versa (drops DC 650 V to DC 244.8 V).
    MG ECU Controls the inverter and boost converter in accordance with the signals received from the hybrid vehicle control ECU, thus driving MG1 or MG2 causing them to generate electricity.
    Hybrid Vehicle Control ECU Effects comprehensive control of the THS II.
    • Information from each sensor as well as from the ECU (battery smart unit, skid control ECU, and EPS ECU) is received, and based on this information, the required torque and output power is calculated. The hybrid vehicle control ECU sends the calculated result to the inverter with converter assembly and skid control ECU.
    • Activates the ETCS-i (Electronic Throttle Control System-intelligent) in accordance with the target engine speed and required engine motive force.
    • Monitors the charging condition of the HV battery.
    • Controls the cooling fan of the HV battery.
    • Controls the hybrid vehicle converter (DC/DC converter).
    Accelerator Pedal Position Sensor Converts the accelerator pedal position into an electrical signal and outputs it to the hybrid vehicle control ECU.
    Park / Neutral Position Switch Converts the shift position into an electrical signal and outputs it to the hybrid vehicle control ECU.
    HV Relay Assembly Connects and disconnects the high-voltage power circuit between the HV battery and the inverter with converter assembly, through the use of a signal from the hybrid vehicle control ECU. Contains SMRB and SMRG.
    Interlock Circuit (for A/C Fuse Cover and Service Plug Grip) Verifies that the cover of both the inverter and the service plug grip have been installed.
    Circuit Breaker Sensor Detects the impact that is applied to the vehicle during a collision and transmits a signal to the hybrid vehicle control ECU. Upon receiving this signal, the hybrid vehicle control ECU operates the HV relay assembly to shut down the power supply.
    Auxiliary Battery Charged by the HV battery module power via the hybrid vehicle converter (DC/DC converter). Supplies power to the audio system, air conditioning system (except the electric inverter compressor) and the ECUs.