LEMON Manuals: Even more car manuals for everyone: 1960-2025
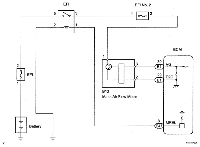
Home >> Toyota >> 2007 >> FJ Cruiser 4WD, Part Time >> Repair and Diagnosis >> Engine Performance >> Engine Control System >> SFI System >> DTC P0100, P0102, P0103: Mass or Volume Air Flow Circuit; Mass or Volume Air Flow Circuit Low Input; Mass or Volume Air Flow Circuit High Input >> Wiring Diagram
April 5, 2026: LEMON Manuals is launched! Read the announcement.

DTC P0100, P0102, P0103: Mass or Volume Air Flow Circuit; Mass or Volume Air Flow Circuit Low Input; Mass or Volume Air Flow Circuit High Input: Wiring Diagram

Fig 1: Identifying Mass Or Volume Air Flow Wiring Diagram
G05108621Courtesy of © TOYOTA, LICENSE AGREEMENT TMS1002