LEMON Manuals: Even more car manuals for everyone: 1960-2025
Home >> Toyota >> 2007 >> FJ Cruiser 4WD, Part Time >> Repair and Diagnosis >> Engine Performance >> Engine Control System >> SFI System >> DTC P0230: Fuel Pump Primary Circuit >> Description
April 5, 2026: LEMON Manuals is launched! Read the announcement.

DTC P0230: Fuel Pump Primary Circuit: Description

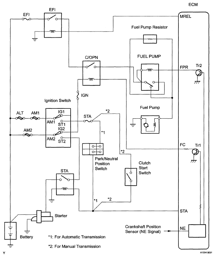
As shown in Fig 1, when the engine is cranked, current flows train terminal ST1 of the ignition switch into the ECM and the ST (starter) relay coil and also current flows to terminal STA of the ECM (STA signal).

When the STA signal and NE signal are input to the ECM, Tr1 (power transistor 1) is turned ON, current flows to the coil of the circuit opening relay, the relay switches on, power is supplied to the fuel pump, and the fuel pump operates.

While the NE signal is generated (engine running), the ECM keeps the Tr1 ON (circuit opening relay ON) and the fuel pump also keeps operating.

The fuel pump speed is controlled at two levels (high speed or low speed) by engine condition (starting, light load, heavy load). When the engine starts (STA ON), Tr2 (power transistor 2) in the ECM is OFF, so the fuel pump relay closes and positive battery voltage is applied directly to the fuel pump. The fuel pump operates at high speed.

During idling or under light loads, Tr2 goes ON, and then power is supplied to the fuel pump via the fuel pump resistor. The fuel pump operates at low speed.

Fig 1: Identifying Fuel Pump Primary Circuit Diagram
G05108698Courtesy of © TOYOTA, LICENSE AGREEMENT TMS1002
DTC DETECTION CONDITIONS AND TROUBLE AREA REFERENCE

DTC No. DTC Detection Conditions Trouble Areas
P0230 Open or short in fuel pump relay circuit (1 trip detection logic)
  • Open or short in fuel pump relay circuit
  • Fuel pump relay
  • ECM