LEMON Manuals: Even more car manuals for everyone: 1960-2025
Home >> Toyota >> 2007 >> Matrix Base, Automatic >> Repair and Diagnosis >> Engine Performance >> Engine Control System (1ZZ-FE) >> SFI System >> DTC P0171 System Too Lean (Bank 1); DTC P0172 System Too Rich (Bank 1) >> Inspection Procedure
April 5, 2026: LEMON Manuals is launched! Read the announcement.

Inspection Procedure

HINT:

Intelligent tester only:

Malfunctioning areas can be identified by performing the A/F CONTROL function provided in the ACTIVE TEST. The A/F CONTROL function can help to determine whether the Air-Fuel Ratio (A/F) sensor, Heated Oxygen (HO2) sensor and other potential trouble areas are malfunctioning.

The following instructions describe how to conduct the A/F CONTROL operation using an intelligent tester.

  1. Connect an intelligent tester to the DLC3.
  2. Start the engine and turn the tester ON.
  3. Warm up the engine at an engine speed of 2,500 rpm for approximately 90 seconds.
  4. On the tester, select the following menu items: DIAGNOSIS / ENHANCED OBD II / ACTIVE TEST / A/ F CONTROL.
  5. Perform the A/F CONTROL operation with the engine in an idling condition (press the RIGHT or LEFT button to change the fuel injection volume).
  6. Monitor the voltage output of the A/F and HO2 sensors (AFS B1S1 and OS2 B1S2) displayed on the tester.

HINT:

Standard voltage 

STANDARD VOLTAGE SPECIFICATIONS

Tester Display (Sensor) Injection Volumes Status Voltages
AFS B1S1 (A/F) +25 % Rich Less than 3.0
AFS B1S1 (A/F) -12.5 % Lean More than 3.35
O2S B1S2 (HO2) +25 % Rich More than 0.55
O2S B1S2 (HO2) -12.5 % Lean Less than 0.4
NOTE: The Air-Fuel Ratio (A/F) sensor has an output delay of a few seconds and the Heated Oxygen (HO2) sensor has a maximum output delay of approximately 20 seconds.
Fig 1: A/F Sensor And HO2 Sensor Voltage Graph
G05232754Courtesy of © TOYOTA, LICENSE AGREEMENT TMS1002

HINT:

When using intelligent tester: 

  1. CHECK ANY OTHER DTCS OUTPUT (IN ADDITION TO DTC P0171 OR P0172) 
    1. Connect an intelligent tester to the DLC3.
    2. Turn the ignition switch to ON and turn the tester ON.
    3. Select the following menu items: DIAGNOSIS / ENHANCED OBD II / DTC INFO / CURRENT CODES.
    4. Read DTCs.

      Result 

      DTC RESULT DESCRIPTION

      Display (DTC Output) Proceed to
      P0171 or P0172 A
      P0171 or P0172 and other DTCs B

      HINT:

      If any DTCs other than P0171 or P0172 are output, troubleshoot those DTCs first.

    B: GO TO DTC CHART 

    A: Go to Next Step 

  2. CHECK PCV HOSE (CONNECTIONS) 

    OK: 

    PCV hose is connected correctly, and is not damaged. 

    NG: REPAIR OR REPLACE PCV HOSE 

    OK : Go to Next Step 

  3. CHECK AIR INDUCTION SYSTEM 
    1. Check the air induction system for vacuum leakage.

      OK: 

      No leakage from air induction system. 

    NG: REPAIR OR REPLACE AIR INDUCTION SYSTEM 

    OK : Go to Next Step 

  4. PERFORM ACTIVE TEST BY INTELLIGENT TESTER (A/F CONTROL) 
    1. Connect the intelligent tester to the DLC3.
    2. Start the engine and turn the tester ON.
    3. Warm up the engine at an engine speed of 2,500 rpm for approximately 90 seconds.
    4. On the tester, select the following menu items: DIAGNOSIS / ENHANCED OBD II / ACTIVE TEST / A/F CONTROL.
    5. Perform the A/F CONTROL operation with the engine in an idling condition (press the RIGHT or LEFT button to change the fuel injection volume).
    6. Monitor the voltage outputs of the A/F and HOS sensors (AFS B1S1 and O2S B1S2) displayed on the tester.

      HINT:

      • The A/F CONTROL operation lowers the fuel injection volume by 12.5 % or increases the injection volume by 25 %.
      • Each sensor reacts in accordance with increases and decreases in the fuel injection volume.

        Standard voltage 

        STANDARD VOLTAGE SPECIFICATIONS

        Tester Display (Sensor) Injection Volumes Status Voltages
        AFS B1S1 (A/F) +25 % Rich Less than 3.0
        AFS B1S1 (A/F) -12.5 % Lean More than 3.35
        O2S B1S2 (HO2) +25 % Rich More than 0.55
        O2S B1S2 (HO2) -12.5 % Lean Less than 0.4

        Result 

        DTC RESULT DESCRIPTION

        Status AFS B1S1 Status O2S B1S2 A/F Condition and A/F Sensor Condition Misfires Suspected Trouble Areas Proceed to
        Lean/Rich Lean/Rich Normal - - C
        Lean Lean Actual air-fuel ratio lean May occur
        • PCV valve and hose
        • PCV hose connections
        • Injector blockage
        • Gas leakage from exhaust system
        • Air Induction system
        • Fuel pressure
        • Mass Air Flow (MAF) meter
        • Engine Coolant Temperature (ECT) sensor
        A
        Rich Rich Actual air-fuel ratio rich -
        • Injector leakage or blockage
        • Gas leakage from exhaust system
        • Ignition system
        • Fuel pressure
        • MAF meter
        • ECT sensor
        A
        Lean Lean/Rich A/F sensor malfunction - A/F sensor B
        Rich Lean/Rich A/F sensor malfunction - A/F sensor B

        Lean: During A/F CONTROL, A/F sensor output voltage (AFS) is consistently more than 3.35 V, and the HO2 sensor output voltage (O2S) is consistently less than 0.4 V. Rich During A/F CONTROL, the AFS is consistently less than 3.0 V, and the O2S is consistently more than 0.55 V.

    B: Go to step  11

    C: Go to step  15

    A: Go to Next Step 

  5. READ VALUE OF INTELLIGENT TESTER (COOLANT TEMP) 
    1. Connect the intelligent tester to the DLC3.
    2. Turn the ignition switch to ON and turn the tester ON.
    3. Select the following menu items: DIAGNOSIS / ENHANCED OBD II / DATA LIST / ALL / COOLANT TEMP.
    4. Read the COOLANT TEMP twice, when the engine is cold and also when warmed up.

      Standard: 

      With cold engine: 

      Same as ambient air temperature 

      With warm engine: 

      Between 75°C and 95°C (167°F and 203°F) 

    NG: REPLACE ENGINE COOLANT TEMPERATURE SENSOR 

    OK : Go to Next Step 

  6. READ VALUE OF INTELLIGENT TESTER (MAF) 
    1. Connect the intelligent tester to the DLC3.
    2. Turn the ignition switch to ON and turn the tester ON.
    3. Select the following menu items: DIAGNOSIS / ENHANCED OBD II / DATA LIST / ALL / MAF and COOLANT TEMP.
    4. Allow the engine to idle until the COOLANT TEMP reaches 75°C (167°F) or more.
    5. Read the MAF with the engine in an idling condition and at an engine speed of 2,500 rpm.

      Standard: 

      MAF while engine idling: 

      Between 1.4 g/sec. and 2.3 g/sec. (shift position: N, A/C: OFF). 

      MAF at engine speed of 2,500 rpm: 

      Between 5.4 g/sec. and 7.9 g/sec. (shift position: N, A/C: OFF). 

    NG: REPLACE MASS AIR FLOW METER 

    OK : Go to Next Step 

  7. CHECK FUEL PRESSURE 
    1. Check the fuel pressure (See ON-VEHICLE INSPECTION ).

    NG: REPAIR OR REPLACE FUEL SYSTEM 

    OK : Go to Next Step 

  8. CHECK EXHAUST GAS LEAK 

    OK: 

    No gas leakage. 

    NG: REPAIR OR REPLACE EXHAUST SYSTEM 

    OK : Go to Next Step 

  9. CHECK SPARKS AND IGNITION 
    1. Check for the sparks and the ignition (See ON-VEHICLE INSPECTION ).

      HINT:

      If the spark plugs or ignition system malfunctions, engine misfire may occur. The misfire count can be read using an intelligent tester. Select the following menu items: DIAGNOSIS I ENHANCED OBD II / DATA LIST / ALL / CYL #1 (to CYL #4).

    NG: REPAIR OR REPLACE IGNITION SYSTEM 

    OK : Go to Next Step 

  10. INSPECT FUEL INJECTOR ASSEMBLY (INJECTION AND VOLUME) 
    1. Inspect the fuel injector assembly (See INSPECTION ).

      HINT:

      If the injectors malfunction, engine misfire may occur. The misfire count can be read using an intelligent tester. Select the following menu items: DIAGNOSIS / ENHANCED OBD II / DATA LIST / ALL / CYL #1 (to CYL #4).

    NG: REPLACE FUEL INJECTOR ASSEMBLY 

    OK : Go to Next Step 

  11. INSPECT AIR FUEL RATIO SENSOR (HEATER RESISTANCE) 
    1. Disconnect the A24 A/F sensor connector.
      Fig 2: Identifying A24 A/F Sensor Connector Terminals
      G05192443Courtesy of © TOYOTA, LICENSE AGREEMENT TMS1002
    2. Measure the resistance between the terminals of the A/F sensor connector.

      Standard resistance 

      RESISTANCE SPECIFICATIONS

      Tester Connections Specified Conditions
      HT (1) - +B (2) Between 1,8 Ω and 3.4 Ω at 20°C (68°F)
      HT (1) - AF- (4) 10 kΩ or higher
    3. Reconnect the A/F sensor connector.

    NG: REPLACE AIR FUEL RATIO SENSOR 

    OK : Go to Next Step 

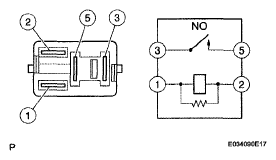
  12. INSPECT EFI RELAY 
    Fig 3: Inspecting EFI Relay
    G05192444Courtesy of © TOYOTA, LICENSE AGREEMENT TMS1002
    1. Remove the EFI relay from the engine room R/B.
    2. Check the EFI relay resistance.

      Standard resistance 

      RESISTANCE SPECIFICATIONS

      Tester Connections Specified Conditions
      3 - 5 10 kΩ or higher
      3 - 5 Below 1 Ω (When battery voltage applied to terminals 1 and 2)
    3. Reinstall the EFI relay.

    NG: REPLACE EFI RELAY 

    OK : Go to Next Step 

  13. CHECK HARNESS AND CONNECTOR (A/F SENSOR - ECM) 
    1. Disconnect the A24 A/F sensor connector.
    2. Turn the ignition switch to ON.
    3. Measure the voltage between the +B terminal of the A/F sensor connector and body ground.

      Standard voltage 

      STANDARD VOLTAGE SPECIFICATIONS

      Tester Connections Specified Conditions
      +B (A24-2) - Body ground Between 9 V and 14 V
    4. Turn the ignition switch OFF.
    5. Disconnect the E4 ECM connector.
    6. Check the resistance.

      Standard resistance (Check for open) 

      STANDARD RESISTANCE SPECIFICATIONS FOR OPEN

      Tester Connections Specified Conditions
      HT (A24-1) - HA1A (E4-5) Below 1 Ω
      AF+ (A24-3) - A1A+ (E4-23) Below 1 Ω
      AF- (A24-4) - A1A- (E4-31) Below 1 Ω

      Standard resistance (Check for short) 

      STANDARD RESISTANCE SPECIFICATIONS (FOR SHORT)

      Tester Connections Specified Conditions
      HT (A24-1) or HA1A (E4-5) - Body ground 10 kΩ or higher
      AF+ (A24-3) or A1A+ (E4-23) - Body ground 10 kΩ or higher
      AF- (A24-4) or A1A- (E4-31) - Body ground 10 kΩ or higher
      Fig 4: Identifying A24 A/F Sensor Connector Terminals
      G05232757Courtesy of © TOYOTA, LICENSE AGREEMENT TMS1002
    7. Reconnect the ECM connector.
    8. Reconnect the A/F sensor connector.
    Fig 5: Sensor 1 System Diagram
    G05192351Courtesy of © TOYOTA, LICENSE AGREEMENT TMS1002

    NG: REPAIR OR REPLACE HARNESS OR CONNECTOR 

    OK : Go to Next Step 

  14. REPLACE AIR FUEL RATIO SENSOR 
  15. PERFORM CONFIRMATION DRIVING PATTERN 
    Fig 6: Confirmation Driving Pattern
    G05192447Courtesy of © TOYOTA, LICENSE AGREEMENT TMS1002
    1. Connect the intelligent tester to the DLC3 (Procedure "A").
    2. Turn the ignition switch to ON and turn the tester ON (Procedure "B").
    3. Clear DTCs (See DTC CHECK / CLEAR  ) (Procedure "C").
    4. Switch the ECM from normal mode to check mode using the tester (See CHECK MODE PROCEDURE  ) (Procedure "D").
    5. Start the engine and warm it up with all accessories switched OFF (Procedure "E").
    6. Drive the vehicle at between 38 mph and 75 mph (60 km/h and 120 km/h) and at an engine speed of between 1,400 rpm and 3,200 rpm for 3 to 5 minutes (Procedure "F").

      HINT:

      If the system is still malfunctioning, the MIL will be illuminated during procedure "E".

      NOTE: If the conditions in this test are not strictly followed, no malfunction will be detected.
  16. CHECK WHETHER DTC OUTPUT RECURS (DTC P0171 OR P0172) 
    1. On the intelligent tester, select the following menu items: DIAGNOSIS / ENHANCED OBD II / DTC INFO / CURRENT CODES.
    2. Read DTCs.

      Result 

      DTC RESULT DESCRIPTION

      Display (DTC Output) Proceed to
      No output A
      P0171 or P0172 B

    B: Go to step  5

    A: END 

When Using OBD II Scan Tool: 

  1. CHECK AIR INDUCTION SYSTEM 
    1. Check the air induction system for vacuum leakage.

      OK: 

      No leakage from air induction system. 

    NG: REPAIR OR REPLACE AIR INDUCTION SYSTEM 

    OK : Go to Next Step 

  2. CHECK PCV HOSE (CONNECTIONS) 

    OK: 

    PCV hose is connected correctly, and is not damaged. 

    NG: REPAIR OR REPLACE PCV HOSE 

    OK : Go to Next Step 

  3. INSPECT FUEL INJECTOR ASSEMBLY (INJECTION AND VOLUME) 
    1. Check the injector injection (whether fuel volume is high or low, and whether injection pattern is poor).

    NG: REPLACE FUEL INJECTOR ASSEMBLY 

    OK : Go to Next Step 

  4. READ VALUE OF OBD II SCAN TOOL (COOLANT TEMP.) 
    1. Connect an OBD II scan tool to the DLC3.
    2. Turn the ignition switch to ON and turn the scan tool ON.
    3. Read the engine coolant temperature value using the scan tool twice, when the engine is cold and also warmed up.

      Standard: 

      With cold engine: 

      Same as ambient air temperature. 

      With warm engine: 

      Between 75°C and 95°C (167°F and 203°F) 

    NG: REPLACE ENGINE COOLANT TEMPERATURE SENSOR 

    OK : Go to Next Step 

  5. READ VALUE OF OBD II SCAN TOOL (MAF) 
    1. Connect the OBD II scan tool to the DLC3.
    2. Turn the ignition switch to ON and turn the scan tool ON.
    3. Allow the engine to idle until the engine coolant temperature reaches 75°C (167°F).
    4. Read the mass air flow rate value with the engine in an idling condition and at an engine speed of 2,500 rpm.

      Standard: 

      Mass air flow rate while engine idling: 

      Between 1.4 g/sec. and 2.3 g/sec. (shift position: N, A/C: OFF). 

      Mass air flow rate at engine speed of 2,500 rpm: 

      Between 5.4 g/sec. and 7.9 g/sec. (shift position: N, A/C: OFF). 

    NG: REPLACE MASS AIR FLOW METER 

    OK : Go to Next Step 

  6. CHECK FOR SPARKS AND IGNITION 
    1. Check for the sparks and the ignition (See ON-VEHICLE INSPECTION ).

      OK: 

      Sparks occur. 

    NG: REPAIR OR REPLACE IGNITION SYSTEM 

    OK : Go to Next Step 

  7. CHECK FUEL PRESSURE 
    1. Check the fuel pressure (See ON-VEHICLE INSPECTION ).

    NG: REPAIR OR REPLACE FUEL SYSTEM 

    OK : Go to Next Step 

  8. CHECK FOR EXHAUST GAS LEAK 

    OK: 

    No gas leakage. 

    NG: REPAIR OR REPLACE EXHAUST GAS LEAKAGE POINT 

    OK : Go to Next Step 

  9. READ VALUE OF OBD II SCAN TOOL (OUTPUT VOLTAGE OF A/F SENSOR) 
    1. Connect the OBD II scan tool to the DLC3.
    2. Start the engine and turn the scan tool ON.
    3. Warm up the Air-Fuel Ratio (A/F) sensor at an engine speed of 2,500 rpm for 90 seconds.
    4. Using the scan tool, check the A/F sensor voltage three times, once when the engine is in each of the following conditions:
      1. While idling (check for at least 30 seconds) (Step (1))
      2. At an engine speed of approximately 2,500 rpm (without any sudden changes in engine speed) (Step (2))
      3. Raise the engine speed to 4,000 rpm and then quickly release the accelerator pedal so that the throttle valve is fully closed (Step (3)).

        Standard voltage 

        STANDARD VOLTAGE SPECIFICATIONS

        Conditions A/F Sensor Voltage Variations Reference
        Steps (1) and (2) Changes at approx. 0.66 V Between 0.62 V and 0.7 V
        Step (3) Increases to 0.76 V or more This occurs during engine deceleration (when fuel-cut performed)

        For more information, see the diagrams below.

        Fig 7: A/F Sensor Voltage Variation Conditions
        G05192421Courtesy of © TOYOTA, LICENSE AGREEMENT TMS1002

        HINT:

        • If the output voltage of the A/F sensor remains at approximately 0.66 V (see Malfunction Condition diagram) under any conditions, including those above, the A/F sensor may have an open circuit. (This will also happen if the A/F sensor heater has an open circuit.)
        • If the output voltage of the A/F sensor remains at either approximately 0.76 V or more, or 0.56 V or less (see Malfunction Condition diagram) under any conditions, including those above, the A/F sensor may have a short circuit.
        • The ECM stops fuel injection (fuel cut) during engine deceleration. This causes a lean condition and results in a momentary increase in the A/F sensor output voltage.
        • The ECM must establish a closed throttle valve position learning value to perform fuel cut. If the battery terminal has been reconnected, the vehicle must be driven over 10 mph (16 km/h) to allow the ECM to learn the closed throttle valve position.
        • When the vehicle is driven:

          The output voltage of the A/F sensor may be below 0.56 V during fuel enrichment. For the vehicle, this translates to a sudden increase in speed with the accelerator pedal fully depressed when trying to overtake another vehicle. The A/F sensor is functioning normally.

        • The A/F sensor is a current output element; therefore, the current is converted into a voltage inside the ECM. Measuring the voltage at the connectors of the A/F sensor or ECM will show a constant voltage result.

    NG: Go to step  16

    OK : Go to Next Step 

  10. PERFORM CONFIRMATION DRIVING PATTERN 
    Fig 8: Confirmation Driving Pattern
    G05192447Courtesy of © TOYOTA, LICENSE AGREEMENT TMS1002
    1. Connect the OBD II scan tool to the DLC3 (Procedure "A").
    2. Turn the ignition switch to ON and turn the scan tool ON (Procedure "B").
    3. Clear DTCs (See DTC CHECK / CLEAR  ) (Procedure "C").
    4. Start the engine and warm it up for 2 minutes with all the accessories switched OFF (Procedure "D").
    5. Drive the vehicle at between 38 mph and 75 mph (60 km/h and 120 km/h) and at an engine speed of between 1,400 rpm and 3,200 rpm for 3 to 5 minutes (Procedure "E").
    6. Turn the ignition switch to OFF (Procedure "F").
    7. Repeat procedures "D" and "E" described above (Procedure "G").
    8. Go to the next step (Procedure "H")

      HINT:

      The MIL will be illuminated during procedure "E" at the second time if a malfunction still exists.

      NOTE:
      • If conditions in this test are not strictly followed, no malfunction will be detected.
  11. CHECK WHETHER DTC OUTPUT RECURS (DTC P0171 OR P0172) 
    1. Read DTCs using the OBD II scan tool.

      Result 

      DTC RESULT DESCRIPTION

      Display (DTC Output) Proceed to
      P0171 or P0172 A
      No output B

    B: Go to step  15

    A: Go to Next Step 

  12. REPLACE AIR FUEL RATIO SENSOR 
    1. Replace the air-fuel ratio sensor.
  13. PERFORM CONFIRMATION DRIVING PATTERN (REFER TO STEP  10)
  14. CHECK WHETHER DTC OUTPUT RECURS (DTC P0171 OR P0172) 
    1. Read DTCs using the OBD II scan tool.

      Result 

      DTC RESULT DESCRIPTION

      Display (DTC Output) Proceed to
      No output A
      P0171 or P0172 B
      NOTE: After replacing the ECM, perform confirmation driving pattern (refer to step  10).

    B: REPLACE ECM 

    A: Go to Next Step 

  15. CONFIRM IF VEHICLE HAS RUN OUT OF FUEL IN PAST 

    NO : CHECK INTERMITTENT PROBLEMS 

    YES : DTC CAUSED BY RUNNING OUT OF FUEL (DTC P0171 OR P0172) 

  16. INSPECT AIR FUEL RATIO SENSOR (HEATER RESISTANCE) 
    1. Disconnect the A24 A/F sensor connector.
      Fig 9: Identifying A24 A/F Sensor Connector Terminals
      G05192443Courtesy of © TOYOTA, LICENSE AGREEMENT TMS1002
    2. Measure the resistance between the terminals of the A/F sensor connector.

      Standard resistance 

      RESISTANCE SPECIFICATIONS

      Tester Connections Specified Conditions
      HT (1) - +B (2) Between 1.8 Ω and 3.4 a at 20°C (68°F)
      HT (1) - AF - (4) 10 kΩ or higher
    3. Reconnect the A/F sensor connector.

    NG: REPLACE AIR FUEL RATIO SENSOR 

    OK : Go to Next Step 

  17. INSPECT EFI RELAY 
    Fig 10: Inspecting EFI Relay
    G05192444Courtesy of © TOYOTA, LICENSE AGREEMENT TMS1002
    1. Remove the EFI relay from the engine room R/B.
    2. Check the EFI relay resistance.

      Standard resistance 

      RESISTANCE SPECIFICATIONS

      Tester Connections Specified Conditions
      3 - 5 10 kΩ or higher
      3 - 5 Below 1 Ω (When battery voltage applied to terminals 1 and 2)
    3. Reinstall the EFI relay.

    NG: REPLACE EFI RELAY 

    OK : Go to Next Step 

  18. CHECK HARNESS AND CONNECTOR (A/F SENSOR - ECM) 
    1. Disconnect the A24 A/F sensor connector.
    2. Turn the ignition switch to ON.
    3. Measure the voltage between the +B terminal of the A/F sensor connector and body ground.

      Standard voltage 

      STANDARD VOLTAGE SPECIFICATIONS

      Tester Connections Specified Conditions
      +B (A24-2) - Body ground Between 9 V and 14 V
    4. Turn the ignition switch OFF.
    5. Disconnect the E4 ECM connector.
    6. Check the resistance.

      Standard resistance (Check for open) 

      STANDARD RESISTANCE SPECIFICATIONS FOR OPEN

      Tester Connections Specified Conditions
      HT (A24-1) - HA1A (E4-5) Below 1 Ω
      AF+ (A24-3) - A1A+ (E4-23) Below 1 Ω
      AF- (A24-4) - A1A- (E4-31) Below 1 Ω

      Standard resistance (Check for short) 

      STANDARD RESISTANCE SPECIFICATIONS (FOR SHORT)

      Tester Connections Specified Conditions
      HT (A24-1) or HA1A (E4-5) - Body ground 10 kΩ or higher
      AF+ (A24-3) or A1A+ (E4-23) - Body ground 10 kΩ or higher
      AF- (A24-4) or A1A- (E4-31) - Body ground 10 kΩ or higher
      Fig 11: Identifying A24 A/F Sensor Connector Terminals
      G05232757Courtesy of © TOYOTA, LICENSE AGREEMENT TMS1002
    7. Reconnect the ECM connector.
    8. Reconnect the A/F sensor connector.
      Fig 12: Sensor 1 System Diagram
      G05192351Courtesy of © TOYOTA, LICENSE AGREEMENT TMS1002

    NG: REPAIR OR REPLACE HARNESS OR CONNECTOR 

    OK : Go to Next Step 

  19. REPLACE AIR FUEL RATIO SENSOR 
    1. Replace the air-fuel ratio sensor.
  20. PERFORM CONFIRMATION DRIVING PATTERN (REFER TO STEP  10)
  21. CHECK WHETHER DTC OUTPUT RECURS (DTC P0171 OR P0172) 
    1. Read DTCs using the OBD II scan tool.

      Result 

      DTC RESULT DESCRIPTION

      Display (DTC Output) Proceed to
      No output A
      P0171 or P0172 B
      NOTE: When replacing the ECM, perform confirmation driving pattern (refer to step  10).

    B: REPLACE ECM 

    A: Go to Next Step 

  22. CONFIRM IF VEHICLE HAS RUN OUT OF FUEL IN PAST 

    NO : CHECK FOR INTERMITTENT PROBLEMS 

    YES : DTC CAUSED BY RUNNING OUT OF FUEL (DTC P0171 OR P0172)