LEMON Manuals: Even more car manuals for everyone: 1960-2025
Home >> Toyota >> 2007 >> Matrix Base, Standard >> Repair and Diagnosis >> Engine Performance >> Engine Control System (1ZZ-FE) >> SFI System >> DTC P2A00 A/F Sensor Circuit Slow Response (Bank 1 Sensor 1) >> Inspection Procedure
April 5, 2026: LEMON Manuals is launched! Read the announcement.

Inspection Procedure

HINT:

Intelligent tester only:

Malfunctioning areas can be identified by performing the A/F CONTROL function provided in the ACTIVE TEST. The A/F CONTROL function can help to determine whether the Air-Fuel Ratio (A/F) sensor, Heated Oxygen (HO2) sensor and other potential trouble areas are malfunctioning.

The following instructions describe how to conduct the A/F CONTROL operation using an intelligent tester.

  1. Connect an intelligent tester to the DLC3.
  2. Start the engine and turn the tester ON.
  3. Warm up the engine at an engine speed of 2,500 rpm for approximately 90 seconds.
  4. On the tester, select the following menu items: DIAGNOSIS / ENHANCED OBD II / ACTIVE TEST / A/ F CONTROL.
  5. Perform the A/F CONTROL operation with the engine in an idling condition (press the RIGHT or LEFT button to change the fuel injection volume).
  6. Monitor the voltage outputs of the A/F and HO2 sensors (AFS B1S1 and OS2 B1S2) displayed on the tester.

    HINT:

    • The A/F CONTROL operation lowers the fuel injection volume by 12.5 % or increases the injection volume by 25 %.
    • Each sensor reacts in accordance with increases and decreases in the fuel injection volume.

Standard 

TESTER DISPLAY FUNCTIONS

Tester Display (Sensor) Injection Volumes Status Voltages
AFS B1S1 (A/F) +25 % Rich Less than 3.0
AFS B1S1 (A/F) -12.5 % Lean More than 3.35
O2S B1S2 (HO2) +25 % Rich More than 0.55
O2S B1S2 (HO2) -12.5 % Lean Less than 0.4
NOTE: The Air-Fuel Ratio (A/F) sensor has an output delay of a few seconds and the Heated Oxygen (HO2) sensor has a maximum output delay of approximately 20 seconds.
Fig 1: A/F Sensor And HO2 Sensor Output Voltage Graph
G05232882Courtesy of © TOYOTA, LICENSE AGREEMENT TMS1002

HINT:

  1. CHECK ANY OTHER DTCS OUTPUT (IN ADDITION TO DTC P2A00) 
    1. Connect an intelligent tester or OBD II scan tool to the DLC3.
    2. Turn the ignition switch to ON.
    3. Turn the tester or scan tool ON.
    4. On the tester, select the following menu items: DIAGNOSIS / ENHANCED OBD II / DTC INFO / CURRENT CODES.
    5. If using an OBD II scan tool, refer to the instruction manual.
    6. Read DTCs.

      Result 

      DTC RESULT DESCRIPTION

      Display (DTC Output) Proceed to
      P2A00 A
      P2A00 and other DTCs B

      HINT:

      If any DTCs other than P2A00 are output, troubleshoot those DTCs first.

    B: GO TO DTC CHART 

    A: Go to Next Step 

  2. READ VALUE OF INTELLIGENT TESTER OR OBD II SCAN TOOL (OUTPUT VOLTAGE OF A/F SENSOR) 
    1. Connect an intelligent tester or OBD II scan tool to the DLC3.
    2. Start the engine.
    3. Turn the tester or scan tool ON.
    4. Warm up the Air-Fuel Ratio (A/F) sensor at an engine speed of 2,500 rpm for 90 seconds.
    5. On the tester, select the following menu items: DIAGNOSIS / ENHANCED OBD II / SNAPSHOT / MANUAL SNAPSHOT / USER DATA / AFS B1S1 and ENGINE SPD.
    6. If using an OBD II scan tool, refer to the instruction manual.
    7. Check the A/F sensor voltage three times, when the engine is in each of the following conditions:
      1. While idling (check for at least 30 seconds) (Step (1)).
      2. At an engine speed of approximately 2,500 rpm (without any sudden changes in engine speed) (Step (2)).
      3. Raise the engine speed to 4,000 rpm and then quickly release the accelerator pedal so that the throttle valve is fully closed (Step (3)).

      Standard voltage 

      STANDARD VOLTAGE SPECIFICATIONS

      Conditions A/F Sensor Voltage Variations Reference
      Steps (1) and (2) Changes at approx. 3.3 V (0.66 V*) Between 3.1 V (0.62 V*) and 3.5 V (0.7 V*)
      Step (3) Increases to 3.8 V (0.76 V) or more This occurs during engine deceleration (when fuel-cut performed)
      HINT:
      *: Voltage when using the OBD II scan tool.
      For more information, see the diagrams below.
      Fig 2: Identifying A/F Sensor Normal And Malfunction Conditions
      G05192582Courtesy of © TOYOTA, LICENSE AGREEMENT TMS1002

      HINT:

      • If the output voltage of the A/F sensor remains at approximately 3.3 V (0.66 V*) (see Malfunction Condition diagram) under any conditions, including those above, the A/F sensor may have an open circuit. (This will also happen if the A/F sensor heater has an open circuit.)
      • If the output voltage of the A/F sensor remains at either approximately 3.8 V (0.76 V*) or more, or 2.8 V (0.56 V*) or less (see Malfunction Condition diagram) under any conditions, including those above, the A/F sensor may have a short circuit.
      • The ECM stops fuel injection (fuel cut) during engine deceleration. This causes a lean condition and results in a momentary increase in the A/F sensor output voltage.
      • The ECM must establish a closed throttle valve position learning value to perform fuel cut. If the battery terminal has been reconnected, the vehicle must be driven over 10 mph (16 km/h) to allow the ECM to learn the closed throttle valve position.
      • When the vehicle is driven:

        The output voltage of the A/F sensor may be below 2.8 V (0.56 V*) during fuel enrichment. For the vehicle, this translates to a sudden increase in speed with the accelerator pedal fully depressed when trying to overtake another vehicle. The A/F sensor is functioning normally.

      • The A/F sensor is a current output element; therefore, the current is converted into a voltage inside the ECM. Measuring the voltage at the connectors of the A/F sensor or ECM will show a constant voltage result.

        * Voltage when using the OBD II scan tool.

    NG: Go to step  9

    OK : Go to Next Step 

  3. PERFORM CONFIRMATION DRIVING PATTERN 
  4. CHECK WHETHER DTC OUTPUT RECURS (DTC P2A00) 
    1. Read DTCs using the intelligent tester or OBD II scan tool.
    2. If using an intelligent tester, select the following menu items: DIAGNOSIS / ENHANCED OBD II / DTC INFO / CURRENT CODES.
    3. If using an OBD II scan tool, refer to the instruction manual.

      Result 

      DTC RESULT DESCRIPTION

      Display (DTC Output) Proceed to
      P2A00 A
      No output B

    B: Go to step  8

    A: Go to Next Step 

  5. REPLACE AIR FUEL RATIO SENSOR 
    1. Replace the air-fuel ratio sensor.
  6. PERFORM CONFIRMATION DRIVING PATTERN 
  7. CHECK WHETHER DTC OUTPUT RECURS (DTC P2A00) 
    1. Read DTCs using the intelligent tester or OBD II scan tool.
    2. If using an intelligent tester, select the following menu items: DIAGNOSIS / ENHANCED OBD II / DTC INFO / CURRENT CODES.
    3. If using an OBD II scan tool, refer to the instruction manual.

      Result 

      DTC RESULT DESCRIPTION

      Display (DTC Output) Proceed to
      No output A
      P2A00 B
      NOTE: When replacing the ECM, perform confirmation driving pattern (See READINESS MONITOR DRIVE PATTERN  ).

    B: REPLACE ECM 

    A: Go to Next Step 

  8. CONFIRM IF VEHICLE HAS RUN OUT OF FUEL IN PAST 

    NO : CHECK FOR INTERMITTENT PROBLEMS 

    YES : DTC CAUSED BY RUNNING OUT OF FUEL 

  9. INSPECT AIR FUEL RATIO SENSOR (HEATER RESISTANCE) 
    1. Disconnect the A24 A/F sensor connector.
    2. Measure the resistance between the terminals of the A/F sensor connector.

      Standard resistance 

      RESISTANCE SPECIFICATIONS

      Tester Connections Specified Conditions
      HT (1) - +B (2) Between 1.8 Ω and 3.4 Ω at 20°C (68°F)
      HT (1)- AF - (4) 10 kΩ or higher
    3. Reconnect the A/F sensor connector.

    NG: REPLACE AIR FUEL RATIO SENSOR 

    Fig 3: Identifying A24 A/F Sensor Connector Terminals
    G05192352Courtesy of © TOYOTA, LICENSE AGREEMENT TMS1002

    OK : Go to Next Step 

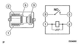
  10. INSPECT EFI RELAY 
    1. Remove the EFI relay from the engine room R/B.
    2. Check the EFI relay resistance.

      Standard resistance 

      RESISTANCE SPECIFICATIONS

      Tester Connections Specified Conditions
      3-5 10 kΩ or higher
      3-5 Below 1 Ω (when battery voltage applied to terminals 1 and 2)
    3. Reinstall the EFI relay.
      Fig 4: Inspecting EFI Relay
      G05192416Courtesy of © TOYOTA, LICENSE AGREEMENT TMS1002

    NG: REPLACE EFI RELAY 

    OK : Go to Next Step 

  11. CHECK HARNESS AND CONNECTOR (A/F SENSOR - ECM) 
    1. Disconnect the A24 A/F sensor connector.
    2. Turn the ignition switch to ON.
    3. Measure the voltage between the +B terminal of the A/F sensor connector and body ground.

      Standard voltage 

      STANDARD VOLTAGE SPECIFICATIONS

      Tester Connections Specified Conditions
      +B (A24-2) - Body ground Between 9 V and 14 V
    4. Turn the ignition switch to OFF.
    5. Disconnect the E4 ECM connector.
    6. Check the resistance.

      Standard resistance (Check for open) 

      STANDARD RESISTANCE SPECIFICATIONS FOR OPEN

      Tester Connections Specified Conditions
      HT (A24-1) - HA1A (E4-5) Below 1 Ω
      AF+ (A24-3) - A1A+ (E4-23) Below 1 Ω
      AF- (A24-4) - A1A- (E4-31) Below 1 Ω

      Standard resistance (Check for short) 

      STANDARD RESISTANCE SPECIFICATIONS (FOR SHORT)

      Tester Connections Specified Conditions
      HT (A24-1) or HA1A (E4-5) - Body ground 10 kΩ or higher
      AF+ (A24-3) or A1A+ (E4-23) - Body ground 10 kΩ or higher
      AF- (A24-4) or A1A- (E4-31) - Body ground 10 kΩ or higher
      Fig 5: Checking Harness And Connector (A/F Sensor - ECM)
      G05232867Courtesy of © TOYOTA, LICENSE AGREEMENT TMS1002
    7. Reconnect the ECM connector.
    8. Reconnect the A/F sensor connector.
      Fig 6: Sensor 1 System Diagram
      G05232887Courtesy of © TOYOTA, LICENSE AGREEMENT TMS1002

    NG: REPAIR OR REPLACE HARNESS OR CONNECTOR 

    OK : Go to Next Step 

  12. CHECK AIR INDUCTION SYSTEM 
    1. Check the air induction system for vacuum leakage.

      OK: 

      No leakage from air induction system. 

    NG: REPAIR OR REPLACE AIR INDUCTION SYSTEM 

    OK : Go to Next Step 

  13. CHECK PCV HOSE (CONNECTIONS) 

    OK: 

    PCV hose is connected correctly and is not damaged. 

    NG: REPAIR OR REPLACE PCV HOSE 

    OK : Go to Next Step 

  14. CHECK FUEL PRESSURE 
    1. Check the fuel pressure (See ON-VEHICLE INSPECTION ).

    NG: REPAIR OR REPLACE FUEL SYSTEM 

    OK : Go to Next Step 

  15. INSPECT FUEL INJECTOR ASSEMBLY 
    1. Check the injector injection (whether fuel volume is high or low, and whether injection pattern is poor) (See INSPECTION ).

    NG: INSPECT FUEL INJECTOR ASSEMBLY 

    OK : Go to Next Step 

  16. REPLACE AIR FUEL RATIO SENSOR 
    1. Replace the air-fuel ratio sensor.
  17. PERFORM CONFIRMATION DRIVING PATTERN 
  18. CHECK WHETHER DTC OUTPUT RECURS (DTC P2A00) 
    1. Read DTCs using the intelligent tester or OBD II scan tool.
    2. If using an intelligent tester, select the following menu items: DIAGNOSIS / ENHANCED OBD II / DTC INFO / CURRENT CODES.
    3. If using an OBD II scan tool, refer to the instruction manual.

      Result 

      DTC RESULT DESCRIPTION

      Display (DTC Output) Proceed to
      No output A
      P2A00 B
      NOTE: When replacing the ECM, perform confirmation driving pattern (See READINESS MONITOR DRIVE PATTERN  ).

    B: REPLACE ECM 

    A: Go to Next Step 

  19. CONFIRM IF VEHICLE HAS RUN OUT OF FUEL IN PAST 

    NO : CHECK FOR INTERMITTENT PROBLEMS 

    YES : DTC CAUSED BY RUNNING OUT OF FUEL