LEMON Manuals: Even more car manuals for everyone: 1960-2025
Home >> Toyota >> 2007 >> Matrix XR, Standard >> Repair and Diagnosis (Single Page) >> Engine Performance >> Engine Control System (1ZZ-FE) >> SFI System >> Fuel Pump Control Circuit >> Inspection Procedure
April 5, 2026: LEMON Manuals is launched! Read the announcement.

Inspection Procedure

When using intelligent tester: 

  1. PERFORM ACTIVE TEST BY INTELLIGENT TESTER (OPERATION OF CIRCUIT OPENING RELAY) 
    1. Connect an intelligent tester to the DLC3.
    2. Turn the ignition switch to ON and turn the tester ON.
    3. Select the following menu items: DIAGNOSIS / ENHANCED OBD II / ACTIVE TEST / FUEL PUMP/ SPD.
    4. Check whether operating sounds can be heard while operating the relay using the tester.

      OK: 

      Operating sounds can be heard from relay. 

    OK : Go to step  7

    NG: Go to Next Step 

  2. INSPECT ECM POWER SOURCE CIRCUIT 
    1. Inspect the ECM power source circuit (See ECM POWER SOURCE CIRCUIT  ).

    NG: REPAIR OR REPLACE ECM POWER SOURCE CIRCUIT 

    OK : Go to Next Step 

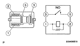
  3. INSPECT CIRCUIT OPENING RELAY 
    1. Remove the circuit opening relay from the instrument panel J/B.
    2. Check the circuit opening relay resistance.

      Standard resistance 

      RESISTANCE SPECIFICATIONS

      Tester Connections Specified Conditions
      3-5 10 kΩ or higher
      3-5 Below 1 Ω (when battery voltage applied to terminals 1 and 2)
    3. Reinstall the circuit opening relay.

    NG: REPLACE CIRCUIT OPENING RELAY 

    Fig 1: Inspecting Circuit Opening Relay
    G05192682Courtesy of © TOYOTA, LICENSE AGREEMENT TMS1002

    OK : Go to Next Step 

  4. INSPECT ECM (FC VOLTAGE) 
    1. Turn the ignition switch to ON.
    2. Measure the voltage between the terminals of the E3 and E6 ECM connectors.

      Standard voltage 

      STANDARD VOLTAGE SPECIFICATIONS

      Tester Connections Specified Conditions
      FC (E6-10) - E1 (E3-5) Between 9 V and 14 V

    OK : REPLACE ECM 

    Fig 2: Inspecting ECM (FC Voltage)
    G05192683Courtesy of © TOYOTA, LICENSE AGREEMENT TMS1002

    NG: Go to Next Step 

  5. CHECK HARNESS AND CONNECTOR (IGNITION SWITCH - CIRCUIT OPENING RELAY) 
    1. Disconnect the I11 ignition switch connector.
    2. Remove the circuit opening relay from the instrument panel J/B.
    3. Check the resistance.

      Standard resistance (Check for open) 

      STANDARD RESISTANCE SPECIFICATIONS FOR OPEN

      Tester Connections Specified Conditions
      IG2 (I11-6) - Instrument panel J/B (Circuit opening relay terminal 1) Below 1 Ω

      Standard resistance (Check for short) 

      STANDARD RESISTANCE SPECIFICATIONS (FOR SHORT)

      Tester Connections Specified Conditions
      IG2 (I11-6) or Instrument panel J/B (Circuit opening relay terminal 1) - Body ground 10 kΩ or higher
    4. Reinstall the circuit opening relay.
    5. Reconnect the ignition switch connector.

    NG: REPAIR OR REPLACE HARNESS OR CONNECTOR 

    Fig 3: Checking Harness And Connector (Ignition Switch - Circuit Opening Relay)
    G05232936Courtesy of © TOYOTA, LICENSE AGREEMENT TMS1002

    OK : Go to Next Step 

  6. CHECK HARNESS AND CONNECTOR (ECM - CIRCUIT OPENING RELAY) 
    1. Disconnect the E6 ECM connector.
    2. Remove the circuit opening relay from the instrument panel J/B.
    3. Check the resistance.

      Standard resistance (Check for open) 

      STANDARD RESISTANCE SPECIFICATIONS FOR OPEN

      Tester Connections Specified Conditions
      FC (E6-10) - Instrument panel J/B (Circuit opening relay terminal 2) Below 1 Ω

      Standard resistance (Check for short) 

      STANDARD RESISTANCE SPECIFICATIONS (FOR SHORT)

      Tester Connections Specified Conditions
      FC (E6-10) or Instrument panel J/B (Circuit opening relay terminal 2) - Body ground 10 kΩ or higher
    4. Reinstall the circuit opening relay.
    5. Reconnect the ECM connector.

    NG: REPAIR OR REPLACE HARNESS OR CONNECTOR 

    Fig 4: Checking Harness And Connector (ECM - Circuit Opening Relay)
    G05192685Courtesy of © TOYOTA, LICENSE AGREEMENT TMS1002

    OK : REPLACE ECM 

  7. INSPECT FUEL PUMP 
    1. Inspect the fuel pump (See INSPECTION ).

    NG: REPLACE FUEL PUMP 

    OK : Go to Next Step 

  8. CHECK HARNESS AND CONNECTOR (CIRCUIT OPENING RELAY - FUEL PUMP, FUEL PUMP - BODY GROUND) 
    1. Remove the circuit opening relay from the instrument panel J/B.
    2. Disconnect the F10 fuel pump connector.
    3. Check the resistance.

      Standard resistance (Check for open) 

      STANDARD RESISTANCE SPECIFICATIONS FOR OPEN

      Tester Connections Specified Conditions
      Instrument panel J/B (Circuit opening relay terminal 3) - Fuel pump (F10-4) Below 1 Ω
      Fuel pump (F10-5) - Body ground Below 1 Ω

      Standard resistance (Check for short) 

      STANDARD RESISTANCE SPECIFICATIONS (FOR SHORT)

      Tester Connections Specified Conditions
      Instrument panel J/B (Circuit opening relay terminal 3) or Fuel pump (F10-4) - Body ground 10 kΩ or higher
    4. Reconnect the fuel pump connector.
    5. Reinstall the circuit opening relay.

    NG: REPAIR OR REPLACE HARNESS OR CONNECTOR 

    Fig 5: Checking Harness And Connector (Circuit Opening Relay - Fuel Pump, Fuel Pump - Body Ground)
    G05192686Courtesy of © TOYOTA, LICENSE AGREEMENT TMS1002

    OK : CHECK AND REPAIR HARNESS AND CONNECTOR (EFI RELAY - CIRCUIT OPENING RELAY) 

When Using OBD II Scan Tool: 

  1. CHECK FUEL PUMP (OPERATION) 
    1. Turn the ignition switch to ON.
    2. Connect terminals FC and E1 of the ECM connector.
    3. Check for fuel pressure in the fuel inlet hose when it is pinched off.

      OK: 

      There is pressure in fuel inlet hose. 

      HINT:

      At this time, operating sounds can be heard from the fuel pump.

    OK : PROCEED TO NEXT CIRCUIT INSPECTION SHOWN IN PROBLEM SYMPTOMS TABLE 

    Fig 6: Checking Fuel Pump (Operation)
    G05192687Courtesy of © TOYOTA, LICENSE AGREEMENT TMS1002

    NG: Go to Next Step 

  2. INSPECT ECM POWER SOURCE CIRCUIT 
    1. Inspect the ECM power source circuit (See ECM POWER SOURCE CIRCUIT  ).

    NG: REPAIR OR REPLACE ECM POWER SOURCE CIRCUIT 

    OK : Go to Next Step 

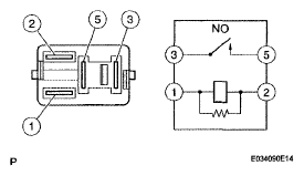
  3. INSPECT CIRCUIT OPENING RELAY 
    1. Remove the circuit opening relay from the instrument panel J/B.
    2. Check the circuit opening relay resistance.

      Standard resistance 

      RESISTANCE SPECIFICATIONS

      Tester Connections Specified Conditions
      3-5 10 kΩ or higher
      3-5 Below 1 Ω (when battery voltage Is applied to terminals 1 and 2)
    3. Reinstall the circuit opening relay.

    NG: REPLACE CIRCUIT OPENING RELAY 

    Fig 7: Inspecting Circuit Opening Relay
    G05192688Courtesy of © TOYOTA, LICENSE AGREEMENT TMS1002

    OK : Go to Next Step 

  4. INSPECT ECM (FC VOLTAGE) 
    1. Turn the ignition switch to ON.
    2. Measure the voltage between the terminals of the E3 and E6 ECM connectors.

      Standard voltage 

      STANDARD VOLTAGE SPECIFICATIONS

      Tester Connections Specified Conditions
      FC (E6-10) - E1 (E3-5) Between 9 V and 14 V

    OK : REPLACE ECM 

    Fig 8: Inspecting ECM (FC Voltage)
    G05192683Courtesy of © TOYOTA, LICENSE AGREEMENT TMS1002

    NG: Go to Next Step 

  5. CHECK HARNESS AND CONNECTOR (IGNITION SWITCH - CIRCUIT OPENING RELAY) 
    1. Disconnect the I11 ignition switch connector.
    2. Remove the circuit opening relay from the instrument panel J/B.
    3. Check the resistance.

      Standard resistance (Check for open) 

      STANDARD RESISTANCE SPECIFICATIONS FOR OPEN

      Tester Connections Specified Conditions
      IG2 (I11-6) - Instrument panel J/B (Circuit opening relay terminal 1) Below 1 Ω

      Standard resistance (Check for short) 

      STANDARD RESISTANCE SPECIFICATIONS (FOR SHORT)

      Tester Connections Specified Conditions
      IG2 (I11-6) or Instrument panel J/B (Circuit opening relay terminal 1) - Body ground 10 kΩ or higher
    4. Reinstall the circuit opening relay.
    5. Reconnect the ignition switch connector.

    NG: REPAIR OR REPLACE HARNESS OR CONNECTOR 

    Fig 9: Identifying I11 Ignition Switch Connector Terminals
    G05232942Courtesy of © TOYOTA, LICENSE AGREEMENT TMS1002

    OK : Go to Next Step 

  6. CHECK HARNESS AND CONNECTOR (ECM - CIRCUIT OPENING RELAY) 
    1. Disconnect the E6 ECM connector.
    2. Remove the circuit opening relay from the instrument panel J/B.
    3. Check the resistance.

      Standard resistance (Check for open) 

      STANDARD RESISTANCE SPECIFICATIONS FOR OPEN

      Tester Connections Specified Conditions
      FC (E6-10) - Instrument panel J/B (Circuit opening relay terminal 2) Below 1 Ω

      Standard resistance (Check for short) 

      STANDARD RESISTANCE SPECIFICATIONS (FOR SHORT)

      Tester Connections Specified Conditions
      FC (E6-10) or Instrument panel J/B (Circuit opening relay terminal 2) - Body ground 10 kΩ or higher
    4. Reinstall the circuit opening relay.
    5. Reconnect the ECM connector.

    NG: REPAIR OR REPLACE HARNESS OR CONNECTOR 

    Fig 10: Checking Harness And Connector (ECM - Circuit Opening Relay)
    G05192685Courtesy of © TOYOTA, LICENSE AGREEMENT TMS1002

    OK : Go to Next Step 

  7. INSPECT FUEL PUMP 
    1. Inspect the fuel pump (See INSPECTION ).

    NG: REPLACE FUEL PUMP 

    OK : Go to Next Step 

  8. CHECK HARNESS AND CONNECTOR (CIRCUIT OPENING RELAY - FUEL PUMP, FUEL PUMP - BODY GROUND) 
    1. Remove the circuit opening relay from the instrument panel J/B.
    2. Disconnect the F10 fuel pump connector.
    3. Check the resistance.

      Standard resistance (Check for open) 

      STANDARD RESISTANCE SPECIFICATIONS FOR OPEN

      Tester Connections Specified Conditions
      Instrument panel J/B (Circuit opening relay terminal 3)-Fuel pump (F10-4) Below 1 Ω
      Fuel pump (F10-5) - Body ground Below 1 Ω

      Standard resistance (Check for short) 

      STANDARD RESISTANCE SPECIFICATIONS (FOR SHORT)

      Tester Connections Specified Conditions
      Instrument panel J/B (Circuit opening relay terminal 3) or Fuel pump (F10-4) - Body ground 10 kΩ or higher
    4. Reconnect the fuel pump connector.
    5. Reinstall the circuit opening relay.

    NG: REPAIR OR REPLACE HARNESS OR CONNECTOR 

    Fig 11: Checking Harness And Connector (Circuit Opening Relay - Fuel Pump, Fuel Pump - Body Ground)
    G05192686Courtesy of © TOYOTA, LICENSE AGREEMENT TMS1002

    OK : CHECK AND REPAIR HARNESS AND CONNECTOR (EFI RELAY - CIRCUIT OPENING RELAY)