LEMON Manuals: Even more car manuals for everyone: 1960-2025
Home >> Toyota >> 2008 >> Camry Base, Standard >> Repair and Diagnosis (Single Page) >> Accessories & Equipment >> Infotainment >> Navigation System (Except Hybrid) >> Navigation System >> Vehicle Speed Signal Circuit between Navigation Receiver Assembly and Combination Meter >> Wiring Diagram
April 5, 2026: LEMON Manuals is launched! Read the announcement.

Vehicle Speed Signal Circuit between Navigation Receiver Assembly and Combination Meter: Wiring Diagram

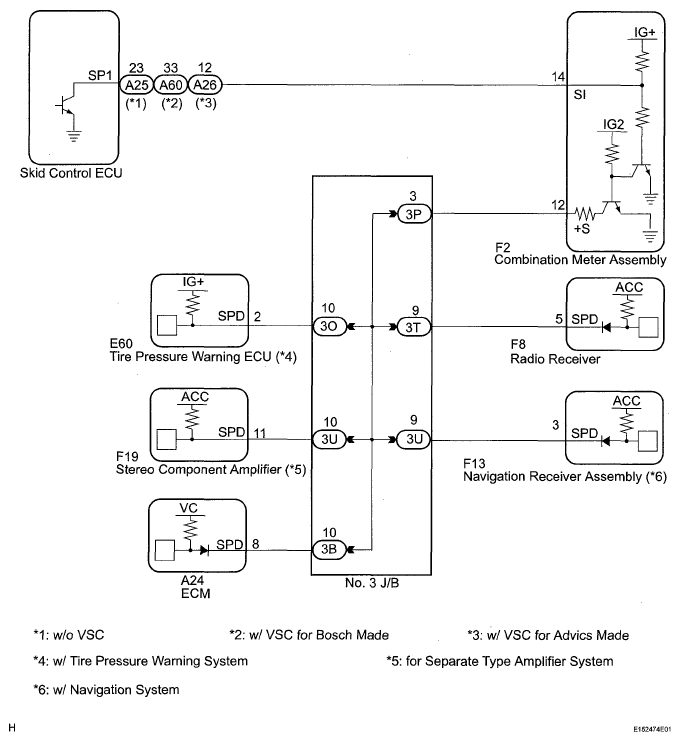
  1. 2AZ-FE 
    Fig 1: Vehicle Speed Signal - Wiring Diagram (2AZ-FE)
    G05558371Courtesy of © TOYOTA, LICENSE AGREEMENT TMS1002
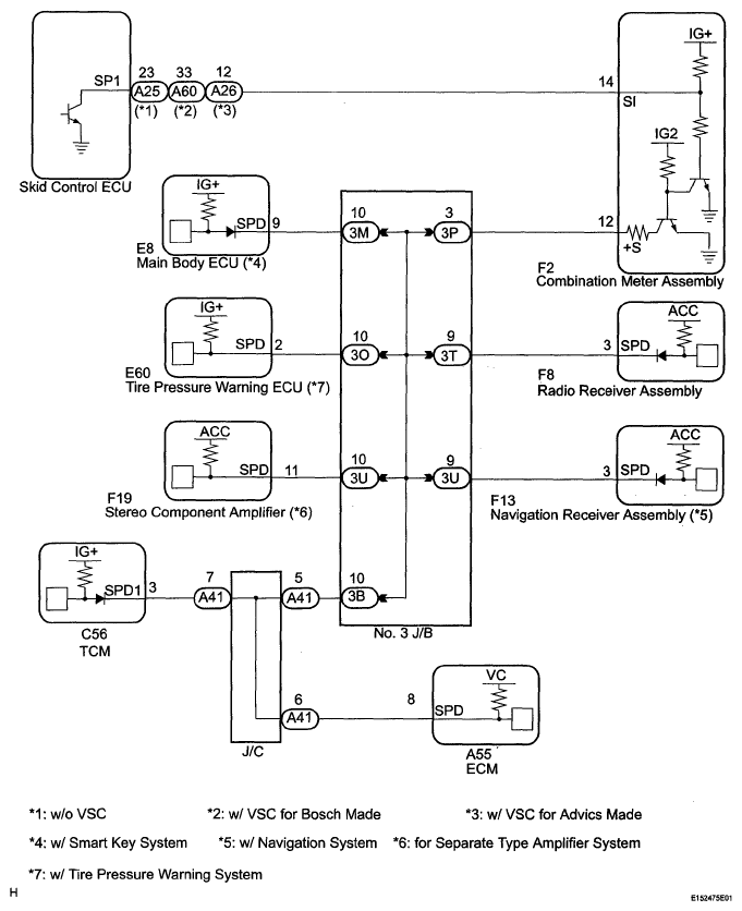
  2. 2GR-FE 
    Fig 2: Vehicle Speed Signal - Wiring Diagram (2GR-FE)
    G05561639Courtesy of © TOYOTA, LICENSE AGREEMENT TMS1002