LEMON Manuals: Even more car manuals for everyone: 1960-2025
Home >> Toyota >> 2008 >> Matrix L4-1.8L (1ZZ-FE) >> Repair and Diagnosis >> Powertrain Management >> Computers and Control Systems >> Testing and Inspection >> Component Tests and General Diagnostics >> EVAP System >> Part 2
April 5, 2026: LEMON Manuals is launched! Read the announcement.

Part 2








1ZZ-FE ENGINE CONTROL SYSTEM: SFI SYSTEM: EVAP System - Continued

15. CHECK EVAP HOSE (PURGE VSV - THROTTLE BODY)





(a) Disconnect the hose (connected to the throttle body) from the purge VSV.
(b) Start the engine.
(c) Use your finger to confirm that the hose has suction.
Result:





(d) Reconnect the hose.
B -- INSPECT THROTTLE BODY ASSEMBLY
A -- Continue to next step.
16. INSPECT VACUUM SWITCHING VALVE ASSEMBLY NO. 1 (PURGE VSV)





(a) Remove the purge VSV.
(b) Apply battery voltage to the terminals of the purge VSV.
(c) Using an air gun, confirm that air flows from port A to port B.
Result:





(d) Install the purge VSV.
B -- REPLACE VACUUM SWITCHING VALVE ASSEMBLY NO. 1 (PURGE VSV)
A -- Continue to next step.
17. CHECK HARNESS AND CONNECTOR (POWER SOURCE OF PURGE VSV)





(a) Disconnect the V5 Purge VSV connector.
(b) Turn the ignition switch to the ON position.
(c) Measure the voltage between terminal 1 of the V5 connector and the body ground.
Result:





(d) Reconnect the purge VSV connector.
B -- REPAIR OR REPLACE HARNESS AND CONNECTOR
A -- Continue to next step.
18. CHECK HARNESS AND CONNECTOR (PURGE VSV - ECM)





(a) Disconnect the E3 ECM connector and the V5 purge VSV connector.
(b) Check the resistance.
Standard resistance:





(c) Reconnect the purge VSV connector.
(d) Reconnect the ECM connector.
NG -- REPAIR OR REPLACE HARNESS AND CONNECTOR
OK -- REPLACE ECM
19. PERFORM ACTIVE TEST BY TECHSTREAM (FOR VENT VALVE)





(a) Turn the ignition switch to the ON position.
(b) On Techstream, select the following menu items: Powertrain / Engine and ECT / Active Test / Activate the VSV for EVAP System.
(c) Measure the voltage between terminal VPMP of the ECM connector and the body ground when the vent valve is turned ON (close) and OFF (vent) using the tester.
Result:





B -- REPAIR OR REPLACE HARNESS AND CONNECTOR
A -- Continue to next step.
20. INSPECT PUMP MODULE (VENT VALVE OPERATION)





(a) Turn the ignition switch OFF.
(b) Disconnect the canister connector.
(c) Apply the battery voltage to terminals 9 and 8 of the pump module.
(d) Touch the pump module to confirm the vent valve operation.
Result:





(e) Reconnect the canister connector.
B -- REPLACE CHARCOAL CANISTER ASSEMBLY
A -- Continue to next step.
21. CHECK HARNESS AND CONNECTOR (ECM - CANISTER PUMP MODULE)





(a) Turn the ignition switch OFF.
(b) Disconnect the L4 canister pump module connector and E3 ECM connector.
(c) Measure the resistance between terminal 8 of canister pump module connector and 27 of E3 ECM connector.
Result:





(d) Reconnect the ECM connector.
(e) Reconnect the canister pump module connector.
B -- REPAIR OR REPLACE HARNESS AND CONNECTOR
A -- REPLACE ECM
22. PERFORM ACTIVE TEST BY TECHSTREAM (FOR PUMP MODULE (VACUUM PUMP))





(a) On Techstream, select the following menu items: Powertrain / Engine and ECT / Active Test / Activate the Vacuum Pump.
(b) Measure the voltage between MPMP terminal of ECM connector and the body ground when the vacuum pump is turned ON and OFF using the tester.
Result:





B -- CHECK HARNESS AND CONNECTOR (PUMP MODULE - ECM)
A -- Continue to next step.
23. CHECK HARNESS AND CONNECTOR (PUMP MODULE - GROUND)





(a) Disconnect the L4 canister pump module connector.
(b) Turn the ignition switch to OFF.
(c) Check the resistance between terminal 6 of the canister connector and the body ground.
Result:





(d) Reconnect the canister connector.
B -- REPAIR OR REPLACE HARNESS AND CONNECTOR
A -- REPLACE CHARCOAL CANISTER ASSEMBLY
24. CHECK HARNESS AND CONNECTOR (PUMP MODULE - ECM)





(a) Turn the ignition switch OFF.
(b) Disconnect the L4 canister pump module connector and E3 ECM connector.
(c) Measure the resistance between terminal 8 of canister pump module connector and 27 of E3 ECM connector.
Result:





(d) Reconnect the ECM connector.
(e) Reconnect the canister pump module connector.
B -- REPAIR OR REPLACE HARNESS AND CONNECTOR
A -- REPLACE ECM
25. INSPECT THROTTLE BODY ASSEMBLY
(a) Stop the engine.
(b) Disconnect the EVAP hose from the throttle body.
(c) Start the engine.
(d) Use your finger to confirm that the port of the throttle body has suction.
Result:





(e) Reconnect the EVAP hose.
B -- INSPECT THROTTLE BODY ASSEMBLY
A -- REPLACE EVAP HOSE (THROTTLE BODY - PURGE VSV)
26. CORRECTLY REINSTALL OR REPLACE FUEL TANK CAP

HINT:
- When reinstalling the fuel tank cap, tighten it until a few click sounds are heard.
- When replacing the fuel tank cap, use a fuel tank cap that meets OEM specifications, and tighten it until a few click sounds are heard.

NEXT -- PERFORM EVAP SYSTEM CHECK (AUTO OPERATION)
27. REPLACE FUEL TANK CAP ASSEMBLY

HINT: When installing the fuel tank cap, tighten it until a few click sounds are heard.

NEXT -- PERFORM EVAP SYSTEM CHECK (AUTO OPERATION)
28. REPAIR EVAP LEAK PART
(a) Disconnect the vent hose.





(b) Connect the EVAP pressure tester tool to the canister with the adapter.





(c) Pressurize the EVAP system by 3.2 to 3.7 kPa (24 to 28 mmHg).
(d) Apply soapy water to the piping and the connecting parts of the EVAP system.
(e) Look for areas where bubbles appear. This indicates leak point.
NEXT -- PERFORM EVAP SYSTEM CHECK (AUTO OPERATION)
29. REPLACE CHARCOAL CANISTER ASSEMBLY
NEXT -- PERFORM EVAP SYSTEM CHECK (AUTO OPERATION)
30. REPLACE VACUUM SWITCHING VALVE ASSEMBLY NO. 1 (PURGE VSV)





(a) Disconnect the connector and hoses from the purge VSV.
(b) Remove the purge VSV.
(c) Install a new purge VSV.
(d) Reconnect the connector and hoses.
NEXT -- PERFORM EVAP SYSTEM CHECK (AUTO OPERATION)
31. REPAIR OR REPLACE HARNESS AND CONNECTOR

HINT: In case that the exhaust tail pipe is removed, go to the next step before installing it.

NEXT -- PERFORM EVAP SYSTEM CHECK (AUTO OPERATION)
32. REPLACE EVAP HOSE (THROTTLE BODY - PURGE VSV)
NEXT -- PERFORM EVAP SYSTEM CHECK (AUTO OPERATION)
33. INSPECT THROTTLE BODY ASSEMBLY
(a) Remove the throttle body (Removal).
(b) Check that there is no clog in the EVAP purge port of the throttle body. If necessary, replace the throttle body.
NEXT -- PERFORM EVAP SYSTEM CHECK (AUTO OPERATION)
34. REPLACE ECM
(a) Replace the ECM (Removal).
NEXT -- PERFORM EVAP SYSTEM CHECK (AUTO OPERATION)
35. REPAIR OR REPLACE PARTS AND COMPONENTS INDICATED BY OUTPUT DTCS
(a) Repair the malfunctioning areas indicated by the DTCs that had been confirmed when the vehicle was brought in.
NEXT -- Continue to next step.
36. PERFORM EVAP SYSTEM CHECK (AUTO OPERATION)

NOTICE:
- In the Evaporative System Check (Automatic Mode), the series of 5 Evaporative System Check steps are performed automatically by Techstream. It takes a maximum of approximately 18 minutes.
- Do not perform the Evaporative System Check when the fuel tank is more than 90% full because the cut-off valve may be closed, making the leak check of the fuel tank unavailable.
- Do not run the engine in this step.
- When the temperature of the fuel is 35°C (95°F) or more, a large amount of vapor forms and any check results become inaccurate. When performing an Evaporative System Check, keep the temperature below 35°C (95°F).

(a) Clear the DTCs (DTC Check / Clear).
(b) On Techstream, select the following menu items: Powertrain / Engine and ECT / Utility / Evaporative System Check / Automatic Mode.
(c) After the SYSTEM CHECK is completed, check for pending DTCs by selecting the following menu items: Powertrain / Engine and ECT / Trouble Codes / Pending.

HINT: If no pending DTC is found, the repair has been successfully completed.

NEXT -- COMPLETED

CONFIRMATION DRIVING PATTERN

HINT: After a repair, check Monitor Status by performing the Key-Off Monitor Confirmation and Purge Flow Monitor Confirmation described below.

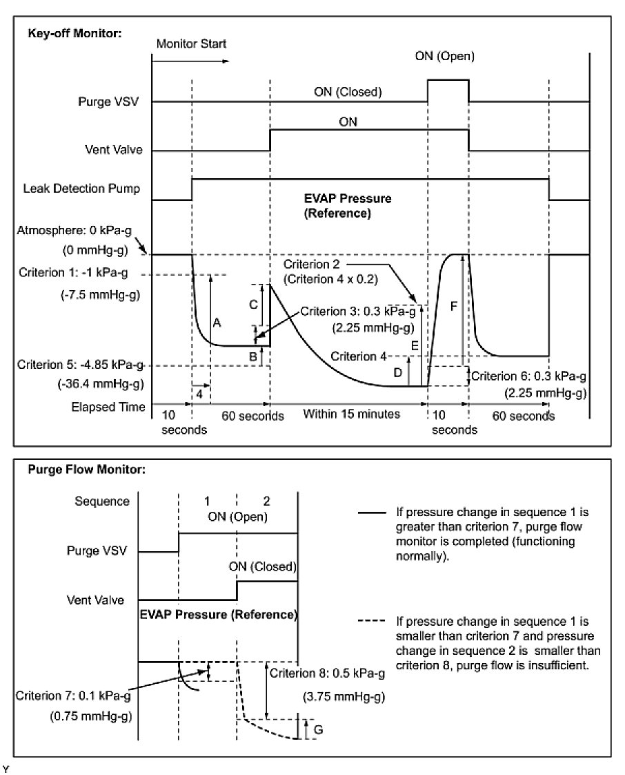
1. KEY-OFF MONITOR CONFIRMATION
(a) Preconditions
The monitor will not run unless:

- The vehicle has been driven for 10 minutes or more (in a city area or on a free way)
- The fuel tank is less than 90% full
- The altitude is less than 8,000 ft. (2,400 m)
- The Engine Coolant Temperature (ECT) is between 4.4°C and 35°C (40°F and 95°F)
- The Intake Air Temperature (IAT) is between 4.4°C and 35°C (40°F and 95°F)
- The vehicle remains stationary (the vehicle speed is 0 mph [0 km/h])

(b) Monitor Conditions
1. Allow the engine to idle for at least 5 minutes.
2. Turn the ignition switch OFF and wait for 6 hours (8 or 10.5 hours).

HINT: Do not start the engine until checking Monitor Status. If the engine is started, the steps described above must be repeated.

(c) Monitor Status
1. Connect Techstream to the DLC3.
2. Turn the ignition switch to the ON position and turn the tester on.
3. Select the following menu items: Powertrain / Engine and ECT / Monitor / Evaporative System.
4. Check the Monitor Status displayed on the tester.

HINT: If INCMP is displayed, the monitor is not complete. Make sure that the preconditions have been met, and perform the Monitor Conditions again.

2. PURGE FLOW MONITOR CONFIRMATION (P0441)

HINT: Perform this monitor confirmation after the Key-Off Monitor Confirmation shows complete.

(a) Preconditions
The monitor will not run unless:

- The vehicle has been driven for 10 minutes or more (in a city area or on a free way)
- The ECT is between 4.4°C and 35°C (40°F and 95°F)
- The IAT is between 4.4°C and 35°C (40°F and 95°F)

(b) Monitor Conditions
1. Release the pressure from the fuel tank by removing and reinstalling the fuel cap.
2. Warm the engine up until the ECT reaches more than 75°C (167°F).
3. Increase the engine speed to 3,000 rpm once.
4. Allow the engine to idle and turn A/C ON for 1 minute.

(c) Monitor Status
1. Turn the ignition switch OFF (where ON or the engine is running).
2. Connect Techstream to the DLC3.
3. Turn the ignition switch to the ON position and turn the tester on.
4. Select the following menu items: Powertrain / Engine and ECT / Monitor / Evaporative System.
5. Check the Monitor Status displayed on the tester.

HINT: If INCMP is displayed, the monitor is not complete. Make sure that the preconditions have been met, and perform the Monitor Conditions again.

MONITOR RESULT

Refer to CHECKING MONITOR STATUS (Mode 6 Data).
The test value and test limit information are described in the following table. This information is included under MONITOR RESULT in the emissions-related DTC sections:

- MID (Monitor Identification Data) is assigned to each emissions-related component.
- TID (Test Identification Data) is assigned to each test value.
- Scaling is used to calculate the test value indicated on generic OBD II scan tools.

EVAP - Key-off Type





* Pressures A to G are indicated in the diagram below.