LEMON Manuals: Even more car manuals for everyone: 1960-2025
Home >> Toyota >> 2008 >> Prius Base >> Repair and Diagnosis >> Engine Performance >> Engine Control System >> EFI Relay >> On-Vehicle Inspection
April 5, 2026: LEMON Manuals is launched! Read the announcement.

On-Vehicle Inspection

  1. DISCONNECT CABLE FROM NEGATIVE BATTERY TERMINAL 
    CAUTION: Wait at least 90 seconds after disconnecting the cable from the negative (-) battery terminal to prevent airbag and seat belt pretensioner activation.
  2. INSPECT INTEGRATION RELAY (UNIT B: EFI RELAY M RELAY) 
    NOTE:
    • The EFI relay is built into the integration relay (unit B: EFI MAIN).
    • Some relays are built into the integration relay. The integration relay cannot be disassembled. If there is a malfunction in the circuit of the integration relay, replace the integration relay.
    1. Using a screwdriver, detach the 2 claws and disconnect the integration relay from the engine room No. 1 junction block.

      HINT:

      Tape the screwdriver tip before use.

    2. Disconnect the 3 connectors from the integration relay.
      Fig 1: Disconnecting Connectors Of Integration Relay
      G05189039Courtesy of © TOYOTA, LICENSE AGREEMENT TMS1002
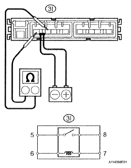
    3. Measure the resistance between the terminals.

      Standard resistance 

      TESTER CONNECTION SPECIFIED CONDITION

      Tester Connection Specified Condition
      3I-5 - 3I-8 10 kΩ or higher
      3I-5 - 3I-8 Below 1 Ω (when battery voltage is applied to terminals 3I-6 and 3I-7)

      If the result is not as specified, replace the integration relay.

    4. Connect the 3 connectors to the integration relay.
    5. Install the integration relay to the engine room No. 1 junction block.
  3. CONNECT CABLE TO NEGATIVE BATTERY TERMINAL 
  4. PERFORM INITIALIZATION 
    1. Perform initialization (see INITIALIZATION ).
      NOTE: Certain system need to be initialized after disconnecting and reconnecting the cable from the negative (-) battery terminal.
      Fig 2: Identifying Engine Room No. 1 Junction Block
      G05189040Courtesy of © TOYOTA, LICENSE AGREEMENT TMS1002