LEMON Manuals: Even more car manuals for everyone: 1960-2025
Home >> Toyota >> 2009 >> Corolla XRS, Automatic >> Repair and Diagnosis >> External Pages >> Different variant/trim >> Section 13 (Engine Control System (2ZR-FE) - System And Component Testing, On-Vehicle Inspection, Removal & Installation) >> Fuel Pump Control Circuit >> Description
April 5, 2026: LEMON Manuals is launched! Read the announcement.

Fuel Pump Control Circuit: Description

WARNING: This page is about a different variant/trim than selected.

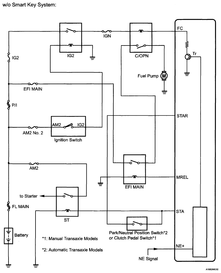
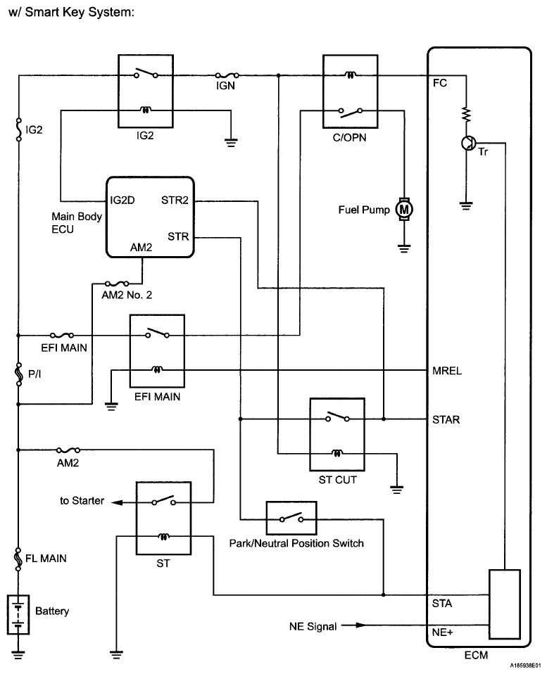
In the diagram below, when the engine is cranked, current flows from terminal ST1 (STR) of the ignition switch (power source control ECU) to the starter relay coil and current also flows to terminal STA of the ECM (STA signal).

When the STA signal and NE signal are input to the ECM, Tr is turned on, current flows to the coil of the circuit opening relay, the relay switches on, power is supplied to the fuel pump and the fuel pump operates.

While the NE signal is generated (engine running), the ECM keeps Tr on (circuit opening relay on) and the fuel pump also keeps operating.

Fig 1: Park/Neutral Position Switch Circuit Diagram (w/Smart Key System)
G06008025Courtesy of © TOYOTA, LICENSE AGREEMENT TMS1002
Fig 2: Park/Neutral Position Switch Circuit Diagram (w/o Smart Key System)
G06008026Courtesy of © TOYOTA, LICENSE AGREEMENT TMS1002