LEMON Manuals: Even more car manuals for everyone: 1960-2025
Home >> Toyota >> 2009 >> Corolla XRS, Standard >> Repair and Diagnosis >> Engine Performance >> System >> Engine Control System (2AZ-FE) - SFI System Diagnostic Introduction, Precautions, Symptoms Table, Diagnostic Trouble Code Chart >> SFI System >> System Diagram
April 5, 2026: LEMON Manuals is launched! Read the announcement.

System Diagram

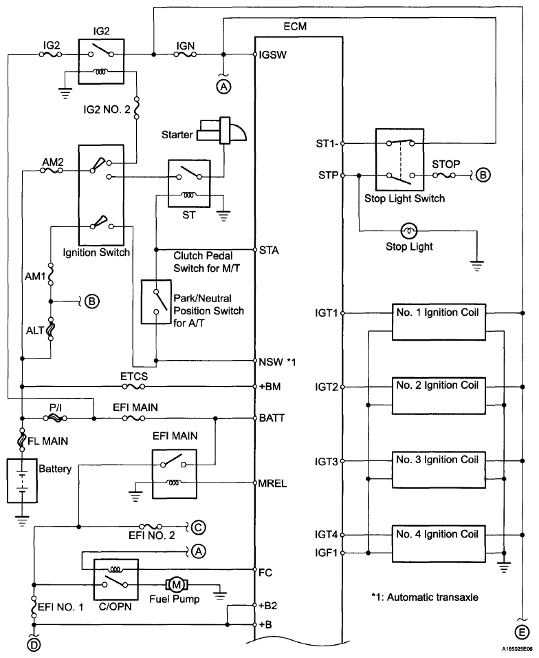
Fig 1: SFI System Diagram (1 Of 3)
G06007262Courtesy of © TOYOTA, LICENSE AGREEMENT TMS1002
Fig 2: SFI System Diagram (2 Of 3)
G06007263Courtesy of © TOYOTA, LICENSE AGREEMENT TMS1002
Fig 3: SFI System Diagram (3 Of 3)
G06007264Courtesy of © TOYOTA, LICENSE AGREEMENT TMS1002