LEMON Manuals: Even more car manuals for everyone: 1960-2025
Home >> Toyota >> 2009 >> FJ Cruiser 4WD, Part Time >> Repair and Diagnosis >> Brakes >> Traction Control >> Brake Control System >> Vehicle Stability Control System >> DTC C1249/49 Open in Stop Light Switch Circuit >> Wiring Diagram
April 5, 2026: LEMON Manuals is launched! Read the announcement.

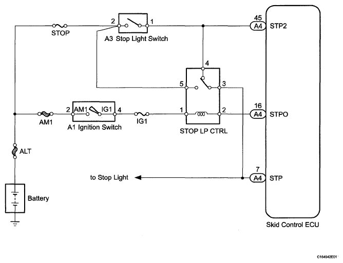
DTC C1249/49 Open in Stop Light Switch Circuit: Wiring Diagram

Fig 1: Stop Light Switch - Wiring Diagram
G05579837Courtesy of © TOYOTA, LICENSE AGREEMENT TMS1002