LEMON Manuals: Even more car manuals for everyone: 1960-2025
Home >> Toyota >> 2009 >> Land Cruiser >> Repair and Diagnosis >> Engine Performance >> System >> Engine Control System - Circuit Tests And Service Information >> EVAP System >> Wiring Diagram
April 5, 2026: LEMON Manuals is launched! Read the announcement.

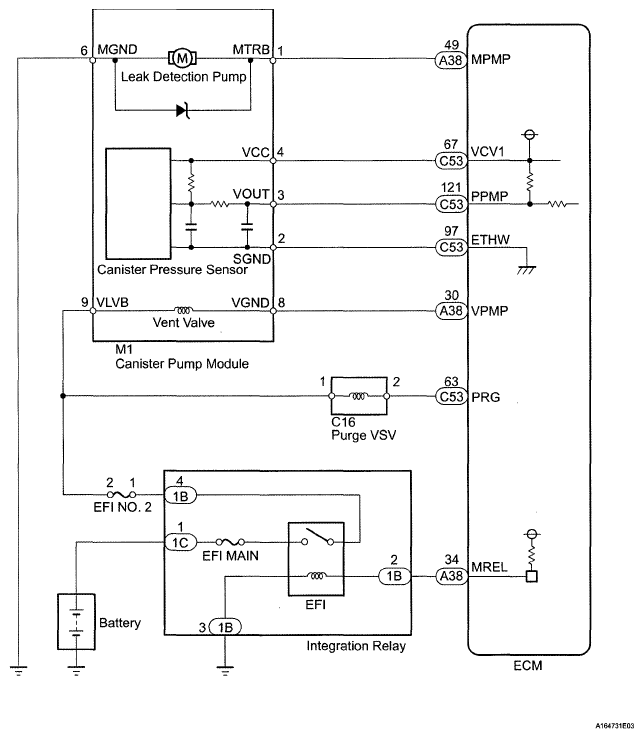
EVAP System: Wiring Diagram

Fig 1: A/F Sensor - Wiring Diagram
G05628127Courtesy of © TOYOTA, LICENSE AGREEMENT TMS1002