LEMON Manuals: Even more car manuals for everyone: 1960-2025
Home >> Toyota >> 2009 >> Matrix AWD L4-2.4L (2AZ-FE) >> Repair and Diagnosis >> Powertrain Management >> Computers and Control Systems >> Testing and Inspection >> Component Tests and General Diagnostics >> Fuel Injector Circuit
April 5, 2026: LEMON Manuals is launched! Read the announcement.

Fuel Injector Circuit








2AZ-FE ENGINE CONTROL: SFI SYSTEM: Fuel Injector Circuit

Fuel Injector Circuit

DESCRIPTION

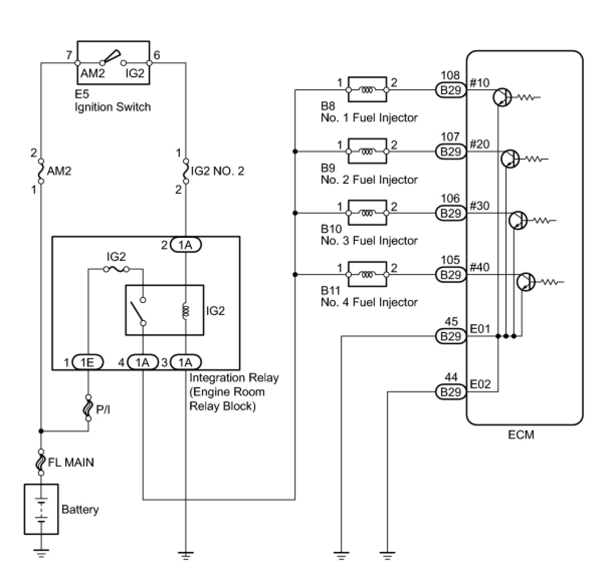
The fuel injectors are located on the intake manifold. They inject fuel into the cylinders based on the signals from the ECM.

WIRING DIAGRAM





INSPECTION PROCEDURE

PROCEDURE

1. INSPECT FUEL INJECTOR (POWER SOURCE)




(a) Disconnect the fuel injector connectors.
(b) Turn the ignition switch to ON.
(c) Measure the voltage according to the value(s) in the table below.
Standard Voltage:





(d) Reconnect the fuel injector connectors.
NG -- CHECK HARNESS AND CONNECTOR (FUEL INJECTOR - INTEGRATION RELAY)
OK -- Continue to next step.
2. INSPECT FUEL INJECTOR (INJECTOR RESISTANCE)




(a) Disconnect the fuel injector connectors.
(b) Measure the resistance according to the value(s) in the table below.
Standard Resistance:





(c) Reconnect the fuel injector connectors.
NG -- REPLACE FUEL INJECTOR
OK -- Continue to next step.
3. CHECK HARNESS AND CONNECTOR (FUEL INJECTOR - ECM)




(a) Disconnect the ECM connector.
(b) Disconnect the fuel injector connectors.
(c) Measure the resistance according to the value(s) in the table below.
Standard Resistance (Check for Open):






Standard Resistance (Check for Short):





(d) Reconnect the fuel injector connectors.
(e) Reconnect the ECM connector.
NG -- REPAIR OR REPLACE HARNESS OR CONNECTOR (FUEL INJECTOR - ECM)
OK -- Continue to next step.
4. CHECK HARNESS AND CONNECTOR (ECM - BODY GROUND)




(a) Disconnect the ECM connector.
(b) Measure the resistance according to the value(s) in the table below.
Standard Resistance (Check for Open):





(c) Reconnect the ECM connector.
NG -- REPAIR OR REPLACE HARNESS OR CONNECTOR (ECM - BODY GROUND)
OK -- Continue to next step.
5. INSPECT FUEL INJECTOR (INJECTION AND VOLUME)
(a) Check the fuel injector injection and volume Testing and Inspection.
NG -- REPLACE FUEL INJECTOR
OK -- PROCEED TO NEXT CIRCUIT INSPECTION SHOWN IN PROBLEM SYMPTOMS TABLE
6. CHECK HARNESS AND CONNECTOR (FUEL INJECTOR - INTEGRATION RELAY)




(a) Disconnect the fuel injector connectors.
(b) Remove the integration relay from the engine room relay block.
(c) Measure the resistance according to the value(s) in the table below.
Standard Resistance (Check for Open):






Standard Resistance (Check for Short):





(d) Reconnect the fuel injector connectors.
(e) Reinstall the integration relay.
NG -- REPAIR OR REPLACE HARNESS OR CONNECTOR (FUEL INJECTOR - INTEGRATION RELAY)
OK -- REPAIR OR REPLACE ECM POWER SOURCE CIRCUIT