LEMON Manuals: Even more car manuals for everyone: 1960-2025
Home >> Toyota >> 2009 >> Matrix AWD L4-2.4L (2AZ-FE) >> Repair and Diagnosis >> Powertrain Management >> Computers and Control Systems >> Testing and Inspection >> Component Tests and General Diagnostics >> MIL Circuit
April 5, 2026: LEMON Manuals is launched! Read the announcement.

MIL Circuit








2AZ-FE ENGINE CONTROL: SFI SYSTEM: MIL Circuit

MIL Circuit

DESCRIPTION

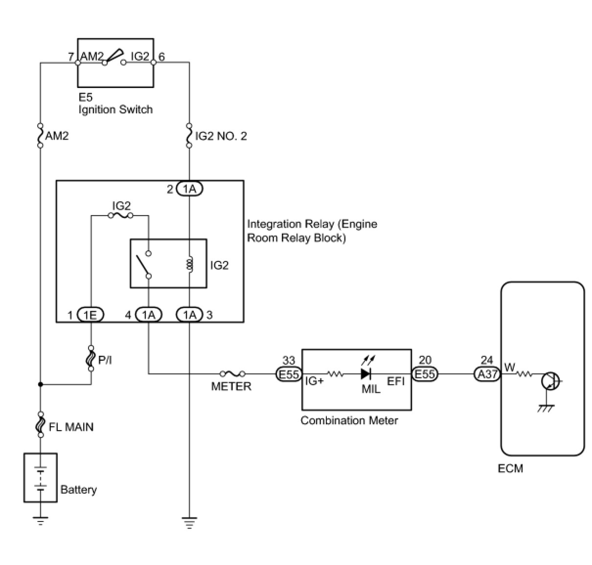
The MIL (Malfunction Indicator Lamp) is used to indicate vehicle malfunction detections by the ECM. When the ignition switch is turned to ON, power is supplied to the MIL circuit, and the ECM provides the circuit ground which illuminates the MIL.
The MIL operation can be checked visually: When the ignition switch is first turned to ON, the MIL should illuminate and should then turn off. If the MIL remains illuminated or does not illuminate, conduct the following troubleshooting procedure using the Techstream.

WIRING DIAGRAM





INSPECTION PROCEDURE

PROCEDURE

1. CHECK THAT MIL ILLUMINATES
(a) Perform troubleshooting in accordance with the table below.
Result:






B -- CHECK THAT MIL IS ILLUMINATED
A -- Continue to next step.
2. CHECK WHETHER MIL TURNS OFF
(a) Connect the Techstream to the DLC3.
(b) Turn the ignition switch to ON.
(c) Turn the Techstream on.
(d) Enter the following menus: Powertrain / Engine and ECT / Trouble Codes.
(e) Check if any DTCs have been detected. Write down any DTCs.
Result:





HINT: Check for detected DTCs output from other ECUs which relate to the MIL.

B -- REPAIR CIRCUITS INDICATED BY OUTPUT DTCS
A -- Continue to next step.
3. CHECK HARNESS AND CONNECTOR (CHECK FOR SHORT IN WIRE HARNESS)




(a) Disconnect the ECM connector.
(b) Turn the ignition switch to ON.
(c) Check that the MIL does not illuminate.
OK:
MIL not illuminated.
(d) Reconnect the ECM connector.
NG -- CHECK HARNESS AND CONNECTOR (COMBINATION METER - ECM)
OK -- REPLACE ECM
4. CHECK HARNESS AND CONNECTOR (COMBINATION METER - ECM)




(a) Disconnect the ECM connector.
(b) Disconnect the combination meter connector.
(c) Measure the resistance according to the value(s) in the table below.
Standard Resistance (Check for Short):





(d) Reconnect the ECM connector.
(e) Reconnect the combination meter connector.
NG -- REPAIR OR REPLACE HARNESS OR CONNECTOR (COMBINATION METER - ECM)
OK -- REPLACE COMBINATION METER
5. CHECK THAT MIL IS ILLUMINATED
(a) Check if the MIL is illuminated when the ignition switch is turned to ON.
OK:
MIL should be illuminated.
NG -- CHECK THAT ENGINE STARTS
OK -- SYSTEM OK
6. CHECK THAT ENGINE STARTS
(a) Turn the ignition switch to ON.
(b) Start the engine.
Result:





HINT: *: The Techstream cannot communicate with the ECM.

B -- GO TO VC OUTPUT CIRCUIT
A -- Continue to next step.
7. CHECK HARNESS AND CONNECTOR (COMBINATION METER - ECM)




(a) Disconnect the ECM connector.
(b) Disconnect the combination meter connector.
(c) Measure the resistance according to the value(s) in the table below.
Standard Resistance (Check for Open):





(d) Reconnect the ECM connector.
(e) Reconnect the combination meter connector.
NG -- REPAIR OR REPLACE HARNESS OR CONNECTOR (COMBINATION METER - ECM)
OK -- REPLACE COMBINATION METER