LEMON Manuals: Even more car manuals for everyone: 1960-2025
Home >> Toyota >> 2009 >> Sienna XLE, AWD >> Repair and Diagnosis >> Engine Performance >> Engine Ignition System >> Ignition System >> System Diagram
April 5, 2026: LEMON Manuals is launched! Read the announcement.

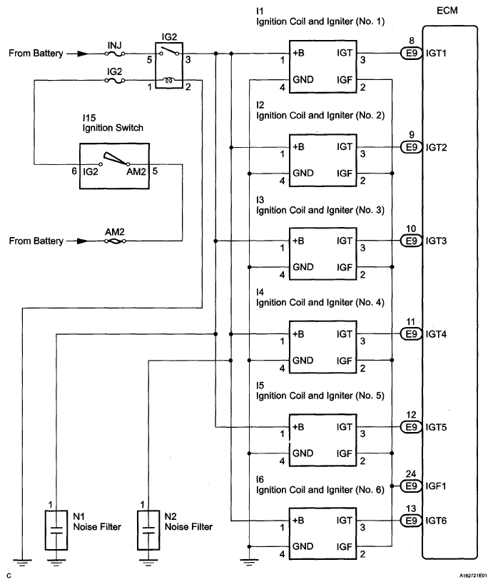
System Diagram

Fig 1: Ignition System Diagram
G05140004Courtesy of © TOYOTA, LICENSE AGREEMENT TMS1002