LEMON Manuals: Even more car manuals for everyone: 1960-2025
Home >> Toyota >> 2010 >> Matrix Base, Automatic >> Repair and Diagnosis >> External Pages >> Different variant/trim >> Section 36 (Engine Cooling System (2AZ-FE) (Diagnostics - Introduction)) >> Cooling Fan System >> Cooling Fan Circuit >> Wiring Diagram
April 5, 2026: LEMON Manuals is launched! Read the announcement.

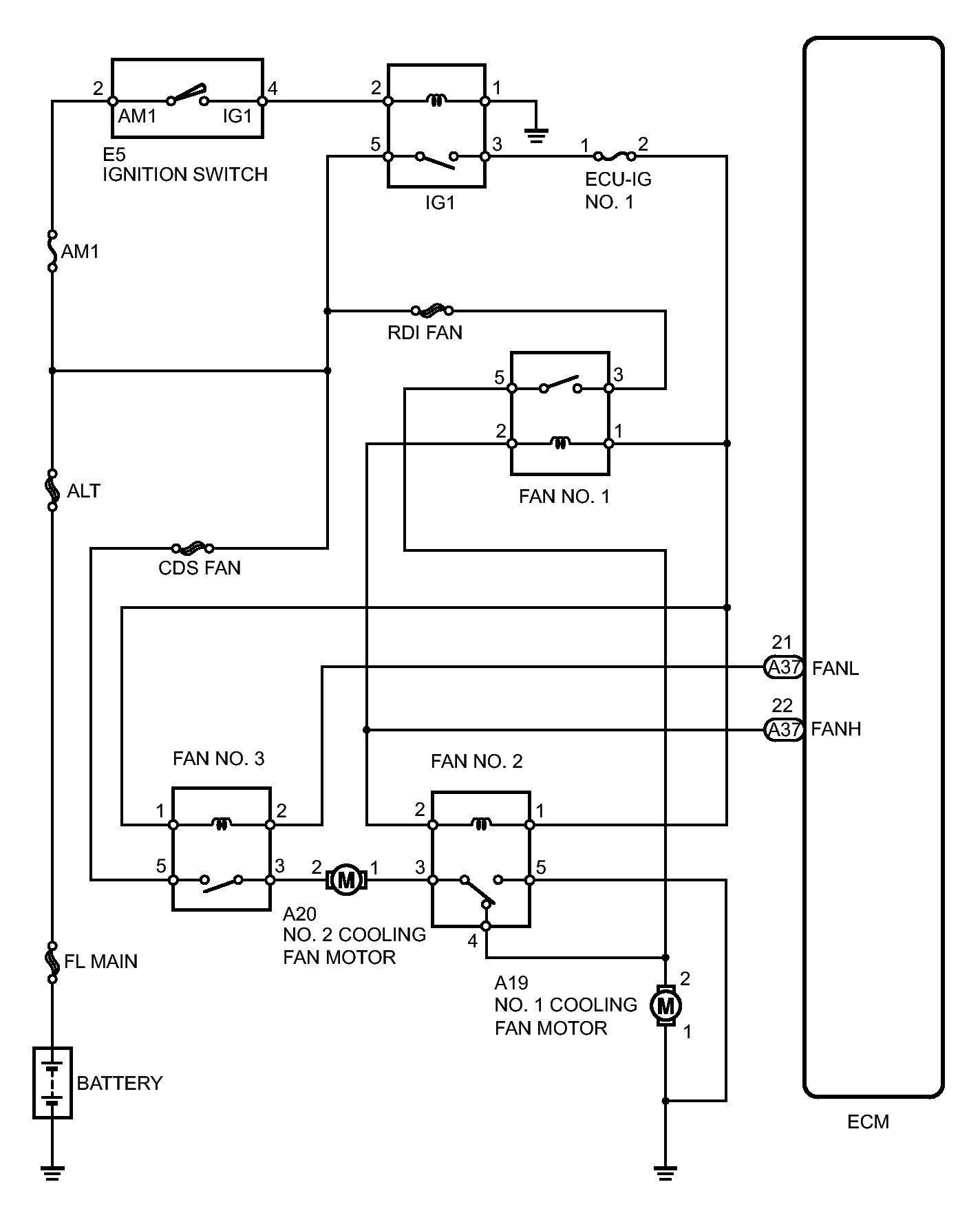
Cooling Fan Circuit: Wiring Diagram

WARNING: This page is about a different variant/trim than selected.
Fig 1: Cooling Fan System Wiring Diagram
GTY224247Courtesy of © TOYOTA, LICENSE AGREEMENT TMS1002