LEMON Manuals: Even more car manuals for everyone: 1960-2025
Home >> Toyota >> 2011 >> Matrix S, AWD >> Repair and Diagnosis (Single Page) >> Electrical >> Fuses & Circuit Breakers >> OEM Junction Block, Ecu & Fuse/Relay Locations >> Junction Block Fuse, Relay & Circuit Identification >> Driver Side Junction Block Assembly
April 5, 2026: LEMON Manuals is launched! Read the announcement.

Driver Side Junction Block Assembly

COWL SIDE LEFT  (See Figure)

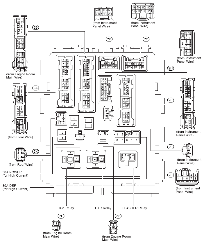
Fig 1: Driver Side J/B Assembly Connector & Relay Locations
G07114175Courtesy of © TOYOTA, LICENSE AGREEMENT TMS1002
DRIVER SIDE J/B RELAY IDENTIFICATION

RELAY DESCRIPTION
Flasher Relay
HTR Relay
IG1 Relay
Fig 2: Driver Side J/B Assembly Main Body ECU & Connector Locations
G07114176Courtesy of © TOYOTA, LICENSE AGREEMENT TMS1002
Fig 3: Driver Side J/B Assembly Fuse Locations
G07114177Courtesy of © TOYOTA, LICENSE AGREEMENT TMS1002
DRIVER SIDE J/B ASSEMBLY FUSE IDENTIFICATION LEGEND

Fuse System
7.5A 4WD 4WD
7.5A ACC Audio System and Navigation System
Clock
Door Lock Control
Interior Light
Key Reminder
Light Reminder
Power Window
Remote Control Mirror
Sliding Roof
Wireless Door Lock Control
7.5A AM1 Engine Control (2AZ-FE)
Shift Lock
Starting
7.5A IGN Cruise Control (2AZ-FE)
Cruise Control (2ZR-FE)
Electronically Controlled Transmission and A/T Indicator (2AZ-FE)
Electronically Controlled Transmission and A/T Indicator (2ZR-FE)
Engine Control (2AZ-FE)
Engine Control (2ZR-FE)
Engine Immobiliser System
Seat Belt Warning
7.5A IGN SRS
7.5A METER 4WD
ABS, TRAC and VSC
Audio System and Navigation System
Charging
Combination Meter
Cooling Fan (2AZ-FE)
Cooling Fan (2ZR-FE)
Cruise Control (2AZ-FE)
Cruise Control (2ZR-FE)
Electronically Controlled Transmission and A/T Indicator (2AZ-FE)
Electronically Controlled Transmission and A/T Indicator (2ZR-FE)
Engine Control (2AZ-FE)
Engine Control (2ZR-FE)
EPS
Key Reminder
Light Reminder
Seat Belt Warning
Sliding Roof
SRS
Taillight and Illumination
Tire Pressure Warning System
7.5A OBD Data Link Connector 3
7.5A PANEL Taillight and Illumination
10A ECU-IG NO.1 4WD
ABS, TRAC and VSC
Cooling Fan (2AZ-FE)
Cooling Fan (2ZR-FE)
Cruise Control (2AZ-FE)
Cruise Control (2ZR-FE)
Door Lock Control
Electronically Controlled Transmission and A/T Indicator (2AZ-FE)
EPS
Headlight
Interior Light
Key Reminder
Light Reminder
Power Outlet (115V)
Power Window
10A ECU-IG NO.1 Shift Lock
Sliding Roof
Tire Pressure Warning System
Wireless Door Lock Control
10A ECU-IG NO.2 4WD
ABS, TRAC and VSC
Air Conditioning
Automatic Glare-Resistant EC Mirror with Compass
Back-Up Light
Charging
Cruise Control (2AZ-FE)
Cruise Control (2ZR-FE)
Door Lock Control
Electronically Controlled Transmission and A/T Indicator (2AZ-FE)
Electronically Controlled Transmission and A/T Indicator (2ZR-FE)
Engine Control (2AZ-FE)
Engine Control (2ZR-FE)
Rear Window Defogger and Mirror Heater
Seat Belt Warning
SRS
Turn Signal and Hazard Warning Light
10A HTR-IG Air Conditioning
Cooling Fan (2AZ-FE)
Cooling Fan (2ZR-FE)
Rear Window Defogger and Mirror Heater
10A MIR HTR Engine Control (2AZ-FE)
Engine Control (2ZR-FE)
Rear Window Defogger and Mirror Heater
10A STOP 4WD
ABS, TRAC and VSC
Cruise Control (2AZ-FE)
Cruise Control (2ZR-FE)
Electronically Controlled Transmission and A/T Indicator (2AZ-FE)
Electronically Controlled Transmission and A/T Indicator (2ZR-FE)
Engine Control (2AZ-FE)
Engine Control (2ZR-FE)
Shift Lock
Stop Light
10A TAIL Engine Control (2AZ-FE)
10A TAIL Engine Control (2ZR-FE)
Light Reminder
Taillight and Illumination
15A CIG Cigarette Lighter or Power Outlet (12V)
15A FR FOG Front Fog Light
15A RR WIPER Rear Wiper and Washer
15A WASHER Front Wiper and Washer
20A FR DOOR Power Window
Sliding Roof
20A RL DOOR Power Window
20A RR DOOR Power Window
20A SUNROOF Sliding Roof
25A DOOR Door Lock Control
Interior Light
Key Reminder
Light Reminder
Power Window
Sliding Roof
Wireless Door Lock Control
25A WIPER Front Wiper and Washer
30A DEF Engine Control (2AZ-FE)
Engine Control (2ZR-FE)
Rear Window Defogger and Mirror Heater
30A POWER Power Window