LEMON Manuals: Even more car manuals for everyone: 1960-2025
Home >> Toyota >> 2011 >> RAV4 Base, 2.5 F, AWD >> Repair and Diagnosis (Single Page) >> Accessories & Equipment >> Entertainment Systems >> Audio / Visual System (Diagnostic Codes & Symptom Tests) >> Audio And Visual System >> DTC 01-DD: Master Reset; DTC 01-E1: Voice Processing Device ON Error >> Procedure
April 5, 2026: LEMON Manuals is launched! Read the announcement.

DTC 01-DD: Master Reset; DTC 01-E1: Voice Processing Device ON Error: Procedure

  1. CHECK RADIO RECEIVER POWER SOURCE CIRCUIT 
    1. Refer to Radio Receiver Power Source Circuit .

      If the power source circuit is operating normally, proceed to the next step 2.

    NEXT: Go to next step 

  2. INSPECT RADIO RECEIVER ASSEMBLY 
    1. Disconnect the E62 receiver connector.
      Fig 1: Identifying E62 Radio Receiver Connector Terminals
      GTY223659Courtesy of © TOYOTA, LICENSE AGREEMENT TMS1002
    2. Measure the resistance according to the value(s) in the table below.

      Standard Resistance

      Tester Connection Specified Condition
      5 (ATX+) - 15 (ATX-) 60 to 80 Ω

    NG → REPLACE RADIO RECEIVER ASSEMBLY 

    OK: Go to next step 

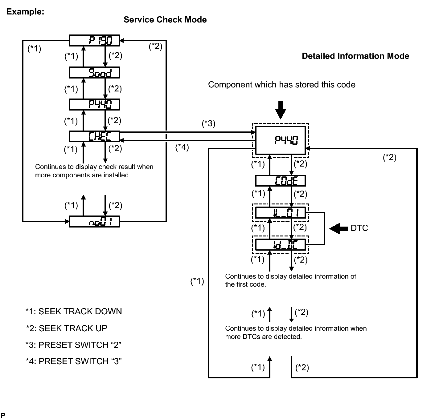
  3. IDENTIFY THE COMPONENT WHICH HAS STORED THIS CODE 
    1. Enter the diagnostic mode.
      Fig 2: Diagnostic Mode - Service Check Mode And Detailed Information Mode
      GTY245942Courtesy of © TOYOTA, LICENSE AGREEMENT TMS1002
    2. Press the preset switch "2" to change to "Detailed Information Mode".
    3. Identify the component which has stored this code.
      COMPONENT TABLE:

      Component Physical address
      Stereo component amplifier 440

      HINT: 

      • "440 (Stereo component amplifier)" is the component which has stored this code in the example shown in the illustration.
      • For details of the DTC display, refer to DTC CHECK / CLEAR .

    NEXT: Go to next step 

  4. CHECK HARNESS AND CONNECTOR (RADIO RECEIVER - COMPONENT WHICH HAS STORED THIS CODE) 

    HINT: 

    For details of the connectors, refer to the TERMINALS OF ECU .

    1. Referring to the AVC-LAN wiring diagram below, check the AVC-LAN circuit between the radio receiver and the component which has stored this code.
      1. Check for an open or short in the AVC-LAN circuit between the radio receiver and the component which has stored this code.

        OK

        There is no open or short circuit.

        Fig 3: Identifying AVC-LAN Wiring Diagram
        GTY222494Courtesy of © TOYOTA, LICENSE AGREEMENT TMS1002

    NG → REPAIR OR REPLACE HARNESS OR CONNECTOR 

    OK: Go to next step 

  5. REPLACE RADIO RECEIVER ASSEMBLY 
    1. Replace the radio receiver with a normal one and check if the same problem occurs again.

      OK

      Same problem does not occur.

    NG → REPLACE COMPONENT WHICH HAS STORED THIS CODE 

    OK → END