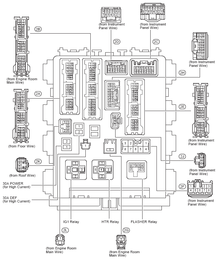
Driver Side Junction Block Assembly - Cowl Side Left
Instrument Panel (See Figure)
Driver Side J/B Fuse Identification Legend
| For fuse identification see Driver Side J/B Assembly Fuse Identification Legend . |
Driver Side J/B Relay Identification
| RELAY DESCRIPTION |
|---|
| Flasher Relay |
| HTR Relay |
| IG1 Relay |
Instrument Panel (See Figure)
Driver Side J/B Assembly Fuse Identification Legend
| Fuse | System | |
|---|---|---|
| 7.5A | 4WD | 4WD |
| 7.5A | ACC | Audio System |
| Clock | ||
| Door Lock Control | ||
| Interior Light | ||
| Key Reminder | ||
| Light Reminder | ||
| Power Window | ||
| Remote Control Mirror | ||
| Sliding Roof | ||
| Wireless Door Lock Control | ||
| 7.5A | AM1 | Engine Control (2AZ-FE) |
| Shift Lock | ||
| Starting | ||
| 7.5A | IGN | Cruise Control (2AZ-FE) |
| Cruise Control (2ZR-FE) | ||
| Electronically Controlled Transmission and A/T Indicator (2AZ-FE) | ||
| Electronically Controlled Transmission and A/T Indicator (2ZR-FE) | ||
| Engine Control (2AZ-FE) | ||
| Engine Control (2ZR-FE) | ||
| Engine Immobiliser System | ||
| Seat Belt Warning | ||
| SRS | ||
| 7.5A | METER | 4WD |
| ABS, TRAC and VSC | ||
| Audio System | ||
| Charging | ||
| Combination Meter | ||
| Cooling Fan (2AZ-FE) | ||
| Cooling Fan (2ZR-FE) | ||
| Cruise Control (2AZ-FE) | ||
| Cruise Control (2ZR-FE) | ||
| Electronically Controlled Transmission and A/T Indicator (2AZ-FE) | ||
| Electronically Controlled Transmission and A/T Indicator (2ZR-FE) | ||
| Engine Control (2AZ-FE) | ||
| Engine Control (2ZR-FE) | ||
| EPS | ||
| Illumination and Taillight | ||
| Key Reminder | ||
| Light Reminder | ||
| Seat Belt Warning | ||
| Sliding Roof | ||
| SRS | ||
| Tire Pressure Warning System | ||
| 7.5A | OBD | Data Link Connector 3 |
| 7.5A | PANEL | Illumination and Taillight |
| 10A | ECU-IG NO. 1 | 4WD |
| ABS, TRAC and VSC | ||
| Cooling Fan (2AZ-FE) | ||
| Cooling Fan (2ZR-FE) | ||
| Cruise Control (2AZ-FE) | ||
| Cruise Control (2ZR-FE) | ||
| Door Lock Control | ||
| Electronically Controlled Transmission and A/T Indicator (2AZ-FE) | ||
| EPS | ||
| Headlight | ||
| Interior Light | ||
| Key Reminder | ||
| Light Reminder | ||
| Power Outlet (115V) | ||
| Power Window | ||
| Shift Lock | ||
| Sliding Roof | ||
| Tire Pressure Warning System | ||
| Wireless Door Lock Control | ||
| 10A | ECU-IG NO. 2 | 4WD |
| ABS, TRAC and VSC | ||
| Air Conditioning | ||
| Automatic Glare-Resistant EC Mirror with Compass | ||
| Back-Up Light | ||
| Charging | ||
| Cruise Control (2AZ-FE) | ||
| Cruise Control (2ZR-FE) | ||
| Door Lock Control | ||
| Electronically Controlled Transmission and A/T Indicator (2AZ-FE) | ||
| Electronically Controlled Transmission and A/T Indicator (2ZR-FE) | ||
| Engine Control (2AZ-FE) | ||
| Engine Control (2ZR-FE) | ||
| Mirror Heater and Rear Window Defogger | ||
| Seat Belt Warning | ||
| SRS | ||
| Turn Signal and Hazard Warning Light | ||
| 10A | HTR-IG | Air Conditioning |
| Cooling Fan (2AZ-FE) | ||
| Cooling Fan (2ZR-FE) | ||
| Mirror Heater and Rear Window Defogger | ||
| 10A | MIR HTR | Engine Control (2AZ-FE) |
| Engine Control (2ZR-FE) | ||
| Mirror Heater and Rear Window Defogger | ||
| 10A | STOP | 4WD |
| ABS, TRAC and VSC | ||
| Cruise Control (2AZ-FE) | ||
| Cruise Control (2ZR-FE) | ||
| Electronically Controlled Transmission and A/T Indicator (2AZ-FE) | ||
| Electronically Controlled Transmission and A/T Indicator (2ZR-FE) | ||
| Engine Control (2AZ-FE) | ||
| Engine Control (2ZR-FE) | ||
| Shift Lock | ||
| Stop Light | ||
| 10A | TAIL | Engine Control (2AZ-FE) |
| Engine Control (2ZR-FE) | ||
| Illumination and Taillight | ||
| Light Reminder | ||
| 15A | CIG | Cigarette Lighter or Power Outlet (12V) |
| 15A | FR FOG | Front Fog Light |
| 15A | RR WIPER | Rear Wiper and Washer |
| 15A | WASHER | Front Wiper and Washer |
| 20A | FR DOOR | Power Window |
| Sliding Roof | ||
| 20A | RL DOOR | Power Window |
| 20A | RR DOOR | Power Window |
| 20A | SUNROOF | Sliding Roof |
| 25A | DOOR | Door Lock Control |
| Interior Light | ||
| Key Reminder | ||
| Light Reminder | ||
| Power Window | ||
| Sliding Roof | ||
| Wireless Door Lock Control | ||
| 25A | WIPER | Front Wiper and Washer |
| 30A | DEF | Engine Control (2AZ-FE) |
| Engine Control (2ZR-FE) | ||
| Mirror Heater and Rear Window Defogger | ||
| 30A | POWER | Power Window |