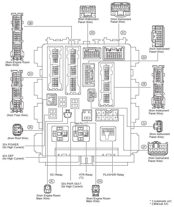
Instrument Panel Junction Block Cowl Side Left
WARNING: This page is about a different car, the 2012 Toyota Corolla. However, it is still accessible from the selected car via links, so may be relevant.
Instrument Panel (See Figure, or Figure)
Instrument Panel J/B Relay Identification
| RELAY DESCRIPTION |
|---|
| Flasher Relay |
| HTR Relay (Manual A/C) |
| IG1 Relay |
Instrument Panel J/B Cowl Side Left Fuse Identification Legend
| For fuse identification see Instrument Panel J/B Fuse Identification Legend . |
Instrument Panel J/B Fuse Identification Legend
| Fuse | System | |
|---|---|---|
| 7.5A | ACC | Audio System and Navigation System (Except TMC Made) |
| Audio System and Navigation System (TMC Made) | ||
| Clock (Except TMC Made) | ||
| Clock (TMC Made) | ||
| Door Lock Control (Except TMC Made) | ||
| Door Lock Control (TMC Made) | ||
| Engine Immobiliser System (w/ Smart Key System), Smart Key System, Starting (w/ Smart Key System), Steering Lock (w/ Smart Key System) and Wireless Door Lock Control (w/ Smart Key System) (Except TMC Made) | ||
| Interior Light (Except TMC Made) | ||
| Interior Light (TMC Made) | ||
| Key Reminder (TMC Made) | ||
| Key Reminder (w/o Smart Key System) (Except TMC Made) | ||
| Light Reminder (Except TMC Made) | ||
| Light Reminder (TMC Made) | ||
| Power Window (Except TMC Made) | ||
| Power Window (TMC Made) | ||
| Remote Control Mirror (Except TMC Made) | ||
| Remote Control Mirror (TMC Made) | ||
| Sliding Roof (Except TMC Made) | ||
| Theft Deterrent (Except TMC Made) | ||
| Wireless Door Lock Control (TMC Made) | ||
| Wireless Door Lock Control (w/o Smart Key System) (Except TMC Made) | ||
| 7.5A | AM1 | Engine Control (2AZ-FE) (Except TMC Made) |
| Shift Lock (Except TMC Made) | ||
| Shift Lock (TMC Made) | ||
| Starting (TMC Made) | ||
| Starting (w/o Smart Key System) (Except TMC Made) | ||
| 7.5A | IGN | Cruise Control (2AZ-FE) (Except TMC Made) |
| Cruise Control (2ZR-FE) (Except TMC Made) | ||
| Cruise Control (TMC Made) | ||
| Electronically Controlled Transmission and A/T Indicator (2AZ-FE) (Except TMC Made) | ||
| Electronically Controlled Transmission and A/T Indicator (2ZR-FE) (Except TMC Made) | ||
| Electronically Controlled Transmission and A/T Indicator (TMC Made) | ||
| Engine Control (2AZ-FE) (Except TMC Made) | ||
| Engine Control (2ZR-FE) (Except TMC Made) | ||
| Engine Control (TMC Made) | ||
| Engine Immobiliser System (TMC Made) | ||
| Engine Immobiliser System (w/ Smart Key System), Smart Key System, Starting (w/ Smart Key System), Steering Lock (w/ Smart Key System) and Wireless Door Lock Control (w/ Smart Key System) (Except TMC Made) | ||
| Engine Immobiliser System (w/o Smart Key System) (Except TMC Made) | ||
| Seat Belt Warning (Except TMC Made) | ||
| Seat Belt Warning (TMC Made) | ||
| SRS (Except TMC Made) | ||
| SRS (TMC Made) | ||
| 7.5A | METER | ABS (w/ VSC), TRAC and VSC (Except TMC Made) |
| ABS (w/o VSC) (Except TMC Made) | ||
| ABS, TRAC and VSC (TMC Made) | ||
| Audio System and Navigation System (Except TMC Made) | ||
| Audio System and Navigation System (TMC Made) | ||
| Automatic Air Conditioning (Except TMC Made) | ||
| Automatic Air Conditioning (TMC Made) | ||
| Charging (Except TMC Made) | ||
| Charging (TMC Made) | ||
| Combination Meter (Except TMC Made) | ||
| Combination Meter (TMC Made) | ||
| Cruise Control (2AZ-FE) (Except TMC Made) | ||
| Cruise Control (2ZR-FE) (Except TMC Made) | ||
| Cruise Control (TMC Made) | ||
| Electronically Controlled Transmission and A/T Indicator (2AZ-FE) (Except TMC Made) | ||
| Electronically Controlled Transmission and A/T Indicator (2ZR-FE) (Except TMC Made) | ||
| Electronically Controlled Transmission and A/T Indicator (TMC Made) | ||
| Engine Control (2AZ-FE) (Except TMC Made) | ||
| Engine Control (2ZR-FE) (Except TMC Made) | ||
| Engine Control (TMC Made) | ||
| Engine Immobiliser System (w/ Smart Key System), Smart Key System, Starting (w/ Smart Key System), Steering Lock (w/ Smart Key System) and Wireless Door Lock Control (w/ Smart Key System) (Except TMC Made) | ||
| EPS (Except TMC Made) | ||
| EPS (TMC Made) | ||
| Illumination and Taillight (Except TMC Made) | ||
| Illumination and Taillight (TMC Made) | ||
| Key Reminder (TMC Made) | ||
| Key Reminder (w/o Smart Key System) (Except TMC Made) | ||
| Light Reminder (Except TMC Made) | ||
| Light Reminder (TMC Made) | ||
| Seat Belt Warning (Except TMC Made) | ||
| Seat Belt Warning (TMC Made) | ||
| Sliding Roof (Except TMC Made) | ||
| SRS (Except TMC Made) | ||
| SRS (TMC Made) | ||
| Tire Pressure Warning System (Except TMC Made) | ||
| Tire Pressure Warning System (TMC Made) | ||
| 7.5A | OBD | Data Link Connector 3 (Except TMC Made) |
| Data Link Connector 3 (TMC Made) | ||
| 7.5A | PANEL | Illumination and Taillight (Except TMC Made) |
| Illumination and Taillight (TMC Made) | ||
| 10A | ECU-IG NO. 1 | ABS (w/ VSC), TRAC and VSC (Except TMC Made) |
| ABS (w/o VSC) (Except TMC Made) | ||
| ABS, TRAC and VSC (TMC Made) | ||
| Cooling Fan (2AZ-FE) (Except TMC Made) | ||
| Cooling Fan (2ZR-FE) (Except TMC Made) | ||
| Cooling Fan (TMC Made) | ||
| Cruise Control (2AZ-FE) (Except TMC Made) | ||
| Cruise Control (2ZR-FE) (Except TMC Made) | ||
| Door Lock Control (Except TMC Made) | ||
| Door Lock Control (TMC Made) | ||
| Electronically Controlled Transmission and A/T Indicator (2AZ-FE) (Except TMC Made) | ||
| Engine Immobiliser System (w/ Smart Key System), Smart Key System, Starting (w/ Smart Key System), Steering Lock (w/ Smart Key System) and Wireless Door Lock Control (w/ Smart Key System) (Except TMC Made) | ||
| EPS (Except TMC Made) | ||
| EPS (TMC Made) | ||
| Headlight (Except TMC Made) | ||
| Headlight (w/ Daytime Running Light) (TMC Made) | ||
| Interior Light (Except TMC Made) | ||
| Interior Light (TMC Made) | ||
| Key Reminder (TMC Made) | ||
| Key Reminder (w/o Smart Key System) (Except TMC Made) | ||
| Light Reminder (Except TMC Made) | ||
| Light Reminder (TMC Made) | ||
| Power Window (Except TMC Made) | ||
| Power Window (TMC Made) | ||
| Shift Lock (Except TMC Made) | ||
| Shift Lock (TMC Made) | ||
| Sliding Roof (Except TMC Made) | ||
| Theft Deterrent (Except TMC Made) | ||
| Tire Pressure Warning System (Except TMC Made) | ||
| Tire Pressure Warning System (TMC Made) | ||
| Wireless Door Lock Control (TMC Made) | ||
| Wireless Door Lock Control (w/o Smart Key System) (Except TMC Made) | ||
| 10A | ECU-IG NO. 2 | ABS (w/ VSC), TRAC and VSC (Except TMC Made) |
| ABS (w/o VSC) (Except TMC Made) | ||
| ABS, TRAC and VSC (TMC Made) | ||
| Audio System and Navigation System (Except TMC Made) | ||
| Audio System and Navigation System (TMC Made) | ||
| Automatic Air Conditioning (Except TMC Made) | ||
| Automatic Air Conditioning (TMC Made) | ||
| Automatic Glare-Resistant EC Mirror with Compass (Except TMC Made) | ||
| Back-Up Light (Except TMC Made) | ||
| Back-Up Light (TMC Made) | ||
| Charging (Except TMC Made) | ||
| Charging (TMC Made) | ||
| Cruise Control (2AZ-FE) (Except TMC Made) | ||
| Cruise Control (2ZR-FE) (Except TMC Made) | ||
| Cruise Control (TMC Made) | ||
| Door Lock Control (Except TMC Made) | ||
| Door Lock Control (TMC Made) | ||
| Electronically Controlled Transmission and A/T Indicator (2AZ-FE) (Except TMC Made) | ||
| Electronically Controlled Transmission and A/T Indicator (2ZR-FE) (Except TMC Made) | ||
| Electronically Controlled Transmission and A/T Indicator (TMC Made) | ||
| Engine Control (2AZ-FE) (Except TMC Made) | ||
| Engine Control (2ZR-FE) (Except TMC Made) | ||
| Engine Control (TMC Made) | ||
| Manual Air Conditioning (Except TMC Made) | ||
| Manual Air Conditioning (TMC Made) | ||
| Mirror Heater and Rear Window Defogger (Except TMC Made) | ||
| Mirror Heater and Rear Window Defogger (TMC Made) | ||
| Seat Belt Warning (Except TMC Made) | ||
| Seat Belt Warning (TMC Made) | ||
| SRS (Except TMC Made) | ||
| SRS (TMC Made) | ||
| Turn Signal and Hazard Warning Light (Except TMC Made) | ||
| Turn Signal and Hazard Warning Light (TMC Made) | ||
| 10A | HTR-IG | Automatic Air Conditioning (Except TMC Made) |
| Automatic Air Conditioning (TMC Made) | ||
| Manual Air Conditioning (Except TMC Made) | ||
| Manual Air Conditioning (TMC Made) | ||
| Mirror Heater and Rear Window Defogger (Except TMC Made) | ||
| Mirror Heater and Rear Window Defogger (TMC Made) | ||
| 10A | MIR HTR | Engine Control (2AZ-FE) (Except TMC Made) |
| Engine Control (2ZR-FE) (Except TMC Made) | ||
| Engine Control (TMC Made) | ||
| Mirror Heater and Rear Window Defogger (Except TMC Made) | ||
| Mirror Heater and Rear Window Defogger (TMC Made) | ||
| 10A | STOP | ABS (w/ VSC), TRAC and VSC (Except TMC Made) |
| ABS (w/o VSC) (Except TMC Made) | ||
| ABS, TRAC and VSC (TMC Made) | ||
| Cruise Control (2AZ-FE) (Except TMC Made) | ||
| Cruise Control (2ZR-FE) (Except TMC Made) | ||
| Cruise Control (TMC Made) | ||
| Electronically Controlled Transmission and A/T Indicator (2AZ-FE) (Except TMC Made) | ||
| Electronically Controlled Transmission and A/T Indicator (2ZR-FE) (Except TMC Made) | ||
| Electronically Controlled Transmission and A/T Indicator (TMC Made) | ||
| Engine Control (2AZ-FE) (Except TMC Made) | ||
| Engine Control (2ZR-FE) (Except TMC Made) | ||
| Engine Control (TMC Made) | ||
| Engine Immobiliser System (w/ Smart Key System), Smart Key System, Starting (w/ Smart Key System), Steering Lock (w/ Smart Key System) and Wireless Door Lock Control (w/ Smart Key System) (Except TMC Made) | ||
| Shift Lock (Except TMC Made) | ||
| Shift Lock (TMC Made) | ||
| Stop Light (Except TMC Made) | ||
| Stop Light (TMC Made) | ||
| 10A | TAIL | Engine Control (2AZ-FE) (Except TMC Made) |
| Engine Control (2ZR-FE) (Except TMC Made) | ||
| Engine Control (TMC Made) | ||
| Front Fog Light (w/o Daytime Running Light) (TMC Made) | ||
| Illumination and Taillight (Except TMC Made) | ||
| Illumination and Taillight (TMC Made) | ||
| Light Reminder (Except TMC Made) | ||
| Light Reminder (TMC Made) | ||
| 15A | CIG | Cigarette Lighter (Except TMC Made) |
| Cigarette Lighter (TMC Made) | ||
| Power Outlet (Except TMC Made) | ||
| Power Outlet (TMC Made) | ||
| 15A | FR FOG | Front Fog Light (Except TMC Made) |
| Front Fog Light (w/ Daytime Running Light) (TMC Made) | ||
| Front Fog Light (w/o Daytime Running Light) (TMC Made) | ||
| 15A | SEAT HTR | Seat Heater (Except TMC Made) |
| Seat Heater (TMC Made) | ||
| 15A | WASHER | Front Wiper and Washer (Except TMC Made) |
| Front Wiper and Washer (TMC Made) | ||
| 20A | FR DOOR | Power Window (Except TMC Made) |
| Power Window (TMC Made) | ||
| Sliding Roof (Except TMC Made) | ||
| 20A | RL DOOR | Power Window (Except TMC Made) |
| Power Window (TMC Made) | ||
| 20A | RR DOOR | Power Window (Except TMC Made) |
| Power Window (TMC Made) | ||
| 20A | SUNROOF | Sliding Roof (Except TMC Made) |
| 25A | ACC-B | Engine Immobiliser System (w/ Smart Key System), Smart Key System, Starting (w/ Smart Key System), Steering Lock (w/ Smart Key System) and Wireless Door Lock Control (w/ Smart Key System) (Except TMC Made) |
| 25A | DOOR | Door Lock Control (Except TMC Made) |
| Door Lock Control (TMC Made) | ||
| Engine Immobiliser System (w/ Smart Key System), Smart Key System, Starting (w/ Smart Key System), Steering Lock (w/ Smart Key System) and Wireless Door Lock Control (w/ Smart Key System) (Except TMC Made) | ||
| Interior Light (Except TMC Made) | ||
| Interior Light (TMC Made) | ||
| Key Reminder (TMC Made) | ||
| Key Reminder (w/o Smart Key System) (Except TMC Made) | ||
| Light Reminder (Except TMC Made) | ||
| Light Reminder (TMC Made) | ||
| Power Window (Except TMC Made) | ||
| Power Window (TMC Made) | ||
| Sliding Roof (Except TMC Made) | ||
| Theft Deterrent (Except TMC Made) | ||
| Wireless Door Lock Control (TMC Made) | ||
| Wireless Door Lock Control (w/o Smart Key System) (Except TMC Made) | ||
| 25A | WIPER | Front Wiper and Washer (Except TMC Made) |
| Front Wiper and Washer (TMC Made) | ||
| 30A | POWER | Power Window (Except TMC Made) |
| Power Window (TMC Made) | ||
| 30A | PWR SEAT | Power Seat (Except TMC Made) |
| 40A | DEF | Engine Control (2AZ-FE) (Except TMC Made) |
| Engine Control (2ZR-FE) (Except TMC Made) | ||
| Engine Control (TMC Made) | ||
| Mirror Heater and Rear Window Defogger (Except TMC Made) | ||
| Mirror Heater and Rear Window Defogger (TMC Made) | ||