LEMON Manuals: Even more car manuals for everyone: 1960-2025
Home >> Toyota >> 2012 >> Matrix Base, Standard Trans >> Repair and Diagnosis >> External Pages >> Different variant/trim >> Section 17 (Charging System (2AZ-FE) (Diagnostics & Symptom Tests)) >> Charging System >> SYSTEM DIAGRAM Exploded View Of Locating >> System Diagram
April 5, 2026: LEMON Manuals is launched! Read the announcement.

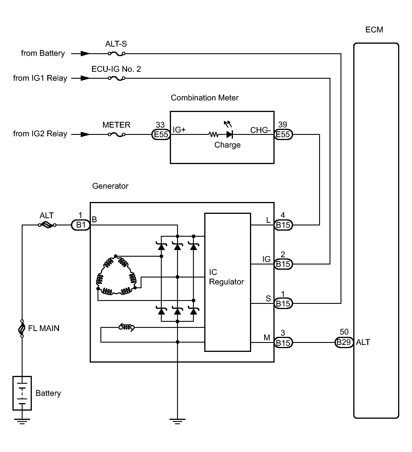
System Diagram

WARNING: This page is about a different variant/trim than selected.
Fig 1: Charging System Circuit Diagram
GTY224328Courtesy of © TOYOTA, LICENSE AGREEMENT TMS1002