LEMON Manuals: Even more car manuals for everyone: 1960-2025
Home >> Toyota >> 2012 >> Prius Plug-in >> Repair and Diagnosis >> Engine Performance >> Engine Control Systems >> Plug-In Charge Control System (Plug-In) (Diagnostic Codes (P0560-117 - U-0293-449) & Circuit Tests) >> Plug-In Charge Control System >> DTC P0D20-422: Charger Relay Stuck Open >> Wiring Diagram
April 5, 2026: LEMON Manuals is launched! Read the announcement.

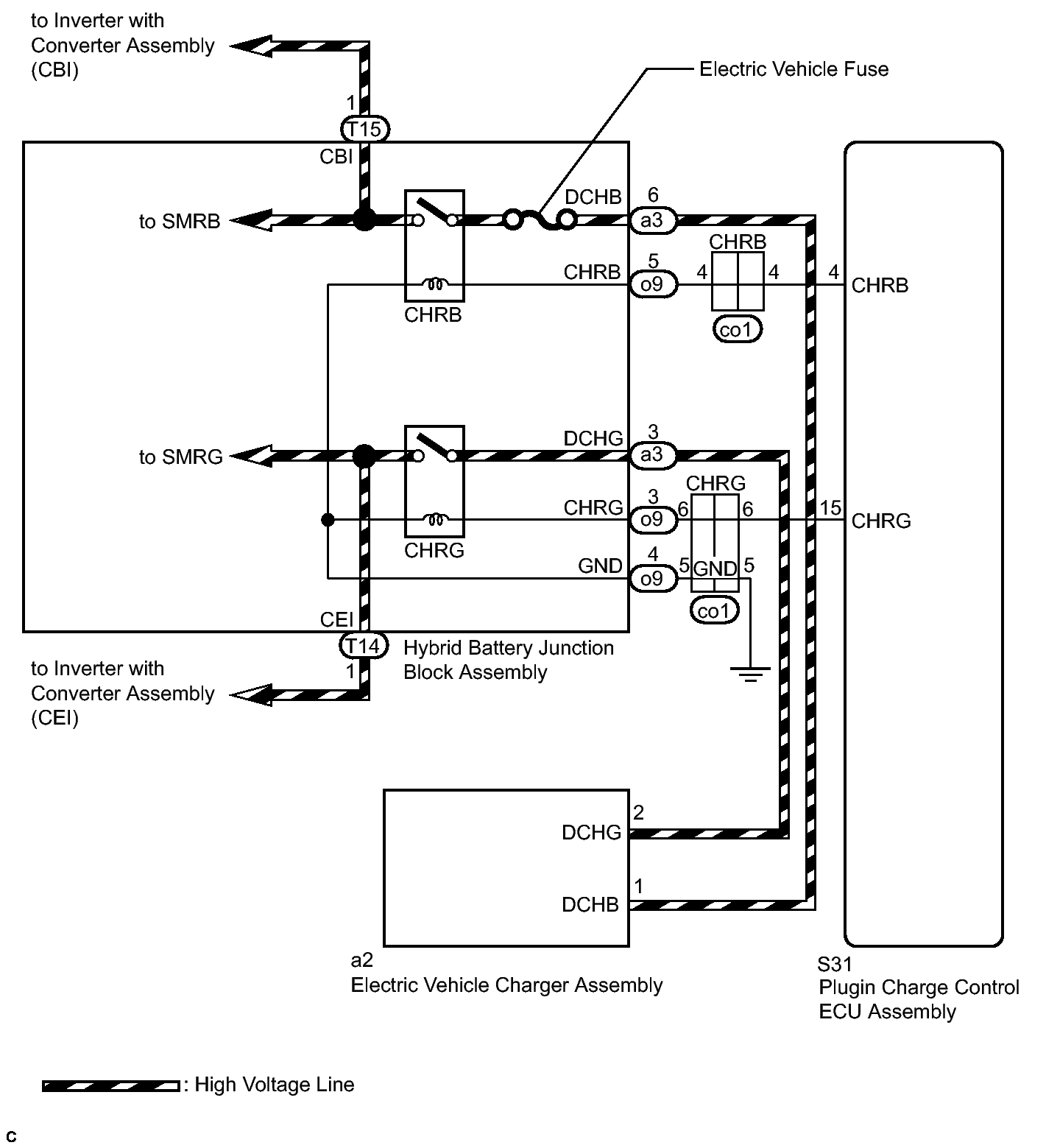
DTC P0D20-422: Charger Relay Stuck Open: Wiring Diagram

Fig 1: Identifying Plug-In Charge Control Circuit Diagram
GTY341109Courtesy of © TOYOTA, LICENSE AGREEMENT TMS1002